LEMON Manuals: Even more car manuals for everyone: 1960-2025
Home >> Nissan-Datsun >> 2004 >> Sentra SE-R Spec V >> Repair and Diagnosis >> External Pages >> Different car >> Section 1408 (Body, Lock & Security System) >> Remote Keyless Entry System >> Wiring Diagram - KEYLES - FIG. 1
April 5, 2026: LEMON Manuals is launched! Read the announcement.

Wiring Diagram - KEYLES - FIG. 1

WARNING: This page is about a different car, the 2005 Infiniti FX45 and 2005 Infiniti FX35. However, it is still accessible from the selected car via links, so may be relevant.
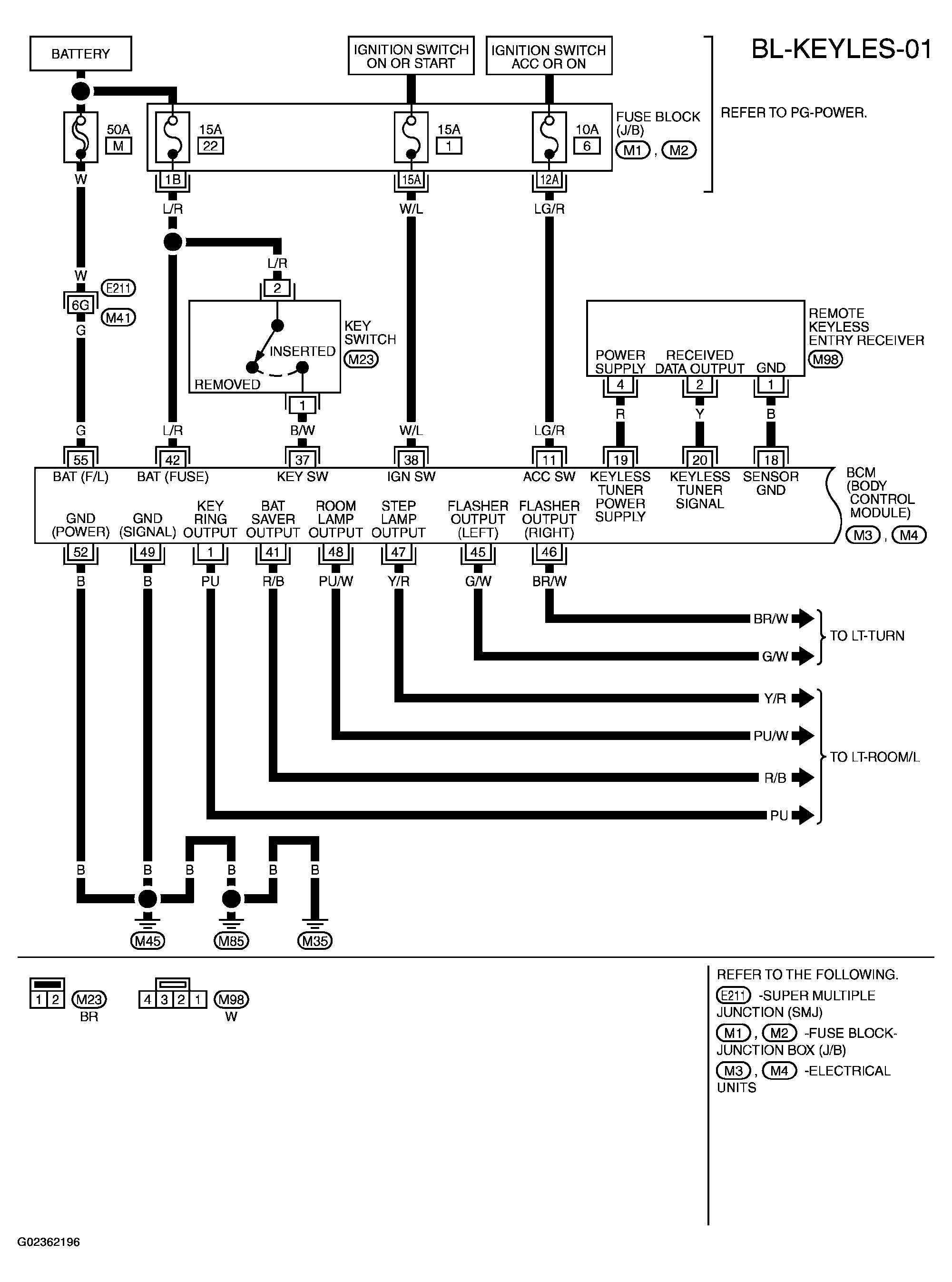
Fig 1: Wiring Diagram - BL-KEYLES-01
G02362196Courtesy of NISSAN MOTOR CO., U.S.A.
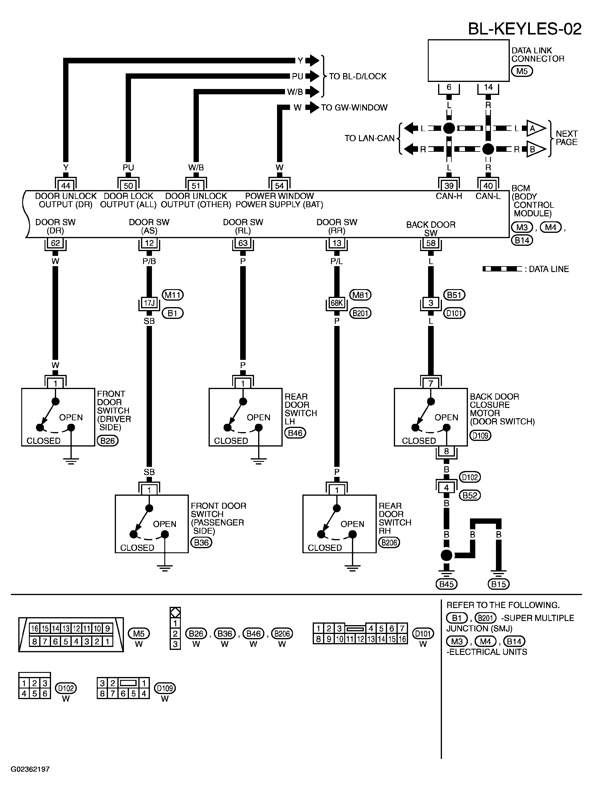
Fig 2: Wiring Diagram - BL-KEYLES-02
G02362197Courtesy of NISSAN MOTOR CO., U.S.A.
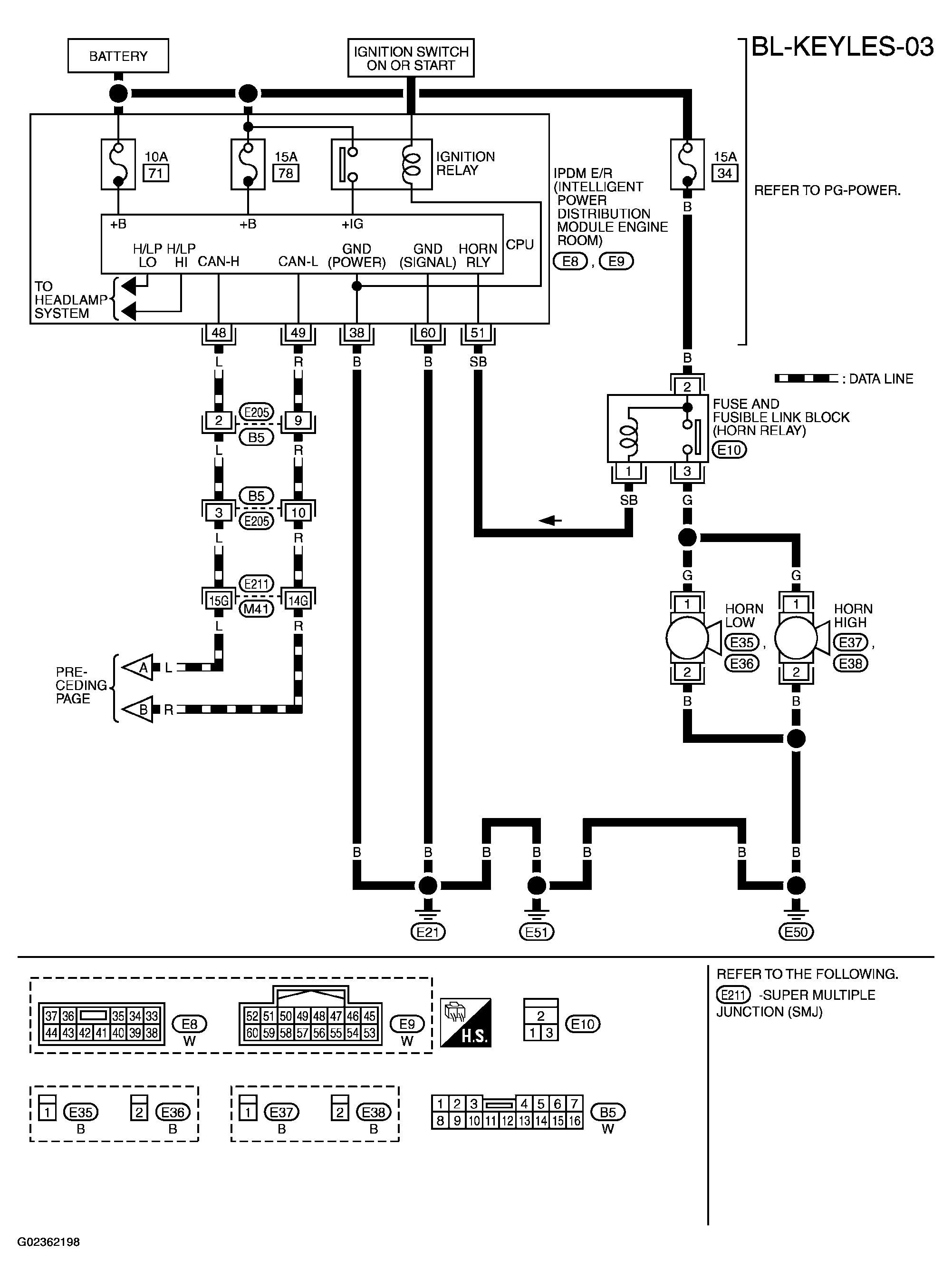
Fig 3: Wiring Diagram - BL-KEYLES-03
G02362198Courtesy of NISSAN MOTOR CO., U.S.A.