LEMON Manuals: Even more car manuals for everyone: 1960-2025
Home >> Nissan-Datsun >> 2004 >> Sentra SE-R Spec V >> Repair and Diagnosis >> External Pages >> Different car >> Section 1530 (Body, Lock & Security System) >> Remote Keyless Entry System >> Wiring Diagram - KEYLES -
April 5, 2026: LEMON Manuals is launched! Read the announcement.

Wiring Diagram - KEYLES -

WARNING: This page is about a different car, the 2005 Nissan Xterra. However, it is still accessible from the selected car via links, so may be relevant.
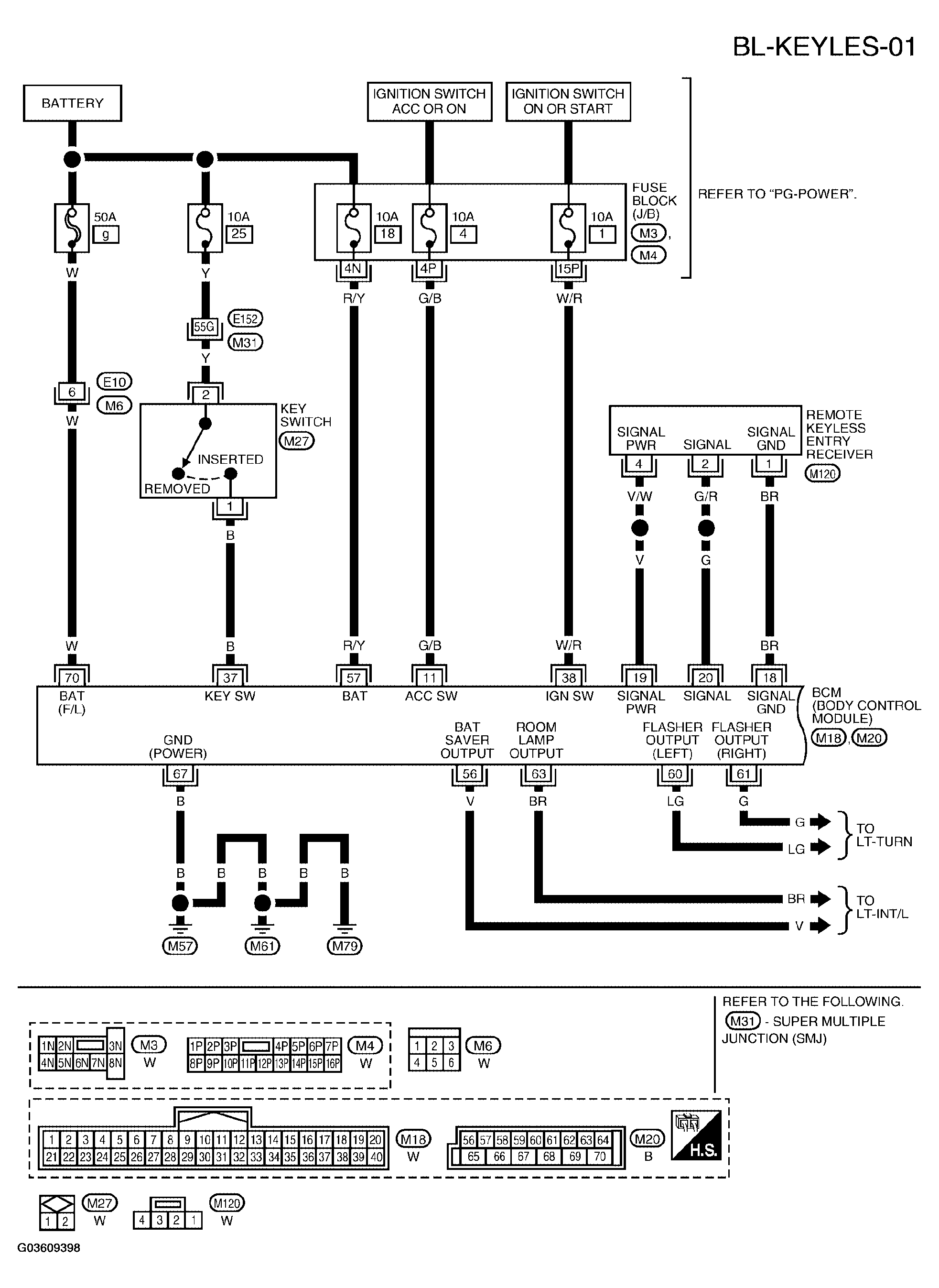
Fig 1: Wiring Diagram - BL-KEYLES-01
G03609398Courtesy of NISSAN MOTOR CO., U.S.A.
Fig 2: Wiring Diagram - BL-KEYLES-02
G03609399Courtesy of NISSAN MOTOR CO., U.S.A.
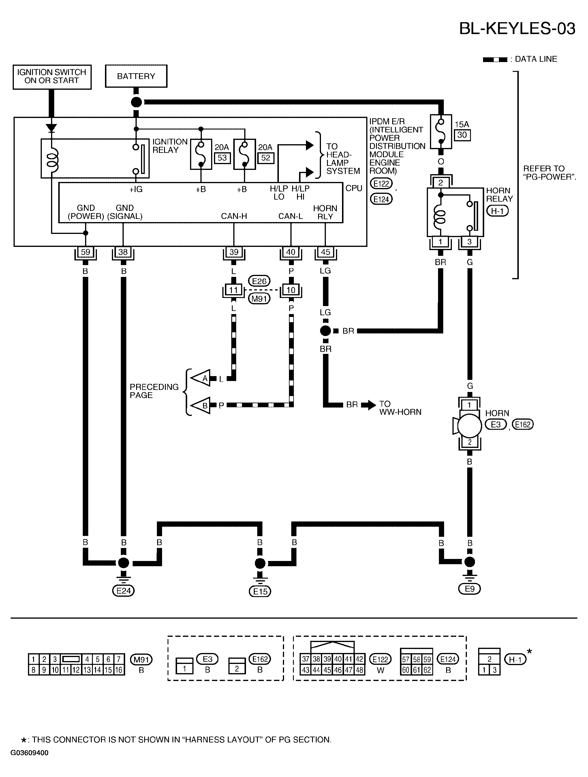
Fig 3: Wiring Diagram - BL-KEYLES-03
G03609400Courtesy of NISSAN MOTOR CO., U.S.A.