LEMON Manuals: Even more car manuals for everyone: 1960-2025
Home >> Nissan-Datsun >> 2004 >> Sentra SE-R Spec V >> Repair and Diagnosis >> External Pages >> Different car >> Section 760 (Vehicle Information And Integrated Switch System /With Navigation System) >> Vehicle Information And Integrated Switch System-With Navigation System >> Wring Diagram - INF/D -
April 5, 2026: LEMON Manuals is launched! Read the announcement.

Wring Diagram - INF/D -

WARNING: This page is about a different car, the 2003 Infiniti M45. However, it is still accessible from the selected car via links, so may be relevant.
NOTE: For additional information, see SYSTEM WIRING DIAGRAMS article.
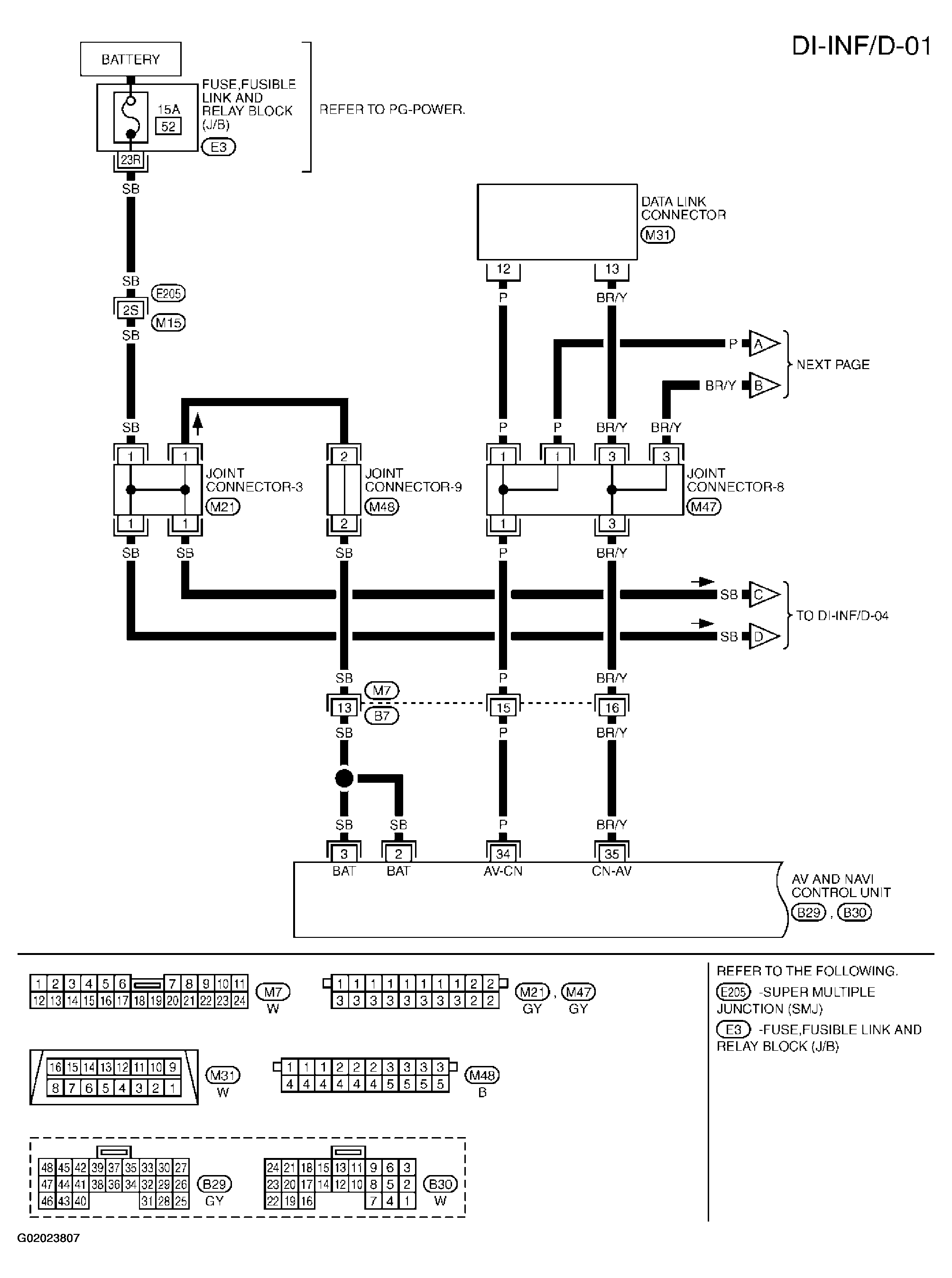
Fig 1: Wiring Diagram - Vehicle Information And Integrated Switch System (1 Of 5)
G02023807Courtesy of NISSAN MOTOR CO., U.S.A.
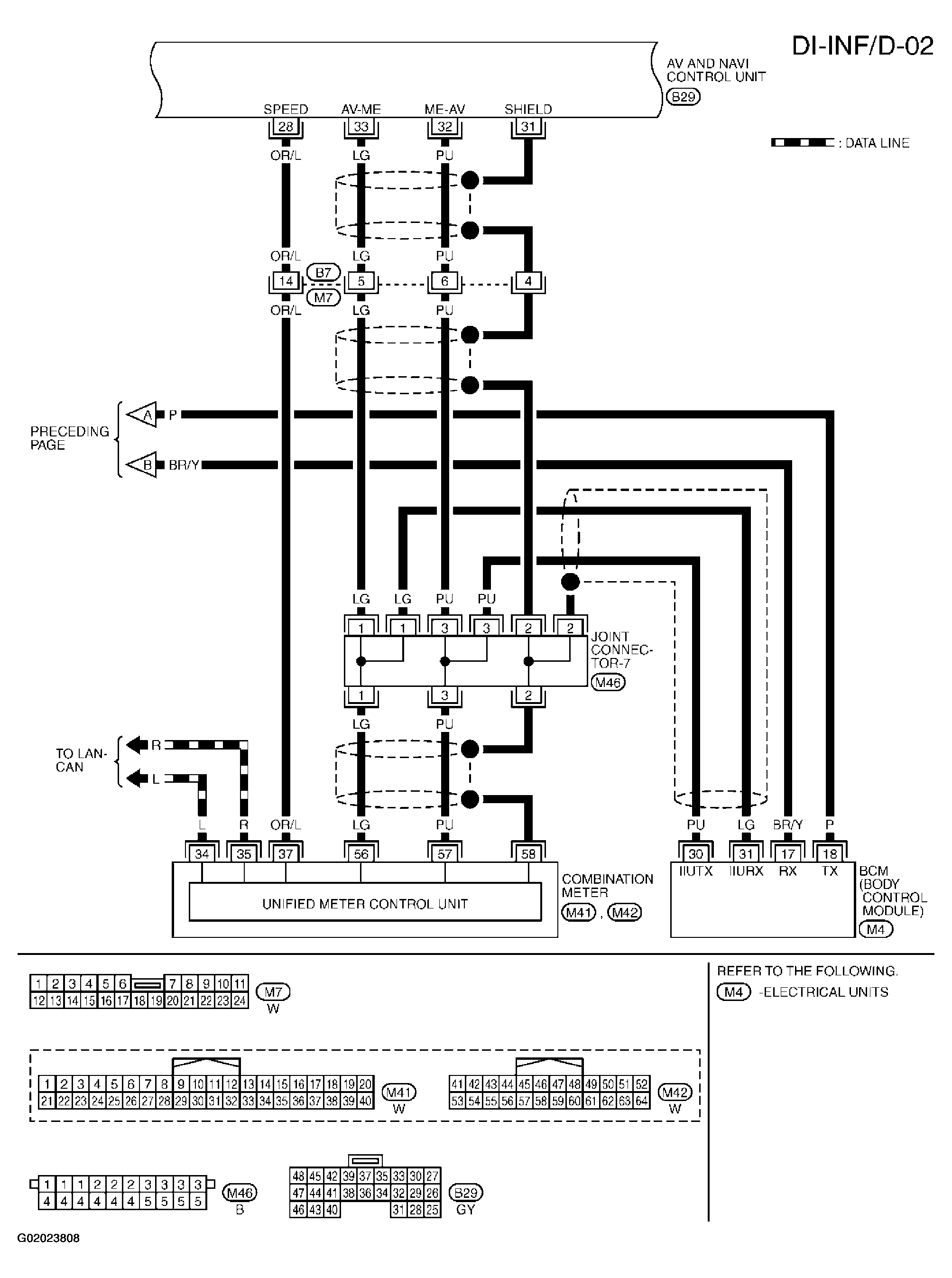
Fig 2: Wiring Diagram - Vehicle Information And Integrated Switch System (2 Of 5)
G02023808Courtesy of NISSAN MOTOR CO., U.S.A.
Fig 3: Wiring Diagram - Vehicle Information And Integrated Switch System (3 Of 5)
G02023809Courtesy of NISSAN MOTOR CO., U.S.A.
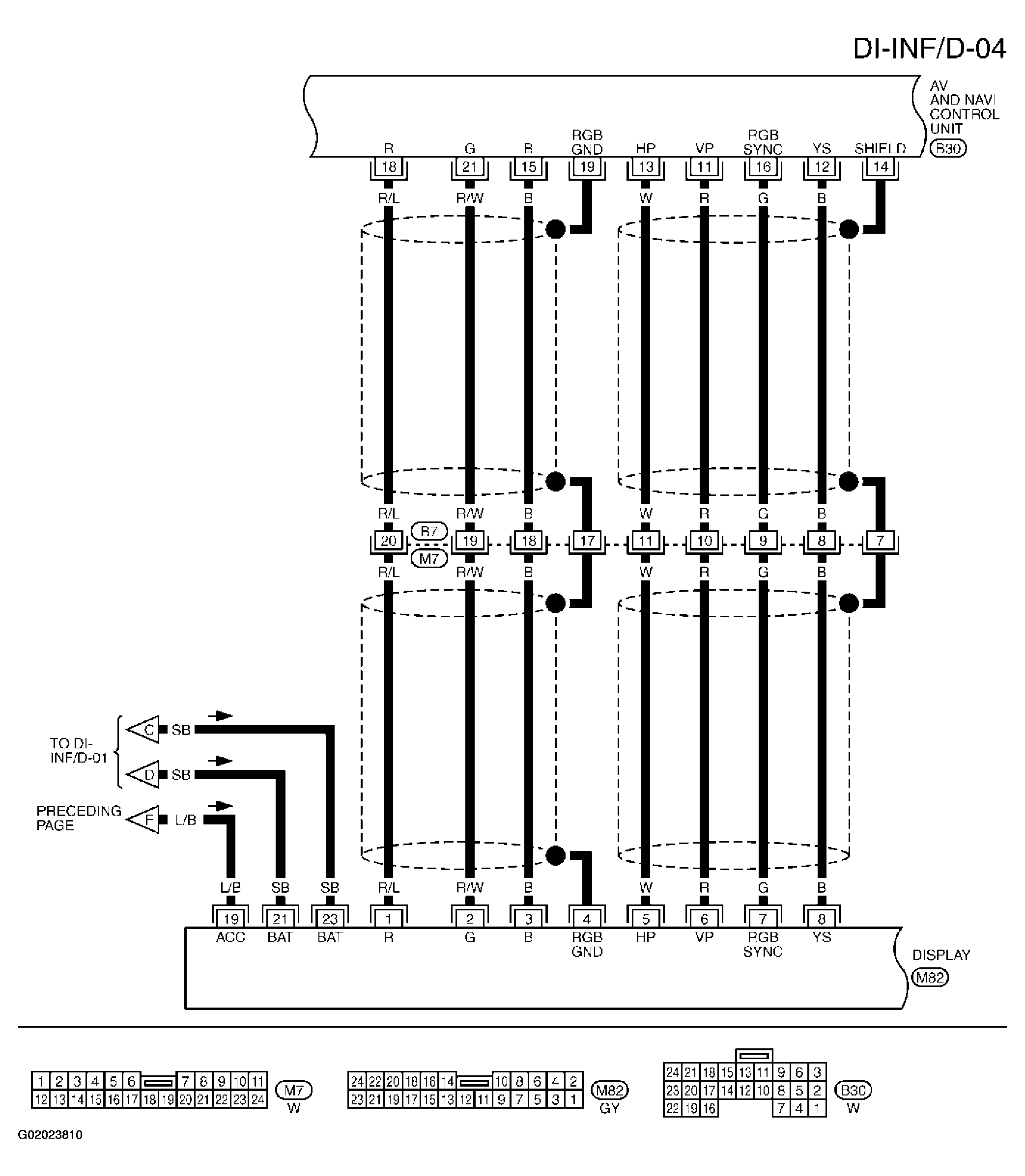
Fig 4: Wiring Diagram - Vehicle Information And Integrated Switch System (4 Of 5)
G02023810Courtesy of NISSAN MOTOR CO., U.S.A.
Fig 5: Wiring Diagram - Vehicle Information And Integrated Switch System (5 Of 5)
G02023811Courtesy of NISSAN MOTOR CO., U.S.A.