LEMON Manuals: Even more car manuals for everyone: 1960-2025
Home >> Nissan-Datsun >> 2004 >> Sentra SE-R >> Repair and Diagnosis >> External Pages >> Different car >> Section 1105 (Integrated Display System) >> Integrated Display System >> Wiring Diagram --- COMM---
April 5, 2026: LEMON Manuals is launched! Read the announcement.

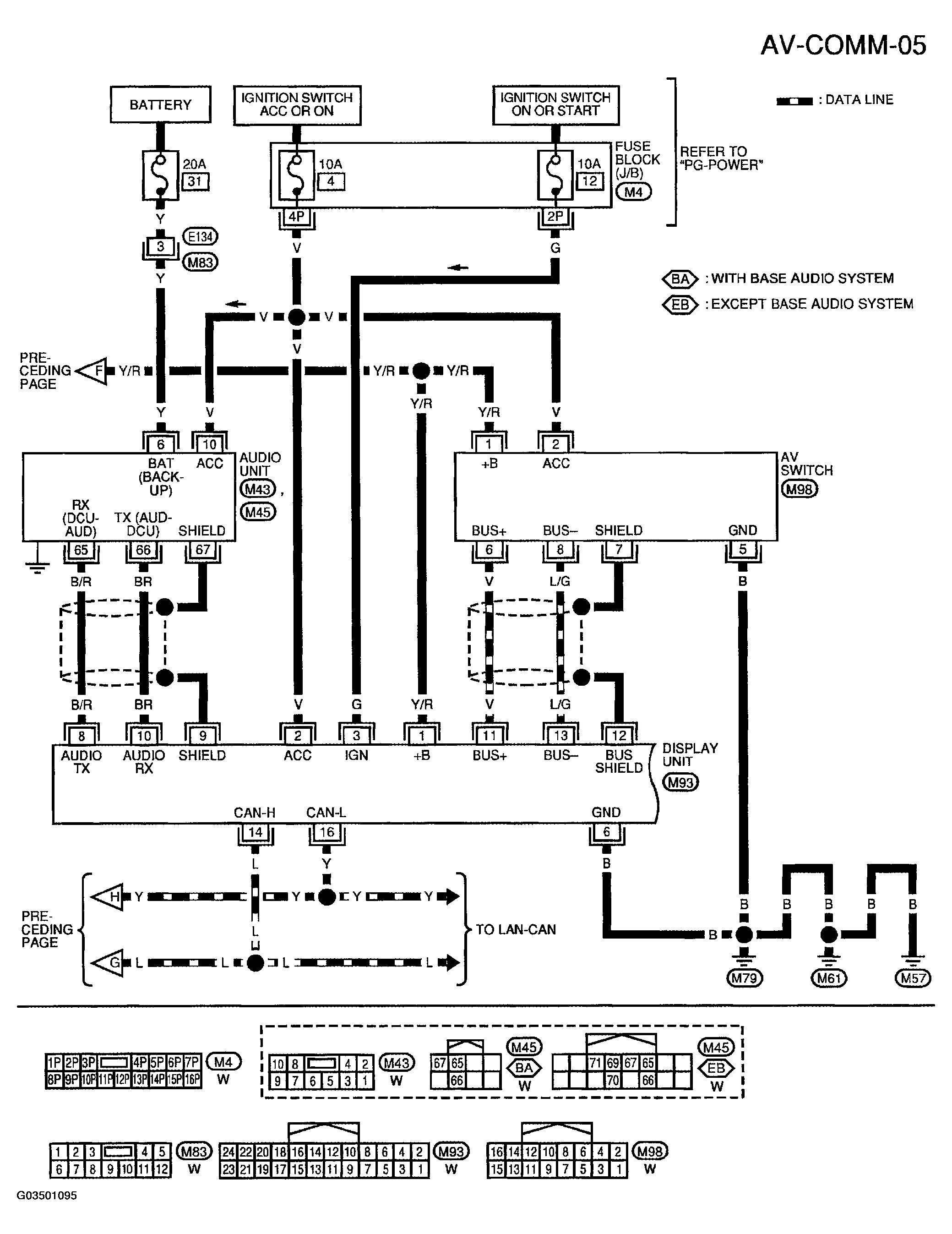
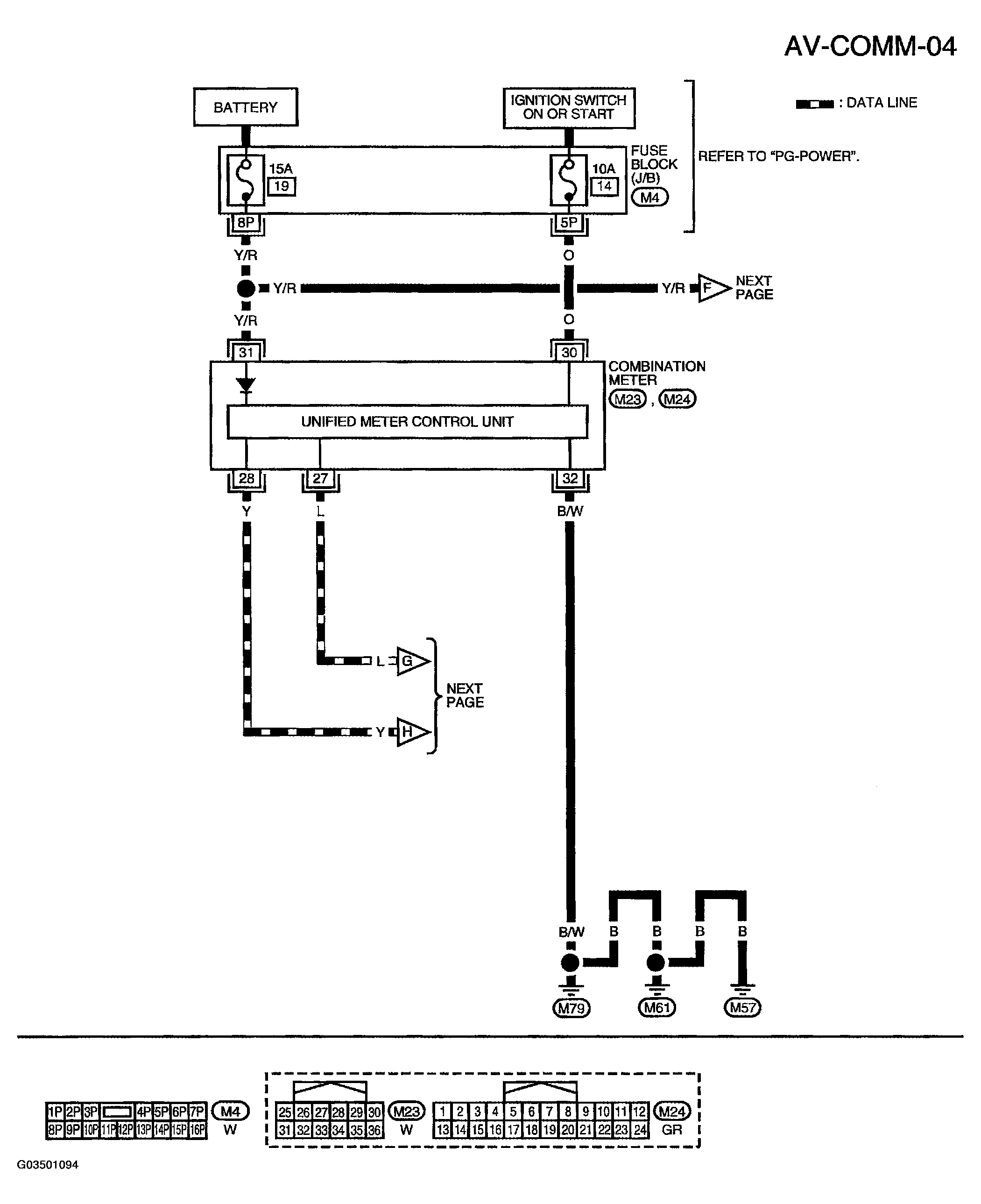
Wiring Diagram --- COMM---

WARNING: This page is about a different car, the 2004 Nissan Quest. However, it is still accessible from the selected car via links, so may be relevant.
NOTE: For references in wiring diagrams to PG-POWER, see POWER DISTRIBUTION or GROUND DISTRIBUTION .
Fig 1: Wiring Diagram - COMM AV-COMM-04
G03501094Courtesy of NISSAN MOTOR CO., U.S.A.
Fig 2: Wiring Diagram - COMM AV-COMM-05
G03501095Courtesy of NISSAN MOTOR CO., U.S.A.