LEMON Manuals: Even more car manuals for everyone: 1960-2025
Home >> Nissan-Datsun >> 2004 >> Sentra SE-R >> Repair and Diagnosis >> External Pages >> Different car >> Section 1687 (Transfer Case) >> ATX14B >> All-Mode 4WD System >> System Description >> Control System >> Notes
April 5, 2026: LEMON Manuals is launched! Read the announcement.

Control System: Notes

WARNING: This page is about a different car, the 2006 Nissan Pathfinder. However, it is still accessible from the selected car via links, so may be relevant.
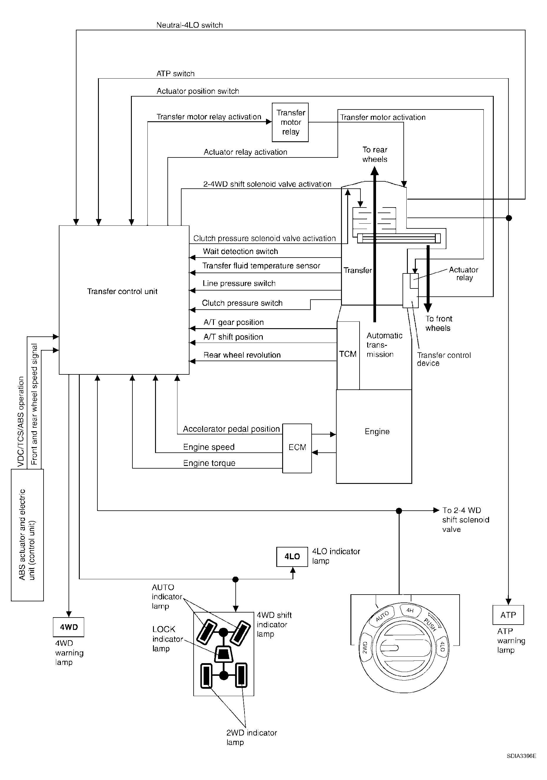
Fig 1: Control System Description
G04174422Courtesy of NISSAN MOTOR CO., U.S.A.