LEMON Manuals: Even more car manuals for everyone: 1960-2025
Home >> Nissan-Datsun >> 2007 >> Sentra SE-R >> Repair and Diagnosis (Single Page) >> External Pages >> Different car >> Section 19 (Body, Lock & Security System) >> Remote Keyless Entry System >> Wiring Diagram - KEYLES - >> Fig. 3
April 5, 2026: LEMON Manuals is launched! Read the announcement.

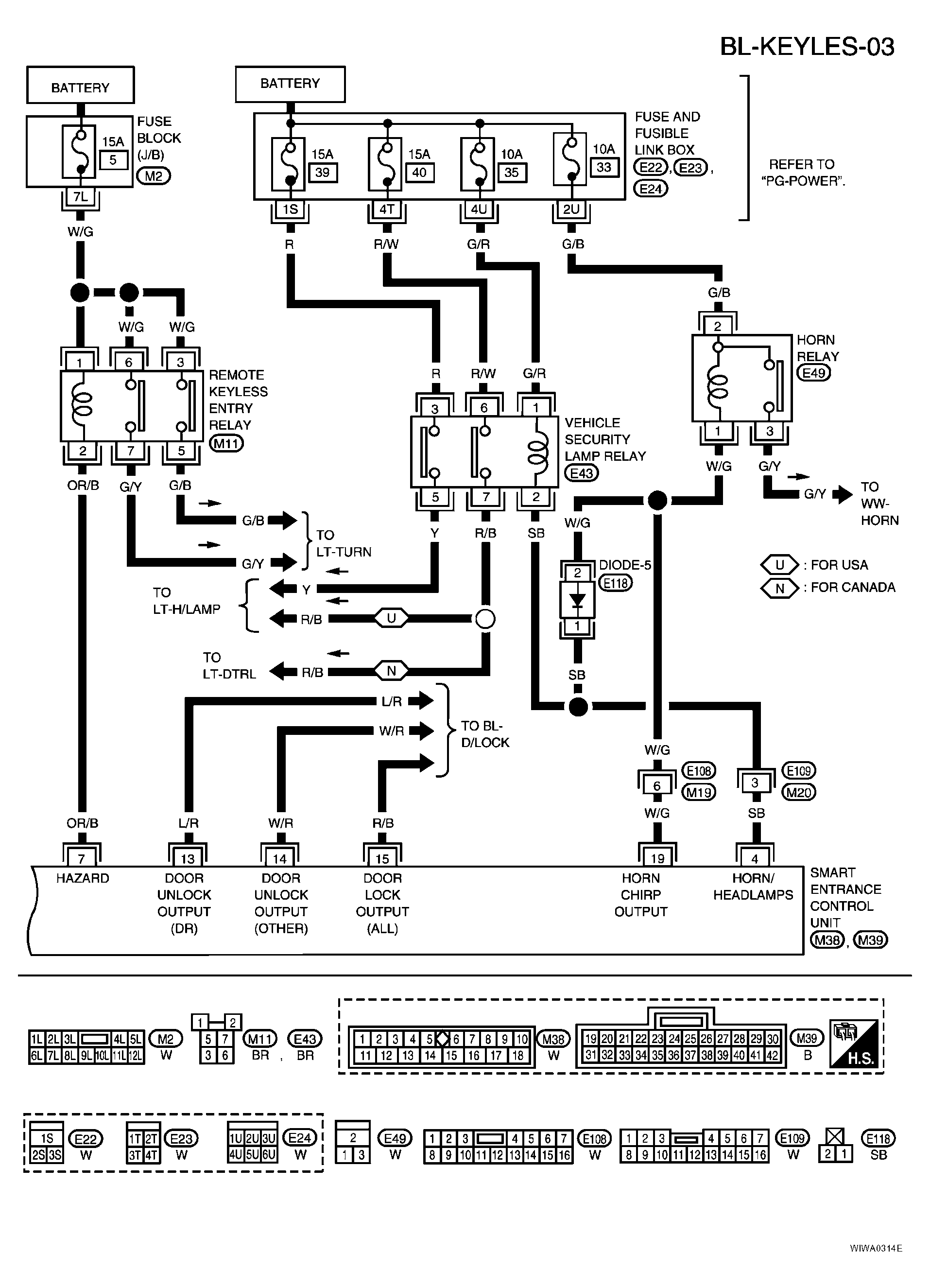
Fig. 3

WARNING: This page is about a different car, the 2006 Nissan Sentra. However, it is still accessible from the selected car via links, so may be relevant.
Fig 1: Wiring Diagram BL-KEYLES-03
G04194940Courtesy of NISSAN MOTOR CO., U.S.A.
TERMINALS SPECIFICATION CHART

TERMINAL WIRE COLOR ITEM CONDITION DATA (DC)
4 SB VEHICLE SECURITY HORN RELAY AND VEHICLE SECURITY LAMP RELAY WHEN PANIC ALARM IS OPERATED USING REMOTE CONTROLLER OR WHEN ALARM IS ACTIVATED 12V TO 0V
7 OR/B MULTI-REMOTE CONTROL RELAY WHEN DOORS ARE LOCKED USING REMOTE CONTROLLER 12V TO 0V
19 W/G HORN RELAY WHEN DOORS ARE LOCKED USING REMOTE CONTROLLER WITH HORN CHIRP MODE 12V TO 0V