LEMON Manuals: Even more car manuals for everyone: 1960-2025
Home >> Nissan-Datsun >> 2011 >> Leaf SL >> Repair and Diagnosis >> Brakes >> Traction Control >> Brake Control System >> System Description >> System >> Schematic
April 5, 2026: LEMON Manuals is launched! Read the announcement.

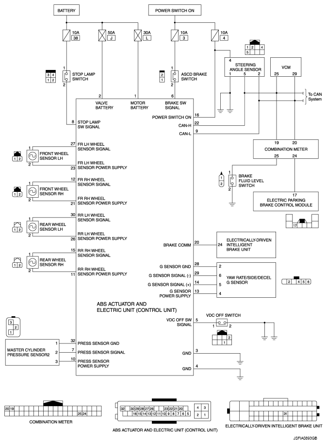
System Description: System: Schematic

Fig 1: ABS Actuator And Electric Unit (Control Unit) Schematic
G07086913Courtesy of NISSAN MOTOR CO., U.S.A.