LEMON Manuals: Even more car manuals for everyone: 1960-2025
Home >> Nissan-Datsun >> 2017 >> Armada SL, 4WD >> Repair and Diagnosis >> Steering >> Steering Control Systems >> System Description >> System >> EPS System >> System Description >> Cross-Sectional View
April 5, 2026: LEMON Manuals is launched! Read the announcement.

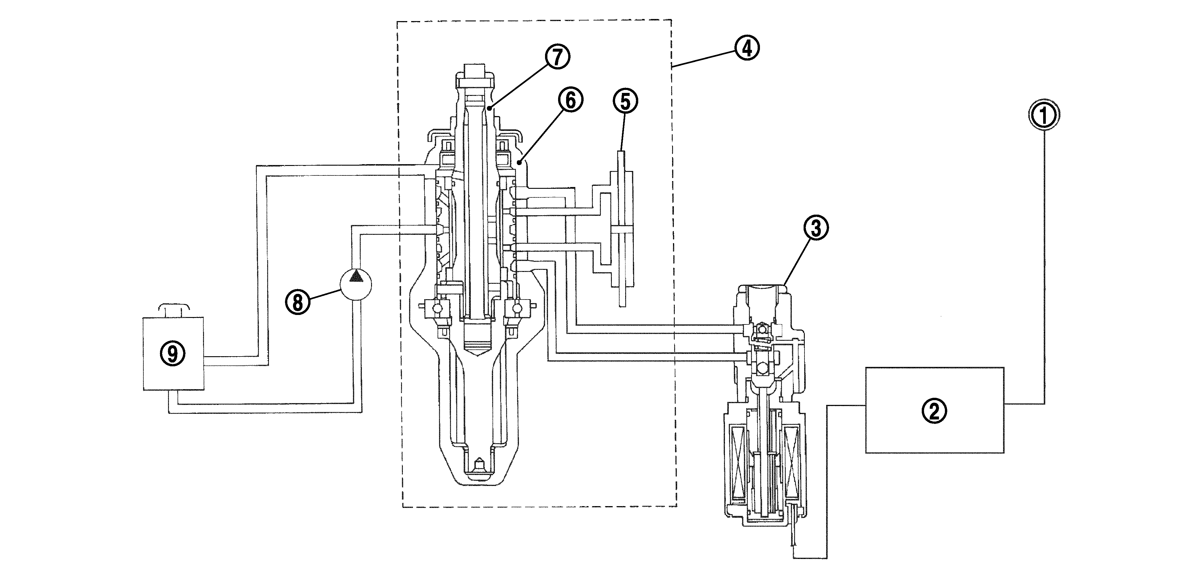
Cross-Sectional View

G04129075Courtesy of NISSAN NORTH AMERICA, INC.
1. Combination meter 2. Power steering control unit 3. Power steering solenoid valve
4. Steering gear assembly 5. Gear housing assembly 6. Gear sub-assembly
7. Pinion 8. Power steering oil pump 9. Reservoir tank