LEMON Manuals: Even more car manuals for everyone: 1960-2025
Home >> Toyota >> 1975 >> Pickup Base, Automatic Trans >> Repair and Diagnosis >> Engine Performance >> Ignition System >> Transistorized Ignition Systems >> Description >> Semi-Transistorized Ignition System
April 5, 2026: LEMON Manuals is launched! Read the announcement.

Semi-Transistorized Ignition System

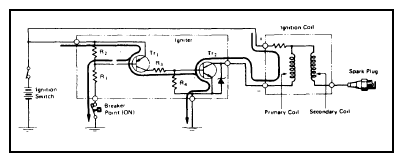
In the semi-transistorized ignition system, the distributor breaker points switch an igniter unit off and on. See Figure. Igniter unit, in turn, controls ignition coil primary current. This system provides higher secondary voltage in low speed range to improve starting and low speed performance, system also helps extend breaker point life.