LEMON Manuals: Even more car manuals for everyone: 1960-2025
Home >> Toyota >> 1984 >> Camry LE, 4D Hatchback >> Repair and Diagnosis >> Engine Performance >> System >> ECS Engine Control System >> Description
April 5, 2026: LEMON Manuals is launched! Read the announcement.

ECS Engine Control System: Description

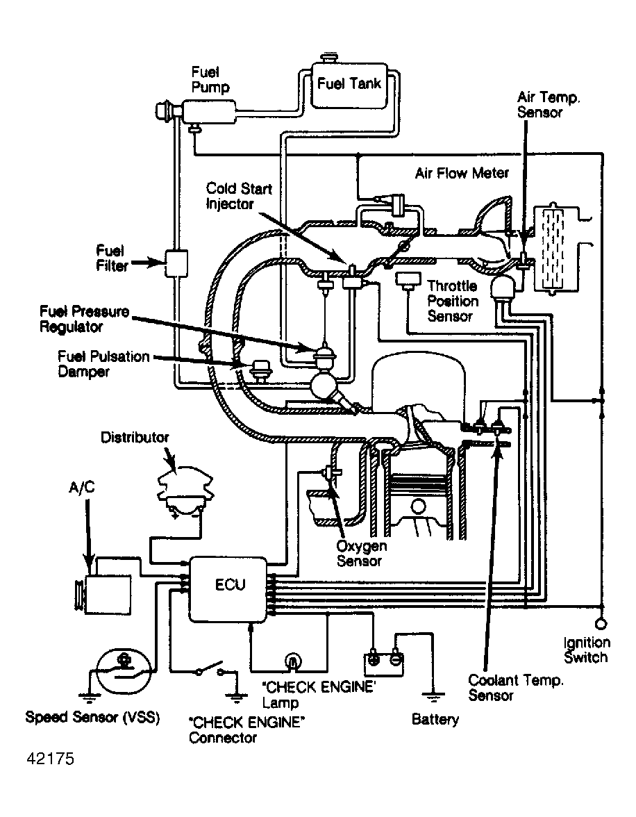
The Toyota EFI Electronic Control System (ECS) is a computerized fuel control system. The ECS controls engine operation and lowers exhaust emissions while maintaining good fuel economy and driveability. The Electronic Control Unit (ECU) is the "brain" of the ECS. The ECU controls many engine related systems to constantly adjust engine operation.

The ECS is primarily an emission control system, designed to maintain an ideal air/fuel ratio of 14.7:1 under all operating conditions. When an ideal air/fuel ratio is maintained, the catalytic converter can control carbon monoxide (CO), hydrocarbon (HC) and nitrogen oxide (NOx) emissions.

Fig 1: Electronic Control System Schematic
G42175Courtesy of © TOYOTA, LICENSE AGREEMENT TMS1002