LEMON Manuals: Even more car manuals for everyone: 1960-2025
Home >> Toyota >> 1985 >> Pickup Base, 4WD >> Repair and Diagnosis >> Engine Performance >> System >> TCCS System >> Testing >> Injector Circuits Check
April 5, 2026: LEMON Manuals is launched! Read the announcement.

Injector Circuits Check

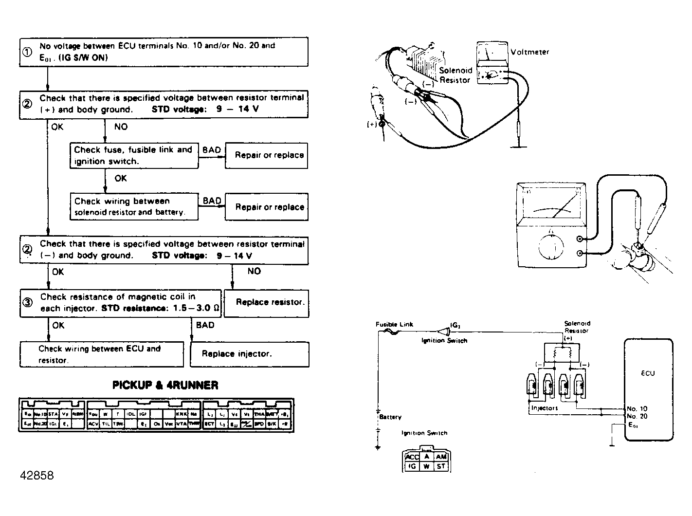
Fig 1: Terminals No. 10 & No. 20 - E01
G42858Courtesy of © TOYOTA, LICENSE AGREEMENT TMS1002