LEMON Manuals: Even more car manuals for everyone: 1960-2025
Home >> Toyota >> 1986 >> Van LE >> Repair and Diagnosis >> Engine Performance >> System >> TCCS System >> Diagnosis & Testing >> Injector Circuit Check
April 5, 2026: LEMON Manuals is launched! Read the announcement.

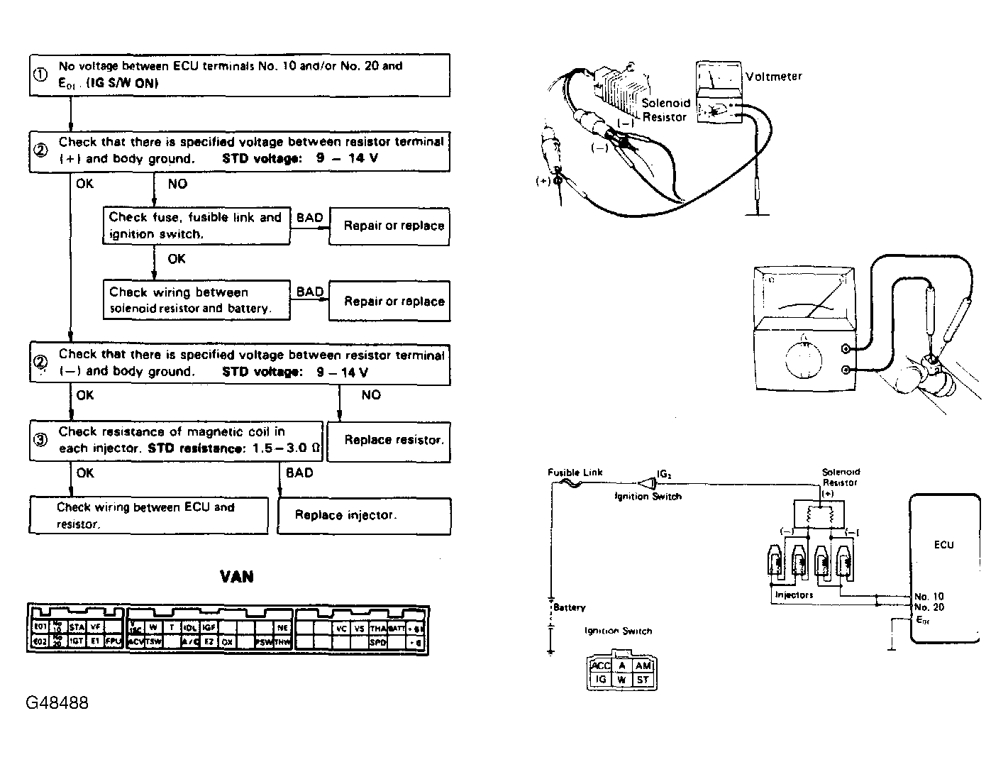
Injector Circuit Check

Fig 1: Terminals No. 10 & No. 20 - E01
G48488Courtesy of © TOYOTA, LICENSE AGREEMENT TMS1002