LEMON Manuals: Even more car manuals for everyone: 1960-2025
Home >> Toyota >> 1987 >> Camry Base, Standard >> Repair and Diagnosis >> Engine Performance >> System >> TCCS System >> Diagnostic Charts >> Code 14 IGNITOR & Circuit
April 5, 2026: LEMON Manuals is launched! Read the announcement.

Code 14 IGNITOR & Circuit

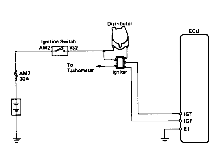
Fig 1: Terminals IGT - E1 (1 Of 4)
G62097Courtesy of © TOYOTA, LICENSE AGREEMENT TMS1002
Fig 2: Terminals IGT - E1 (2 Of 4)
G62098Courtesy of © TOYOTA, LICENSE AGREEMENT TMS1002
Fig 3: Terminals IGT - E1 (3 Of 4)
G62099Courtesy of © TOYOTA, LICENSE AGREEMENT TMS1002
Fig 4: Terminals IGT - E1 (4 Of 4)
G62100Courtesy of © TOYOTA, LICENSE AGREEMENT TMS1002