LEMON Manuals: Even more car manuals for everyone: 1960-2025
Home >> Toyota >> 1988 >> Camry Base, Automatic >> Repair and Diagnosis >> Engine Performance >> Testing & Diagnosis >> Computer Control System >> Component Locations
April 5, 2026: LEMON Manuals is launched! Read the announcement.

Component Locations

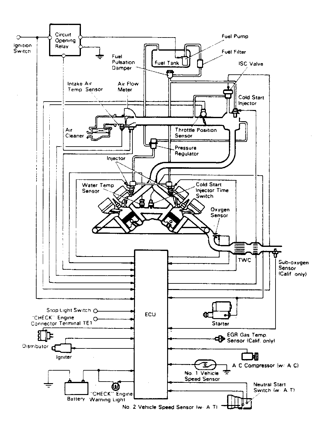
Fig 1: 3S-FE & 4WD TCCS Component Locations
G95189Courtesy of © TOYOTA, LICENSE AGREEMENT TMS1002
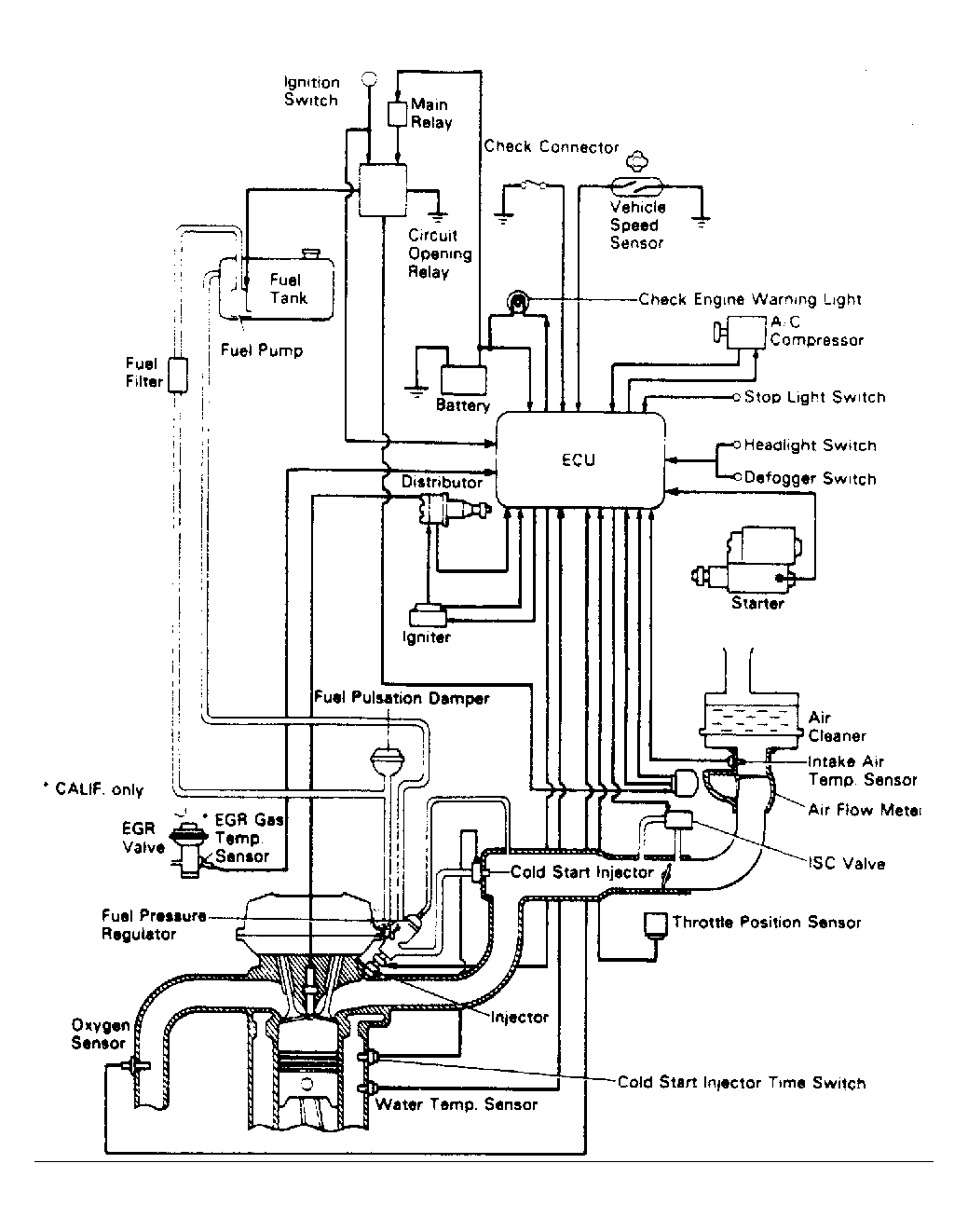
Fig 2: 2VZ-FE TCCS Component Locations
G95190Courtesy of © TOYOTA, LICENSE AGREEMENT TMS1002
Fig 3: 4-Cyl. 2WD Computer Control System
G95207Courtesy of © TOYOTA, LICENSE AGREEMENT TMS1002
Fig 4: 4-Cyl. 4WD Computer Control System
G95208Courtesy of © TOYOTA, LICENSE AGREEMENT TMS1002
Fig 5: V6 2VZ-FE Computer Control System
G95209Courtesy of © TOYOTA, LICENSE AGREEMENT TMS1002