LEMON Manuals: Even more car manuals for everyone: 1960-2025
Home >> Toyota >> 1990 >> Tercel Base, 2D Hatchback, Automatic >> Repair and Diagnosis >> Engine Performance >> System >> Engine Controls - Basic Testing - EFI >> Ignition Checks (Supra Turbo) >> IGNITOR Test >> Ignitor Power Transistor Check
April 5, 2026: LEMON Manuals is launched! Read the announcement.

Ignitor Power Transistor Check

  1. Turn ignition off. Unplug ignition module 4-pin connector. Disconnect each ignition coil pack 2-pin connector.
  2. Turn ignition switch to ON position. Connect ohmmeter between terminal No. 2 of third ignition coil and ground. Using a 3-volt dry cell battery, apply 3 volts to terminal No. 2 of 4-pin connector. With 3 volts applied, ensure ohmmeter indicates momentary continuity. See Fig 2.
  3. Connect ohmmeter between terminal No. 2 of first ignition coil and ground. Apply 3 volts to terminal No. 4 of 4-pin connector. With 3 volts still applied to terminal No. 4, also apply 3 volts to terminal No. 2. Check that ohmmeter indicates momentary continuity. See Fig 2.
  4. Connect ohmmeter between terminal No. 2 of second ignition coil and ground. Apply 3 volts to terminal No. 3 of 4-pin connector. With 3 volts still applied to No. 3, also apply 3 volts to terminal No. 2. Ensure ohmmeter indicates momentary continuity. See Fig 2.
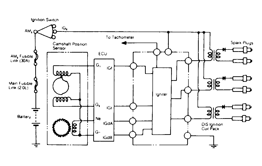
Fig 1: Ignition System Schematic (Supra Turbo)
G118584Courtesy of © TOYOTA, LICENSE AGREEMENT TMS1002
Fig 2: Testing Ignitor (Supra Turbo)
G118585Courtesy of © TOYOTA, LICENSE AGREEMENT TMS1002