LEMON Manuals: Even more car manuals for everyone: 1960-2025
Home >> Toyota >> 1991 >> Camry Base, Standard >> Repair and Diagnosis >> Engine Performance >> System >> Engine Controls - Tests W/Codes - V6 >> Code Charts >> Diagnostic Circuit Check
April 5, 2026: LEMON Manuals is launched! Read the announcement.

Diagnostic Circuit Check

CAUTION: Perform all voltage measurements with ECU harness connector installed. Use a high-impedance DVOM (10,000-ohm minimum). Verify battery voltage is greater than 11 volts.
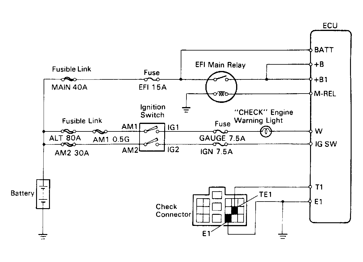
Fig 1: Diagnostic Circuit Check Schematic
G91D17528Courtesy of © TOYOTA, LICENSE AGREEMENT TMS1002
Fig 2: Diagnostic Circuit Check Flow Chart
G91C17527Courtesy of © TOYOTA, LICENSE AGREEMENT TMS1002