LEMON Manuals: Even more car manuals for everyone: 1960-2025
Home >> Toyota >> 1994 >> Corolla Base, Standard >> Repair and Diagnosis >> Engine Performance >> System >> Engine Controls - Tests W/Codes >> Trouble Code Charts >> DTC 14 - Ignition Signal
April 5, 2026: LEMON Manuals is launched! Read the announcement.

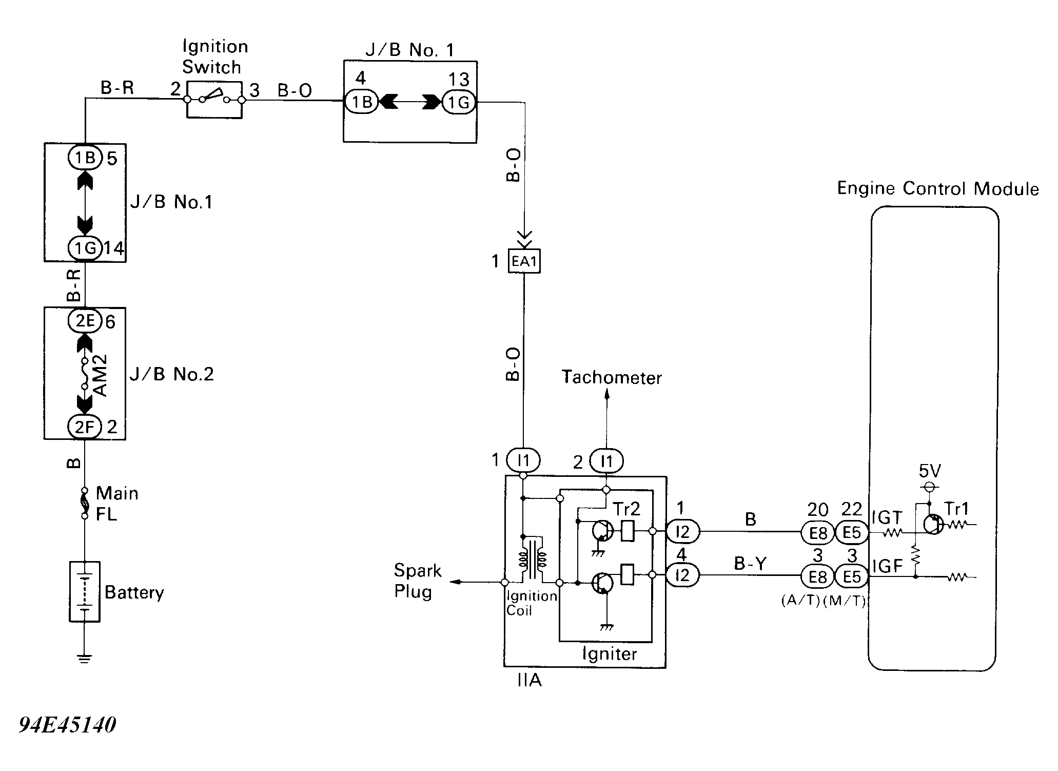
DTC 14 - Ignition Signal

ECM determines ignition timing. ECM turns on "Tr1" circuit at predetermined angle before desired ignition timing, and outputs an ignition signal to ignitor. Since the width of the "IGT" is constant, dwell angle control circuit in ignitor determines the time control circuit starts primary current flow to ignition coil, based on engine RPM and ignition timing one revolution ago, that is, the time "Tr2" circuit turns on.

When it reaches the ignition timing, ECM turns off "Tr1" and outputs the "IGT" signal "0". This turns off "Tr2", interrupting the primary current flow and generating a high voltage in the secondary coil, firing the spark plugs. Also, by the counter electromotive force generated when the primary current is interrupted, the ignitor sends an ignition confirmation signal (IGF) to the ECM. The ECM stops fuel injection as a fail safe function when "IGF" signal is not input to ECM.

If "IGF" signal to ECM is not present after 4 consecutive "IGT" signals, check for open or short in "IGF" or "IGT" circuit from ignitor to ECM. Check for faulty ignitor or ECM.

Fig 1: DTC 14 - Schematic
G94E45140Courtesy of © TOYOTA, LICENSE AGREEMENT TMS1002
Fig 2: DTC 14 - Diagnostic Flowchart (1 Of 4)
G93A80036Courtesy of © TOYOTA, LICENSE AGREEMENT TMS1002
Fig 3: DTC 14 - Diagnostic Flowchart (2 Of 4)
G93J80035Courtesy of © TOYOTA, LICENSE AGREEMENT TMS1002
Fig 4: DTC 14 - Diagnostic Flowchart (3 Of 4)
G94F45141Courtesy of © TOYOTA, LICENSE AGREEMENT TMS1002
Fig 5: DTC 14 - Diagnostic Flowchart (4 Of 4)
G93C80038Courtesy of © TOYOTA, LICENSE AGREEMENT TMS1002