LEMON Manuals: Even more car manuals for everyone: 1960-2025
Home >> Toyota >> 1994 >> Corolla Base, Standard >> Repair and Diagnosis >> Engine Performance >> System >> Engine Controls - Tests W/Codes >> Trouble Code Charts >> DTC 51 - Switch Condition Signal
April 5, 2026: LEMON Manuals is launched! Read the announcement.

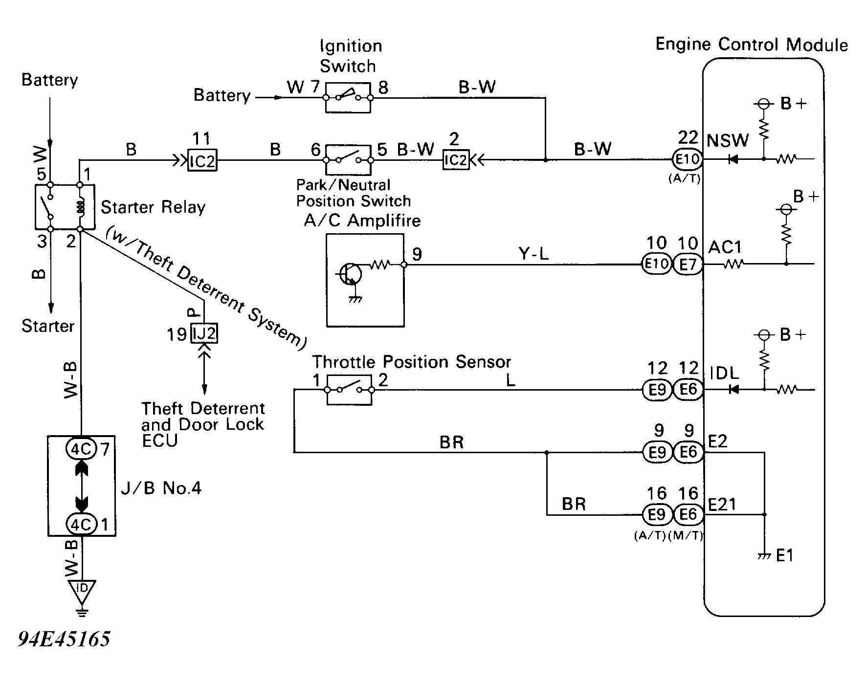
DTC 51 - Switch Condition Signal

ECM uses Park/Neutral (P/N) position switch signal to determine whether transmission is in Park or Neutral, or in some other gear.

ECM uses the output from the A/C switch to determine whether or not A/C is operating, so that it can increase idle speed if necessary.

ECM detects idle condition through "IDL" terminal of throttle position sensor.

DTC 51 is set when throttle position switch is off 3 seconds or more after engine starts. P/N position switch is off with shift position in either Reverse, Drive or Low (A/T). A/C switch is on. Check throttle position sensor "IDL" circuit, accelerator pedal and cable adjustment, P/N adjustment, P/N position switch circuit, A/C switch circuit or for faulty ECM.

Fig 1: DTC 51 - Schematic
G94E45165Courtesy of © TOYOTA, LICENSE AGREEMENT TMS1002
Fig 2: DTC 51 - Diagnostic Flowchart (1 Of 2)
G94G45167Courtesy of © TOYOTA, LICENSE AGREEMENT TMS1002
Fig 3: DTC 51 - Diagnostic Flowchart (2 Of 2)
G94F45166Courtesy of © TOYOTA, LICENSE AGREEMENT TMS1002