LEMON Manuals: Even more car manuals for everyone: 1960-2025
Home >> Toyota >> 1996 >> Tercel Base, Standard >> Repair and Diagnosis >> Engine Performance >> Theory and Operation >> Engine Controls - Theory & Operation >> Ignition System >> DISTRIBUTORLESS Ignition System
April 5, 2026: LEMON Manuals is launched! Read the announcement.

DISTRIBUTORLESS Ignition System

NOTE: The distributorless ignition system may be referred to as Electronic Spark Advance (ESA) system.

The Distributorless Ignition System (DIS) uses the Engine Control Module (ECM) for determining ignition timing (spark advance). The ECM determines ignition timing (spark advance) based on various input signals. Following input signals may be used: engine coolant temperature, engine RPM, throttle position, Manifold Absolute Pressure (MAP) sensor, cranking (starter) signal and knock sensor.

NOTE: Camshaft position sensor may also be referred to as cam position sensor.

Conventional distributor and pick-up coil have been replaced by a camshaft and crankshaft position sensor. Camshaft position sensor and crankshaft position sensor deliver input signals to Engine Control Module (ECM). The ECM detects the standard crankshaft position based on camshaft position sensor input signals, and the actual crankshaft position and engine speed by the crankshaft position sensor input signals. Camshaft position sensor is located at rear of cylinder head, just above the flywheel. See Figure. Crankshaft position sensor is located behind lower timing belt cover, just above crankshaft sprocket.

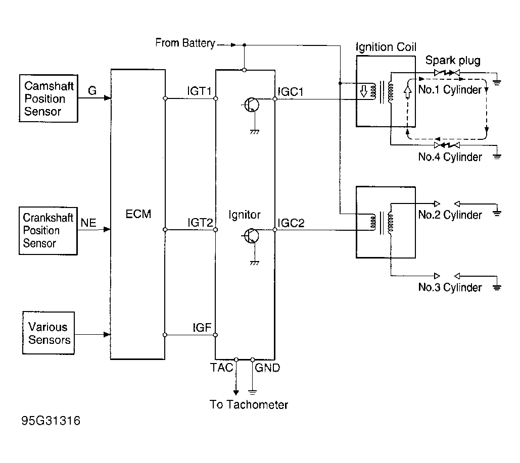
The ECM uses 2 ignition primary control signals to the igniter for the ignition coils. See Fig 1. The DIS uses 2 ignition coils which fire 2 cylinders simultaneously using the same ignition coil. Cylinders No. 1 and 4 fire together. Cylinders No. 2 and 3 fire together. Cylinder No. 1 is at timing belt of engine and cylinder No. 4 is at flywheel end of engine. One ignition coil is mounted on top of spark plug on cylinder No. 3 with spark plug wire going to cylinder No. 2 spark plug. One ignition coil is mounted on top of spark plug on cylinder No. 4 with spark plug wire going to cylinder No. 1 spark plug. The ECM monitors IGF circuit at the igniter to ensure ignition coils have fired.

Fig 1: Distributorless Ignition System Schematic
G95G31316Courtesy of © TOYOTA, LICENSE AGREEMENT TMS1002