LEMON Manuals: Even more car manuals for everyone: 1960-2025
Home >> Toyota >> 2002 >> 4Runner Base >> Repair and Diagnosis (Single Page) >> Brakes >> Traction Control >> Anti-Lock Brake System W/VSC >> System Testing >> Test F: Slip Indicator Light Circuit >> Testing Procedure
April 5, 2026: LEMON Manuals is launched! Read the announcement.

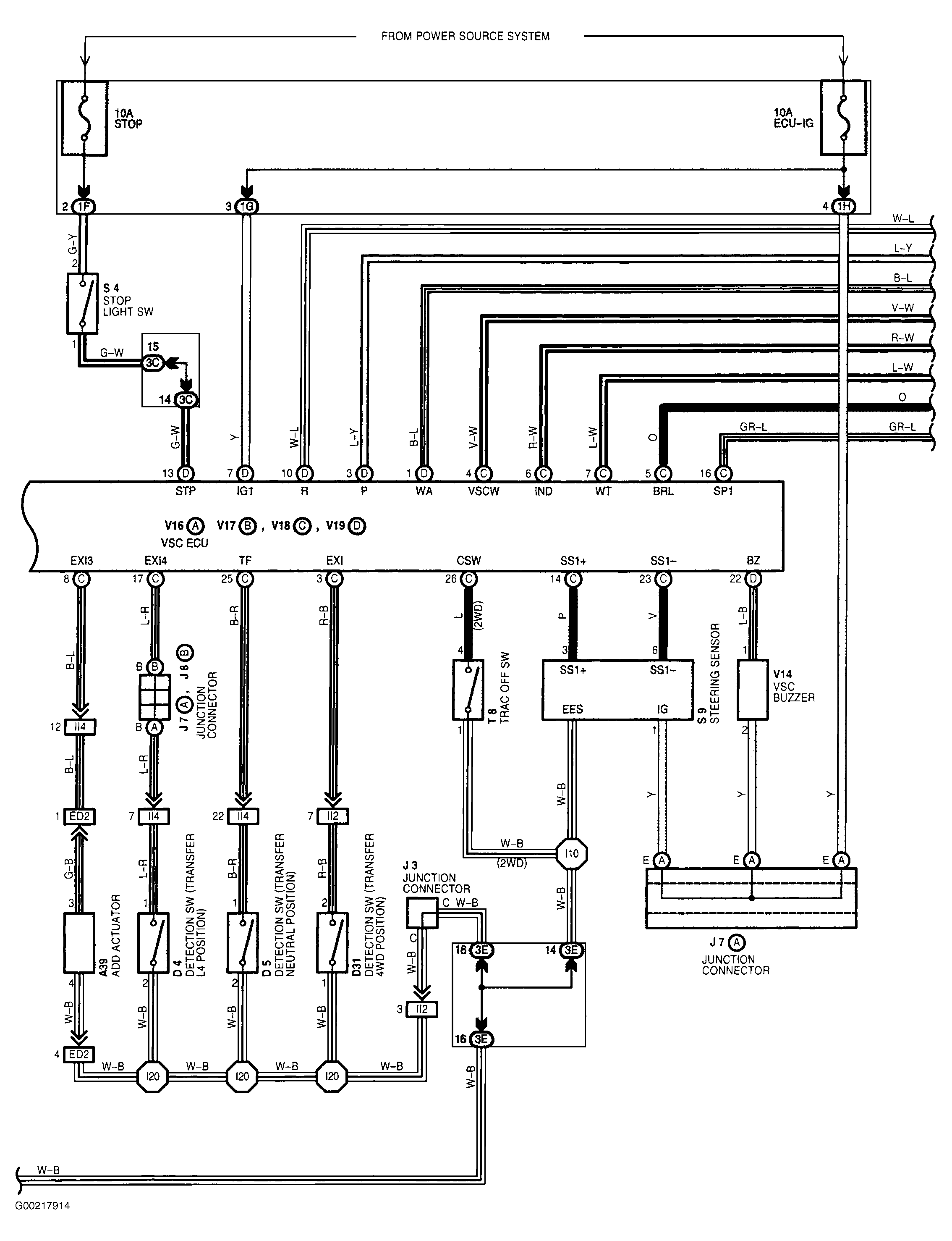
Testing Procedure

For wiring diagram see Figure. For testing procedures, check that SLIP indicator light is ON for 3 seconds soon after ignition switch is turned ON. If it does come on, check and replace skid control ECU. If it does not illuminate, check SLIP indicator light. If light proves faulty, repair or replace combination meter check. If SLIP indicator light seems fine, check for open and short circuit in harness and connector between skid control ECU and SLIP indicator light. If any are found faulty, repair or replace harness or connector. If everything checks out fine, check and replace skid control ECU.