LEMON Manuals: Even more car manuals for everyone: 1960-2025
Home >> Toyota >> 2003 >> Highlander Base, 2.4 D, AWD >> Repair and Diagnosis >> Engine Performance >> System >> Engine Control System Self Diagnostics - 4-Cylinder >> Diagnostic Tests >> DTC P0440: EVAP System Malfunction & DTC P0442: EVAP System Leak Detected (Small Leak) >> Circuit Description & Possible Causes
April 5, 2026: LEMON Manuals is launched! Read the announcement.

Circuit Description & Possible Causes

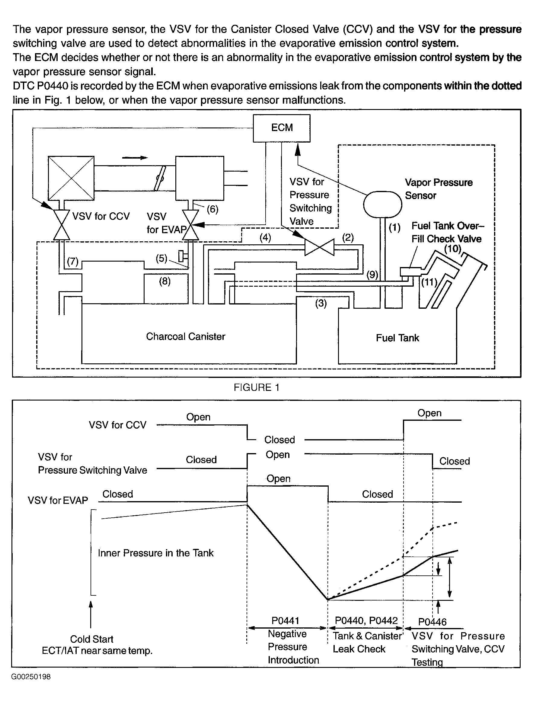
For circuit description and possible causes, see Fig 1 and Fig 2 .

Fig 1: DTCs P0440 & P0442 Circuit Description (1 Of 2)
G00250198Courtesy of © TOYOTA, LICENSE AGREEMENT TMS1002
Fig 2: DTCs P0440 & P0442 Circuit Description (2 Of 2)
G00250199Courtesy of © TOYOTA, LICENSE AGREEMENT TMS1002