LEMON Manuals: Even more car manuals for everyone: 1960-2025
Home >> Toyota >> 2003 >> Highlander Limited, AWD >> Repair and Diagnosis >> Engine Performance >> System >> Engine Control System Self Diagnostics - V6 >> Diagnostic Tests >> DTC P0442: EVAP System Leak Detected (Small Leak) & DTC P0456: EVAP System Leak Detected (Very Small Leak) >> Circuit Description & Possible Causes
April 5, 2026: LEMON Manuals is launched! Read the announcement.

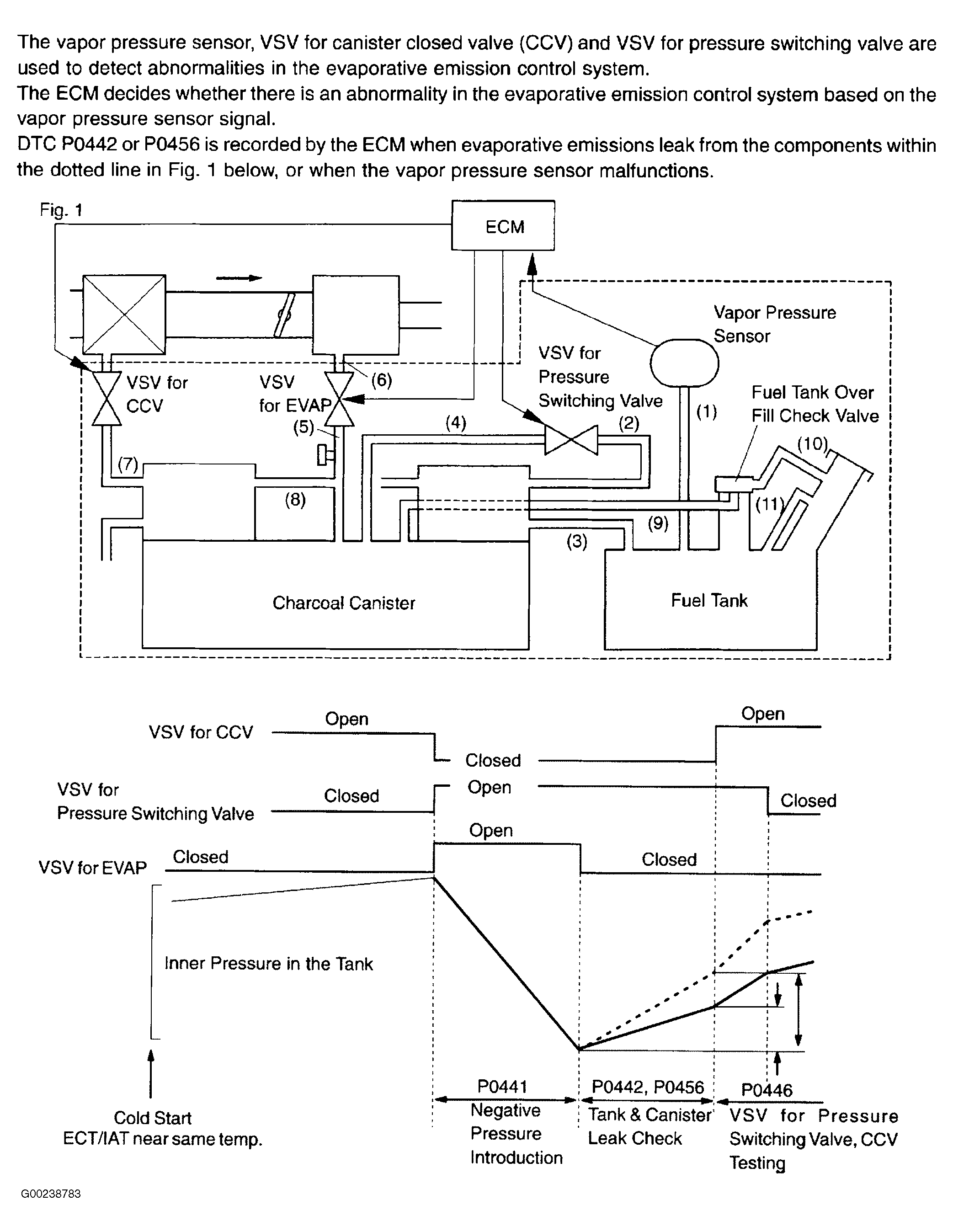
Circuit Description & Possible Causes

For circuit description and possible causes, see Fig 1 and Fig 2 .

Fig 1: DTCs P0442 & P0456 Circuit Description (1 Of 2)
G00238783Courtesy of © TOYOTA, LICENSE AGREEMENT TMS1002
Fig 2: DTCs P0442 & P0456 Circuit Description (2 Of 2)
G00238784Courtesy of © TOYOTA, LICENSE AGREEMENT TMS1002