LEMON Manuals: Even more car manuals for everyone: 1960-2025
Home >> Toyota >> 2003 >> Matrix Base, 4WD >> Repair and Diagnosis >> External Pages >> Different car >> Section 249 (Exterior Lights) >> Fog Light System >> Inspection
April 5, 2026: LEMON Manuals is launched! Read the announcement.

Fog Light System: Inspection

WARNING: This page is about a different car, the 2002 Toyota Avalon. However, it is still accessible from the selected car via links, so may be relevant.
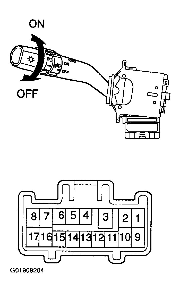
  1. Inspect fog light switch continuity  :
    Fig 1: Identifying Fog Light Switch Positions & Connector Terminals
    G01909204Courtesy of © TOYOTA, LICENSE AGREEMENT TMS1002
    Fig 2: Fog Light Switch Continuity Chart
    G01909203Courtesy of © TOYOTA, LICENSE AGREEMENT TMS1002

    If continuity is not as specified, replace the switch.

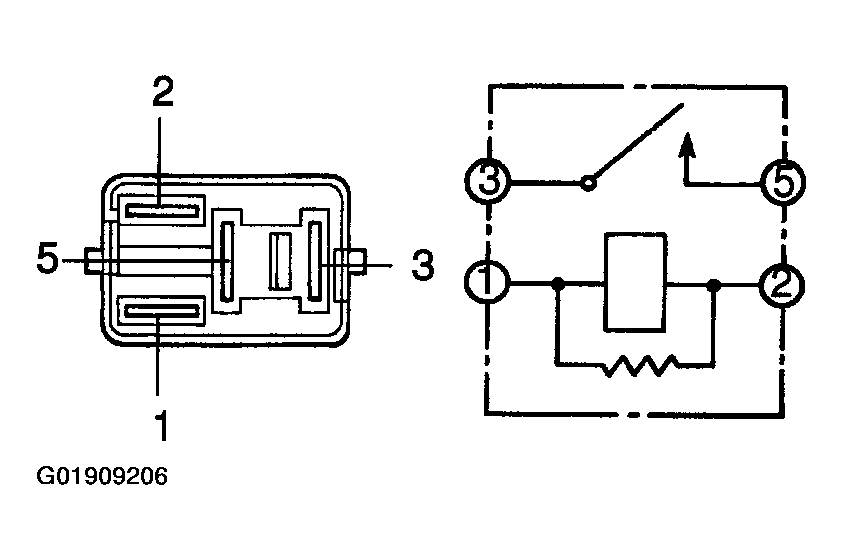
  2. Inspect fog light relay continuity 
    Fig 3: Identifying Fog Light Relay Terminals
    G01909206Courtesy of © TOYOTA, LICENSE AGREEMENT TMS1002
    Fig 4: Fog Light Relay Continuity Chart
    G01909205Courtesy of © TOYOTA, LICENSE AGREEMENT TMS1002

    If continuity is not as specified, replace the relay.