LEMON Manuals: Even more car manuals for everyone: 1960-2025
Home >> Toyota >> 2003 >> Matrix Base, 4WD >> Repair and Diagnosis >> External Pages >> Different car >> Section 249 (Exterior Lights) >> Inspection
April 5, 2026: LEMON Manuals is launched! Read the announcement.

Section 249 (Exterior Lights): Inspection

WARNING: This page is about a different car, the 2002 Toyota Avalon. However, it is still accessible from the selected car via links, so may be relevant.
  1. Inspect turn signal switch continuity 
    Fig 1: Identifying Turn Signal Switch Positions & Locating Turn Signal Switch Terminals
    G01909210Courtesy of © TOYOTA, LICENSE AGREEMENT TMS1002
    Fig 2: Turn Signal Switch Continuity Chart
    G01909209Courtesy of © TOYOTA, LICENSE AGREEMENT TMS1002

    If continuity is not as specified, replace the switch.

  2. Inspect hazard warning switch continuity  :
    Fig 3: Identifying Hazard Warning Switch & Terminals
    G01909212Courtesy of © TOYOTA, LICENSE AGREEMENT TMS1002
    Fig 4: Hazard Warning Switch Terminal Specifications
    G01909211Courtesy of © TOYOTA, LICENSE AGREEMENT TMS1002

    If continuity is not as specified, replace the switch.

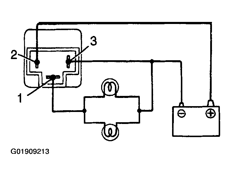
  3. Inspect turn signal flasher operation  :
    1. Connect the positive (+) lead from the battery to terminal 2 and the negative (-) lead to terminal 3.
    2. NOTE:
      • The turn signal lights should flash 60 or 120 times per minute.
      • If one of the front or rear turn signal lights has an open circuit, the number of flashers will be more than 140 per minute.
      • If operation is not as specified, replace the flasher.
      Fig 5: Testing Turn Signal Flasher Operation
      G01909213Courtesy of © TOYOTA, LICENSE AGREEMENT TMS1002
    3. Connect the 2 turn signal light bulbs parallel to each other to terminals 1 and 3, check that the bulbs flash.