LEMON Manuals: Even more car manuals for everyone: 1960-2025
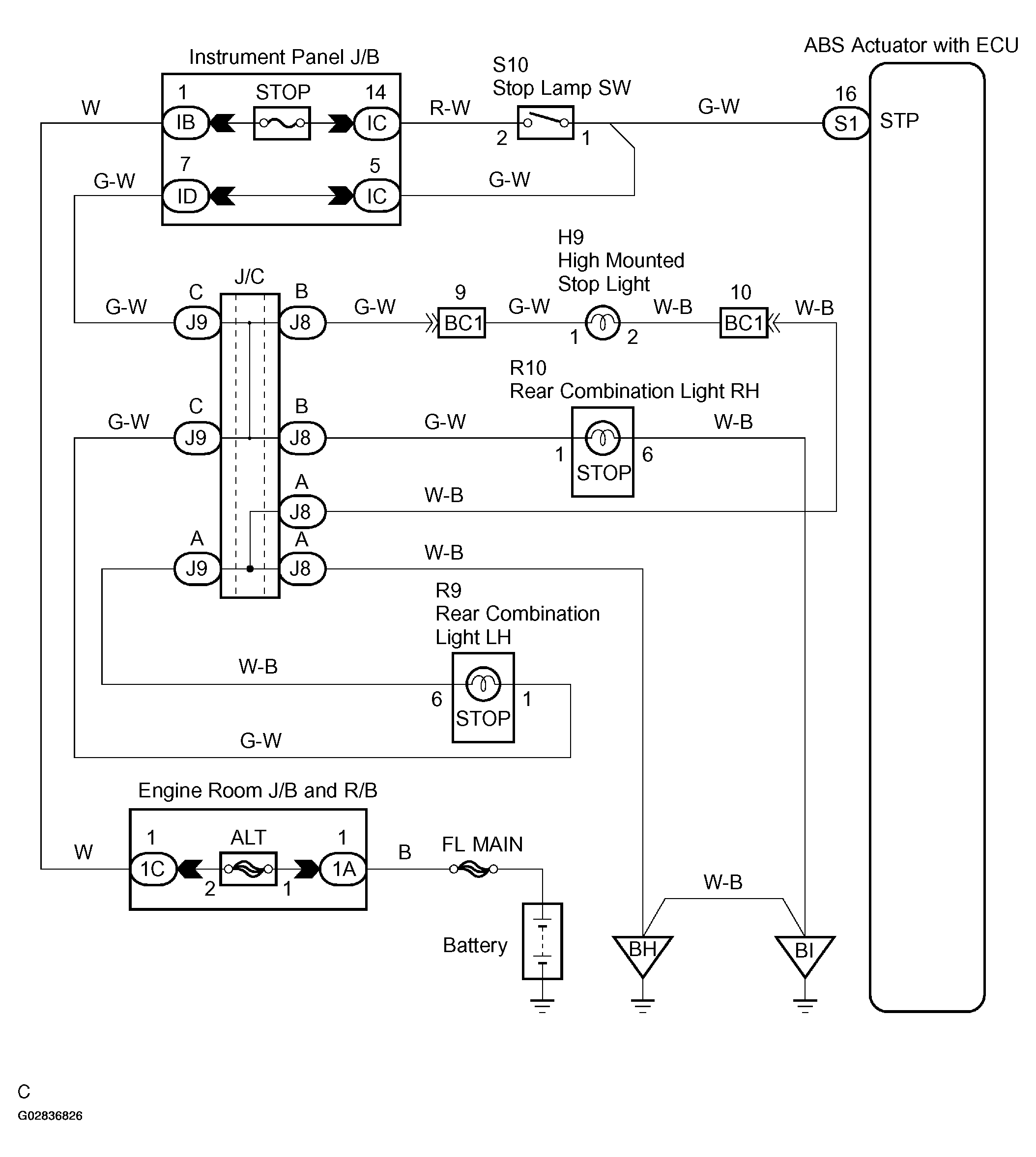
Home >> Toyota >> 2003 >> Matrix Base, FWD, Automatic >> Repair and Diagnosis (Single Page) >> Brakes >> Traction Control >> Abs With EBD System - Diagnostics >> Circuit Tests >> DTC C1249/49: Open Circuit In Stop Light Switch Circuit >> Wiring Diagram
April 5, 2026: LEMON Manuals is launched! Read the announcement.

DTC C1249/49: Open Circuit In Stop Light Switch Circuit: Wiring Diagram

Fig 1: Identifying Wiring Diagram
G02836826Courtesy of © TOYOTA, LICENSE AGREEMENT TMS1002