LEMON Manuals: Even more car manuals for everyone: 1960-2025
Home >> Toyota >> 2003 >> Matrix Base, FWD, Automatic >> Repair and Diagnosis >> External Pages >> Different car >> Section 110 (Engine Control System Self Diagnostics (2UZ-FE)) >> Diagnostic Tests >> DTC P0134: Oxygen Sensor Circuit No Activity Detected (Bank 1 Sensor 1) &/Or DTC P0154: Oxygen Sensor Circuit No Activity Detected (Bank 2 Sensor 1) >> Diagnosis & Repair
April 5, 2026: LEMON Manuals is launched! Read the announcement.

Diagnosis & Repair

WARNING: This page is about a different car, the 2003 Toyota 4Runner. However, it is still accessible from the selected car via links, so may be relevant.
  1. Using Toyota hand-held tester or scan tool, check for any other DTCs. If only DTCs P0134 and/or P0154 exists, go to next step. If other DTCs exist, diagnose and repair those DTCs first and retest.
  2. With Toyota hand-held tester or scan tool still connected to DLC3, start engine and maintain engine speed at 2500 RPM for about 90 seconds to fully warm the oxygen sensor. Allow engine to idle.
  3. Using hand-held tester or scan tool, monitor oxygen sensor output voltage with engine suddenly raced. Quickly rev engine to 4000 RPM 3 times. HO2S output should go RICH (0.4 volt and more) at least once. If voltage is as specified, go to step 14. If voltage is not as specified, go to next step.
  4. Check for vacuum leak at PCV hose. Check condition of PCV hose. Repair or replace as necessary. Then, go to next step.
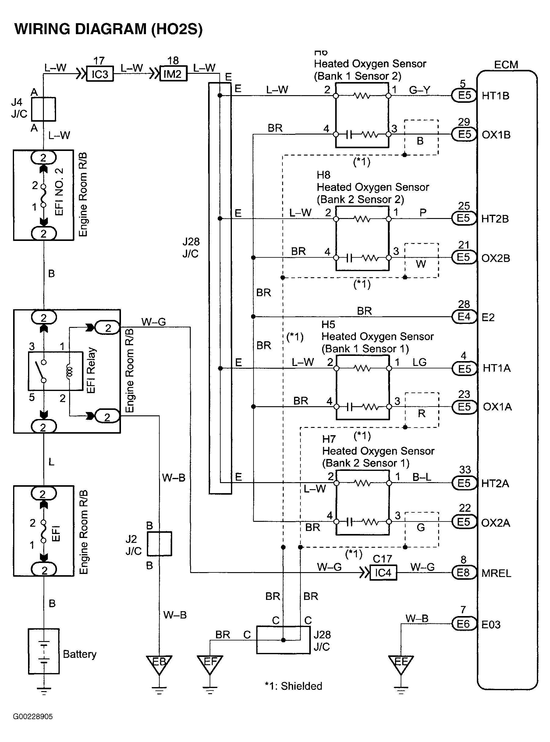
  5. Turn ignition off. Disconnect HO2S 4-pin connector. See Figure. Measure resistance between HO2S 4-pin connector terminals No. 2 (+B) and No. 1 (HT). Make note of measurement. Then, measure resistance between HO2S 4-pin connector terminals No. 1 (HT) and No. 4 (E1). See HO2S HEATER RESISTANCE SPECIFICATIONS . If resistance is within specification, go to next step. If resistance is not within specification, replace HO2S. See HEATED OXYGEN SENSOR under ENGINE SENSORS & SWITCHES in REMOVAL, OVERHAUL & INSTALLATION - V6 & V8 article.
  6. Remove EFI relay from engine room relay box. See Figure. Test relay. See EFI RELAY under MODULES, MOTORS, RELAYS & SOLENOIDS in SYSTEM & COMPONENT TESTING article. If relay is bad, replace it. If relay is Ok, reinstall relay and go to next step.
  7. Remove glove box for access to ECM with electrical connectors still installed on ECM. See Figure. Check continuity between ECM and HO2S connectors at terminals listed below. See Figure and Figure .
    • ECM 35-pin connector E5 terminal No. 4 (HT1A) and HO2S (Bank 1 Sensor 1) terminal No. 1. Continuity should exist.
    • ECM 35-pin connector E5 terminal No. 23 (OX1A) and HO2S (Bank 1 Sensor 1) terminal No. 3. Continuity should exist.
    • ECM 35-pin connector E5 terminal No. 33 (HT2A) and HO2S (Bank 2 Sensor 1) terminal No. 1. Continuity should exist.
    • ECM 35-pin connector E5 terminal No. 22 (OX2A) and HO2S (Bank 2 Sensor 1) terminal No. 3. Continuity should exist.
    • ECM 35-pin connector E5 terminal No. 4 (HT1A) and body ground. Continuity should not exist.
    • ECM 35-pin connector E5 terminal No. 23 (OX1A) and body ground. Continuity should not exist.
    • ECM 35-pin connector E5 terminal No. 33 (HT2A) and body ground. Continuity should not exist.
    • ECM 35-pin connector E5 terminal No. 22 (OX2A) and body ground. Continuity should not exist.
  8. If continuity is as specified, go to next step. If continuity is not as specified, repair wiring as necessary. See appropriate WIRING DIAGRAM under ENGINE PERFORMANCE in SYSTEM WIRING DIAGRAMS article. Then go to next step.
  9. Using hand-held tester or scan tool, monitor for misfires and related DTCs in the DATA LIST.
  10. Ensure engine oil dipstick, oil filler cap, PCV system and all other air induction system components are intact and operating properly. If problem does not exist, go to next step. If problem exists, repair as necessary.
  11. Check fuel pressure. See FUEL PRESSURE under FUEL SYSTEMS in BASIC DIAGNOSTIC PROCEDURES - V6 & V8 article. If fuel pressure is within specification, go to next step. If fuel pressure is not within specification, repair fuel system as necessary.
  12. Check operation of fuel injectors. See FUEL CONTROL under FUEL SYSTEMS in SYSTEM & COMPONENT TESTING - V6 & V8 article. Fuel injector volume should be .20-.25 oz. (60-73 cc) within 15 seconds and difference in volume between each fuel injector should be less than .04 oz. (13 cc). Fuel injectors should not leak more than one drop every 12 minutes. If fuel injectors are okay, replace oxygen sensor. See HEATED OXYGEN SENSOR under ENGINE SENSORS & SWITCHES in REMOVAL, OVERHAUL & INSTALLATION - V6 & V8 article. If fuel injectors are defective, replace fuel injectors as necessary.
  13. Inspect the exhaust system for leaks especially near HO2S (Bank 1 & 2, Sensor 1). Repair or replace cause of exhaust system leak as necessary. Then go to next step.
  14. Using Toyota hand-held tester or scan tool, clear DTCs from ECM. Perform test drive confirmation and then go to next step. See TEST DRIVE CONFIRMATION .
  15. Recheck for DTCs. If DTCs P0134 and/or P0154 does not exist, go to next step. If DTCs P0134 and/or P0154 exists, replace ECM. ECM is located behind glove box. See Figure.
  16. Verify if vehicle ran out of fuel. If vehicle ran out of fuel, DTCs P0134 and/or P0154 was caused by the vehicle running out of fuel. If vehicle did not run out of fuel, problem is intermittent. Check for defective connections or intermittent problem in wiring. ECM is located behind glove box. See Figure.
Fig 1: Complete HO2S Wiring Diagram (4 Runner - 2UZ-FE)
G00228905Courtesy of © TOYOTA, LICENSE AGREEMENT TMS1002