LEMON Manuals: Even more car manuals for everyone: 1960-2025
Home >> Toyota >> 2003 >> Matrix Base, FWD, Automatic >> Repair and Diagnosis >> External Pages >> Different car >> Section 153 (Anti-Lock Brake System) >> Diagnostic Tests >> DTC C1202/52: Brake Fluid Level Warning Switch Circuit >> Testing Procedure
April 5, 2026: LEMON Manuals is launched! Read the announcement.

Testing Procedure

WARNING: This page is about a different car, the 2003 Lexus LS 430, 2002 Lexus LS 430, and 2001 Lexus LS 430. However, it is still accessible from the selected car via links, so may be relevant.

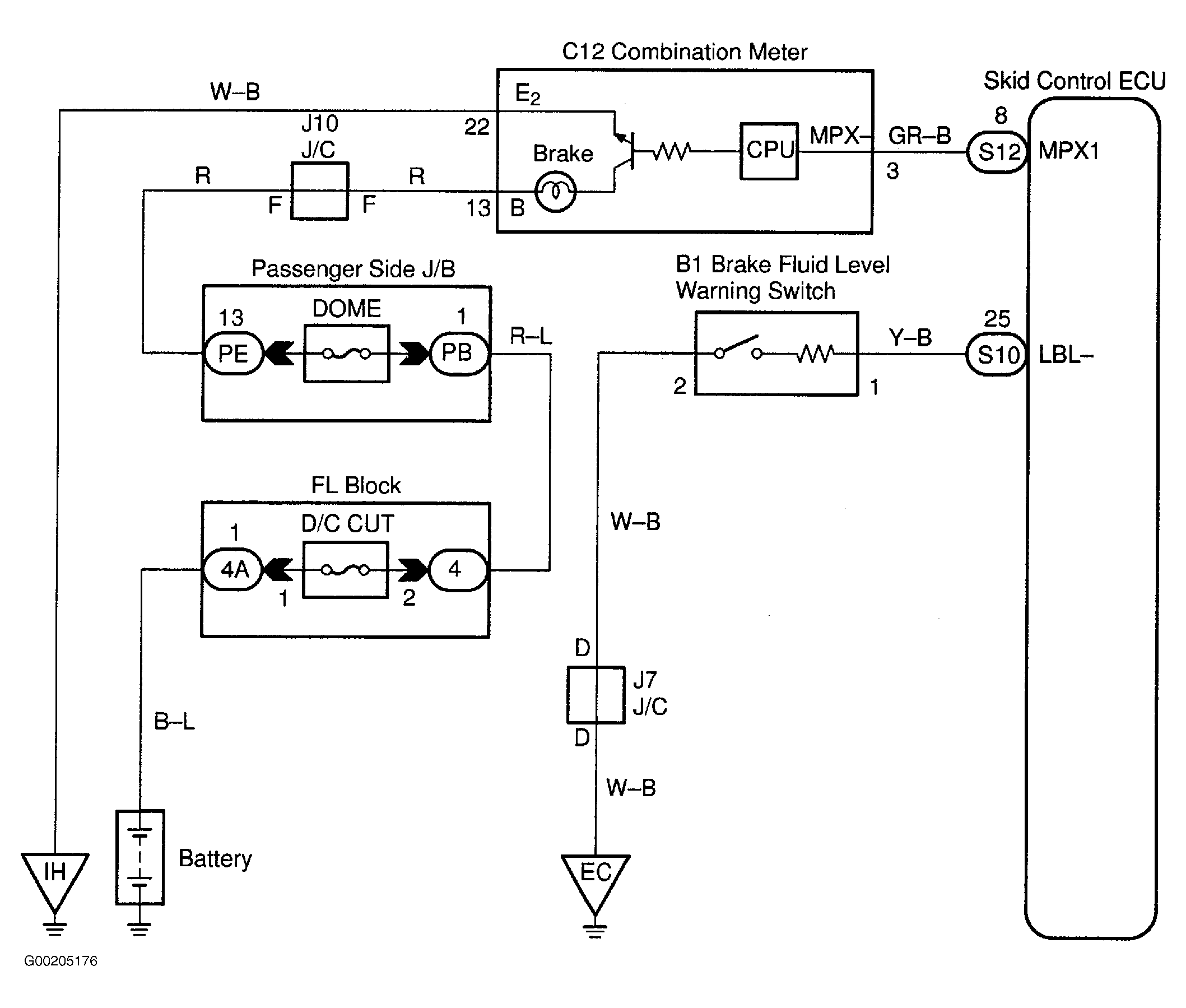
For wiring diagram see Fig 1. For testing procedure see Fig 2.

Fig 1: Brake Fluid Level Warning Switch Circuit Wiring Diagram
G00205176Courtesy of © TOYOTA, LICENSE AGREEMENT TMS1002
Fig 2: Testing Procedure Brake Fluid Level Warning Switch Circuit
G00205177Courtesy of © TOYOTA, LICENSE AGREEMENT TMS1002