LEMON Manuals: Even more car manuals for everyone: 1960-2025
Home >> Toyota >> 2003 >> Matrix Base, FWD, Automatic >> Repair and Diagnosis >> External Pages >> Different car >> Section 168 (Engine Control System Self Diagnostics (1GR-FE)) >> Diagnostic Tests >> DTC P0230: Fuel Pump Primary Circuit >> Circuit Description
April 5, 2026: LEMON Manuals is launched! Read the announcement.

Circuit Description

WARNING: This page is about a different car, the 2003 Toyota 4Runner. However, it is still accessible from the selected car via links, so may be relevant.

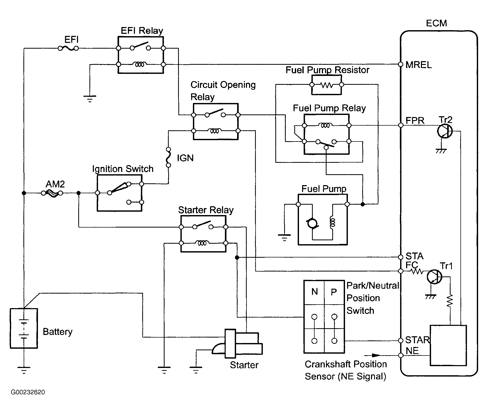
When the engine is cranked, current flows from ECM to the starter relay coil and also current flows to ECM (START) signal terminal. See Fig 1. When the START signal and ENGINE RUNNING signal from CKP are input to the ECM, transistor No. 1 (internal in ECM) is turned ON, current flows to the coil of the circuit opening relay, the relay switches on, power is supplied to the fuel pump, and the fuel pump operates. While the ENGINE RUNNING signal from CKP is generated, the ECM keeps transistor No. 1 (internal in ECM) ON (circuit opening relay ON) and the fuel pump keeps operating. The fuel pump speed is controlled at two levels (high speed or low speed) by the condition of the engine (starting, light load, heavy load). When the engine starts, transistor No. 2 (internal in ECM) is OFF, so the fuel pump relay closes and battery positive voltage is applied directly to the fuel pump. The fuel pump operates at high speed. After the engine starts during idling or light loads, since transistor No. 2 goes ON, power is supplied to the fuel pump via the fuel pump resistor. The fuel pump operates at low speed.

Fig 1: Fuel Pump Primary Circuit Description
G00232620Courtesy of © TOYOTA, LICENSE AGREEMENT TMS1002