LEMON Manuals: Even more car manuals for everyone: 1960-2025
Home >> Toyota >> 2003 >> Matrix Base, FWD, Automatic >> Repair and Diagnosis >> External Pages >> Different car >> Section 168 (Engine Control System Self Diagnostics (1GR-FE)) >> Diagnostic Tests >> DTC P0504: Brake Switch "A"/"B" Correlation >> Possible Causes
April 5, 2026: LEMON Manuals is launched! Read the announcement.

Possible Causes

WARNING: This page is about a different car, the 2003 Toyota 4Runner. However, it is still accessible from the selected car via links, so may be relevant.

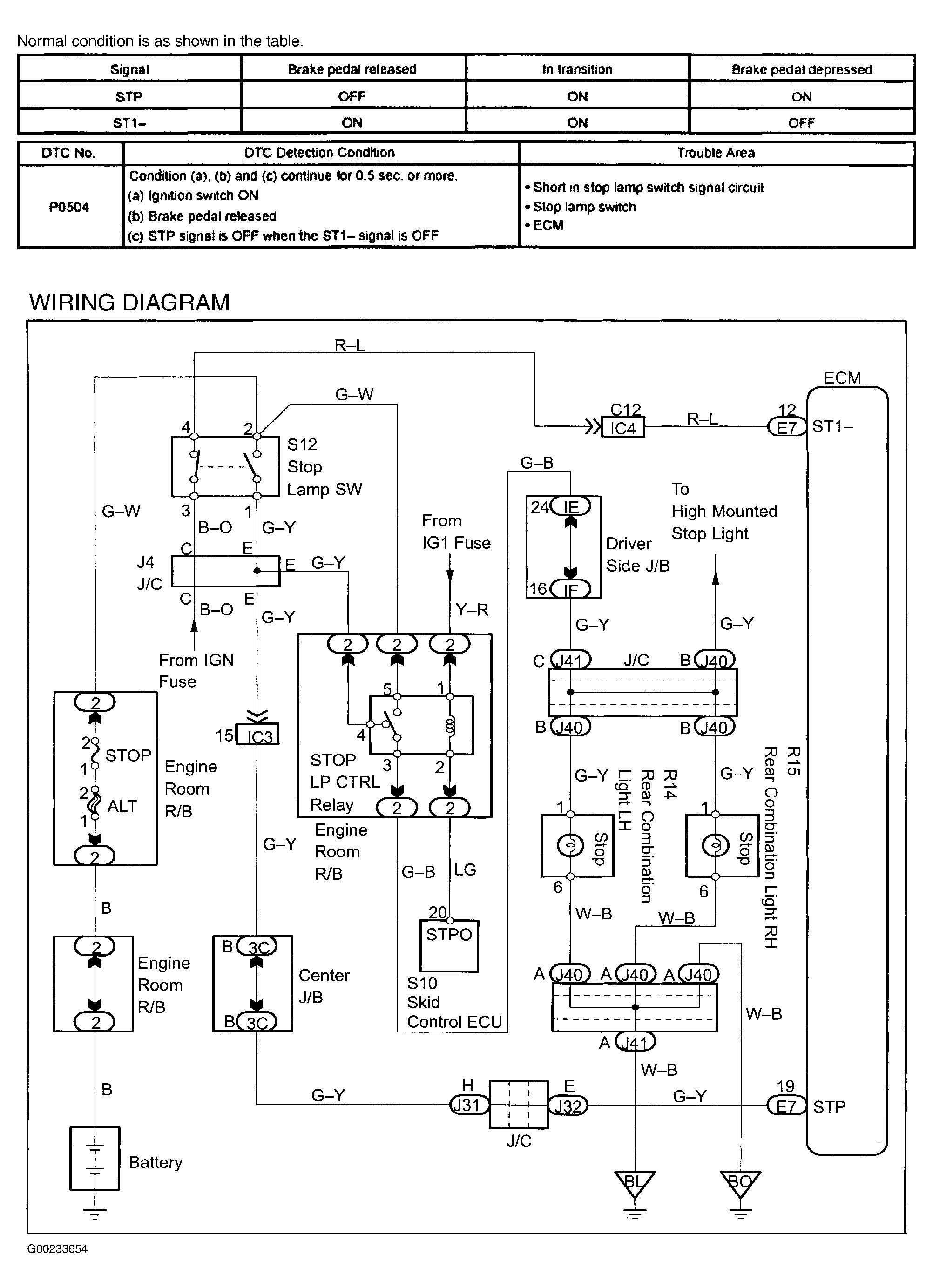
For DTC detection conditions and possible causes, see Fig 1.

Fig 1: Brake Switch "A"/"B" Circuit Wiring Diagram & DTC Detection Conditions & Possible Causes
G00233654Courtesy of © TOYOTA, LICENSE AGREEMENT TMS1002