LEMON Manuals: Even more car manuals for everyone: 1960-2025
Home >> Toyota >> 2003 >> Matrix Base, FWD, Automatic >> Repair and Diagnosis >> External Pages >> Different car >> Section 175 (Engine Controls - Self-Diagnostics) >> Diagnostic Tests >> DTC P0230: Fuel Pump Primary Circuit >> Circuit Description
April 5, 2026: LEMON Manuals is launched! Read the announcement.

Circuit Description

WARNING: This page is about a different car, the 2003 Lexus GX 470. However, it is still accessible from the selected car via links, so may be relevant.

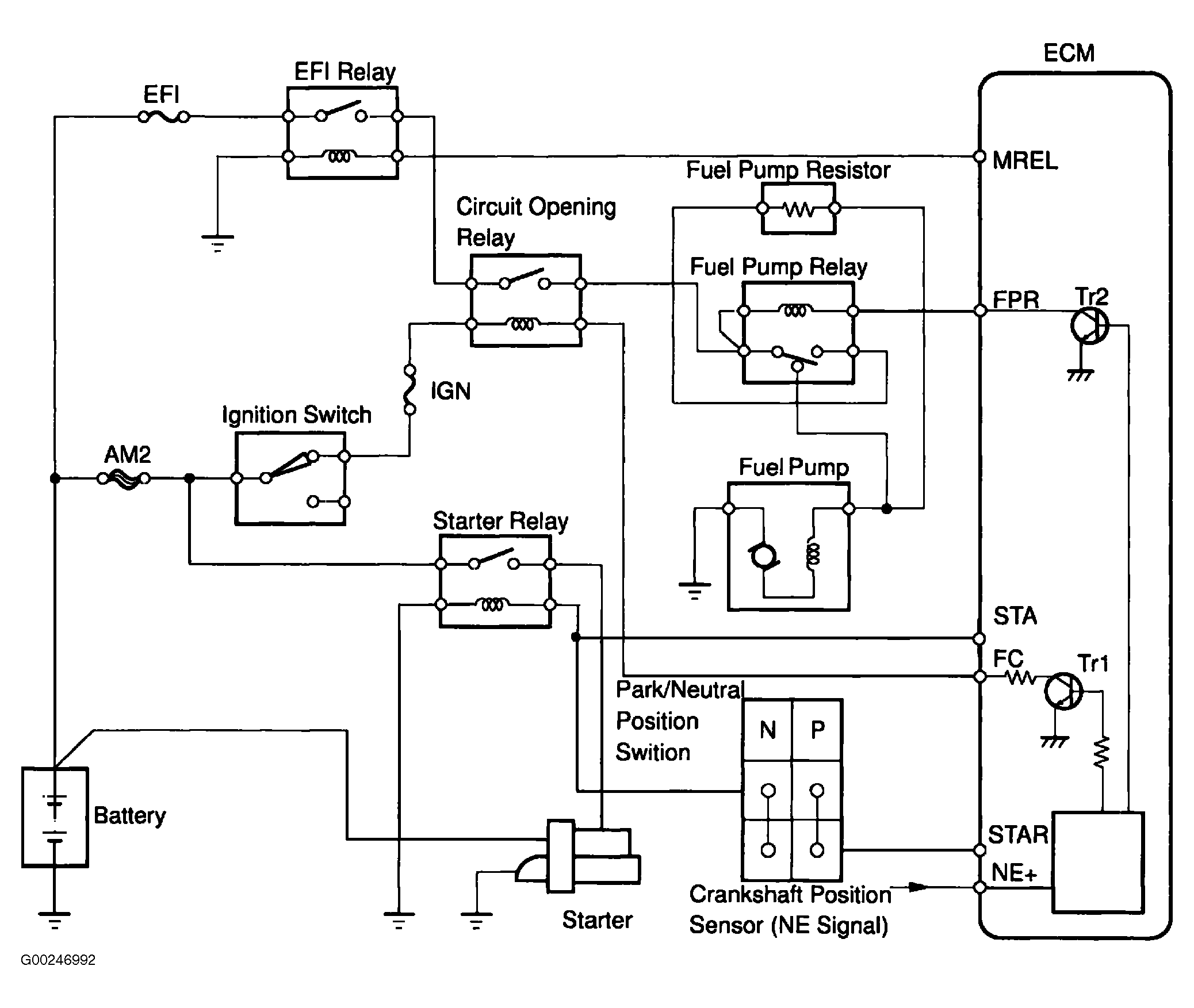
When engine is cranked, current flows from terminal STAR of ECM to starter relay coil and terminal STA of ECM (STA signal). When STA signal and NE signal are input to ECM, Tr1 is turned on, current flows to coil of circuit opening relay, relay switches on, power is supplied to fuel pump, and fuel pump operates. While NE signal is generated (engine running), ECM keeps Trl on (circuit opening relay on) and fuel pump also keeps operating.

Fuel pump speed is controlled at 2 levels (high speed or low speed) by condition of engine (starting, light load, heavy load). When engine starts (STA ON), Tr2 in ECM is off, fuel pump relay closes and battery positive voltage is applied directly to fuel pump so fuel pump operates at high speed. After engine starts during idling or light loads, since Tr2 goes on, power is supplied to fuel pump via fuel pump resistor so fuel pump operates at low speed. See Fig 1. DTC P0230 is when an open or short in fuel pump relay circuit is detected. Possible causes are:

Fig 1: Identifying Fuel Pump Primary Circuit Components
G00246992Courtesy of © TOYOTA, LICENSE AGREEMENT TMS1002