LEMON Manuals: Even more car manuals for everyone: 1960-2025
Home >> Toyota >> 2003 >> Matrix Base, FWD, Automatic >> Repair and Diagnosis >> External Pages >> Different car >> Section 175 (Engine Controls - Self-Diagnostics) >> Self-Diagnostic System >> Mil Circuit >> Diagnosis & Repair
April 5, 2026: LEMON Manuals is launched! Read the announcement.

Diagnosis & Repair

WARNING: This page is about a different car, the 2003 Lexus GX 470. However, it is still accessible from the selected car via links, so may be relevant.

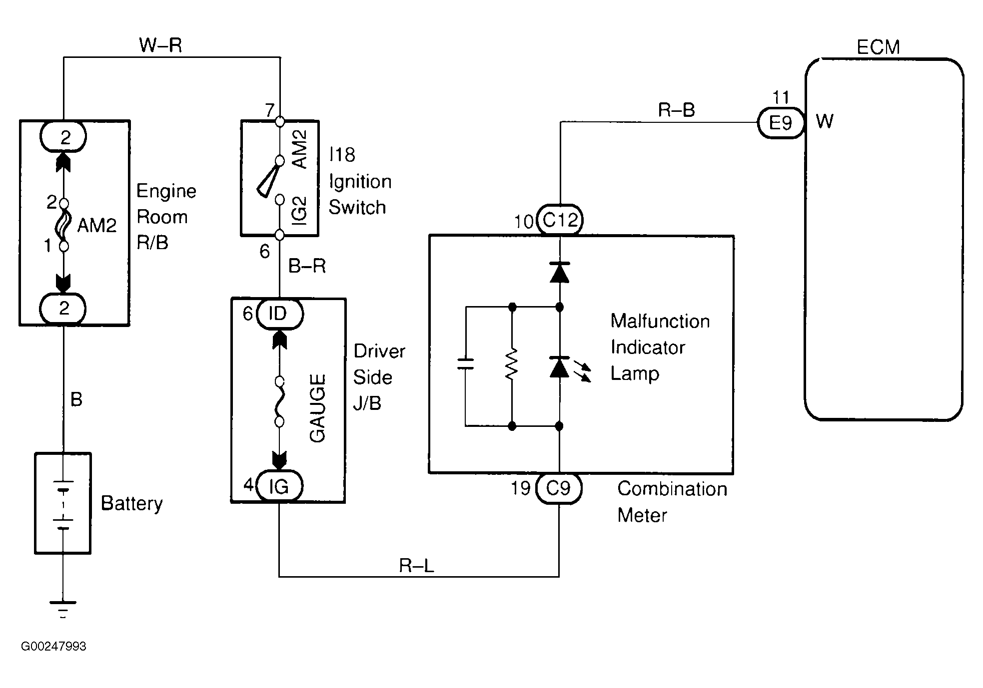
For wiring diagram, see Fig 1. For diagnosis and repair, see Fig 2.

Fig 1: MIL Circuit Wiring Diagram
G00247993Courtesy of © TOYOTA, LICENSE AGREEMENT TMS1002
Fig 2: Diagnosis & Repair Of MIL Circuit
G00247994Courtesy of © TOYOTA, LICENSE AGREEMENT TMS1002