LEMON Manuals: Even more car manuals for everyone: 1960-2025
Home >> Toyota >> 2003 >> Matrix Base, FWD, Standard >> Repair and Diagnosis (Single Page) >> Body & Frame >> Door Locks >> Vehicle Intrusion Protection System - Diagnostics >> Light Control Switch Circuit >> Wiring Diagram
April 5, 2026: LEMON Manuals is launched! Read the announcement.

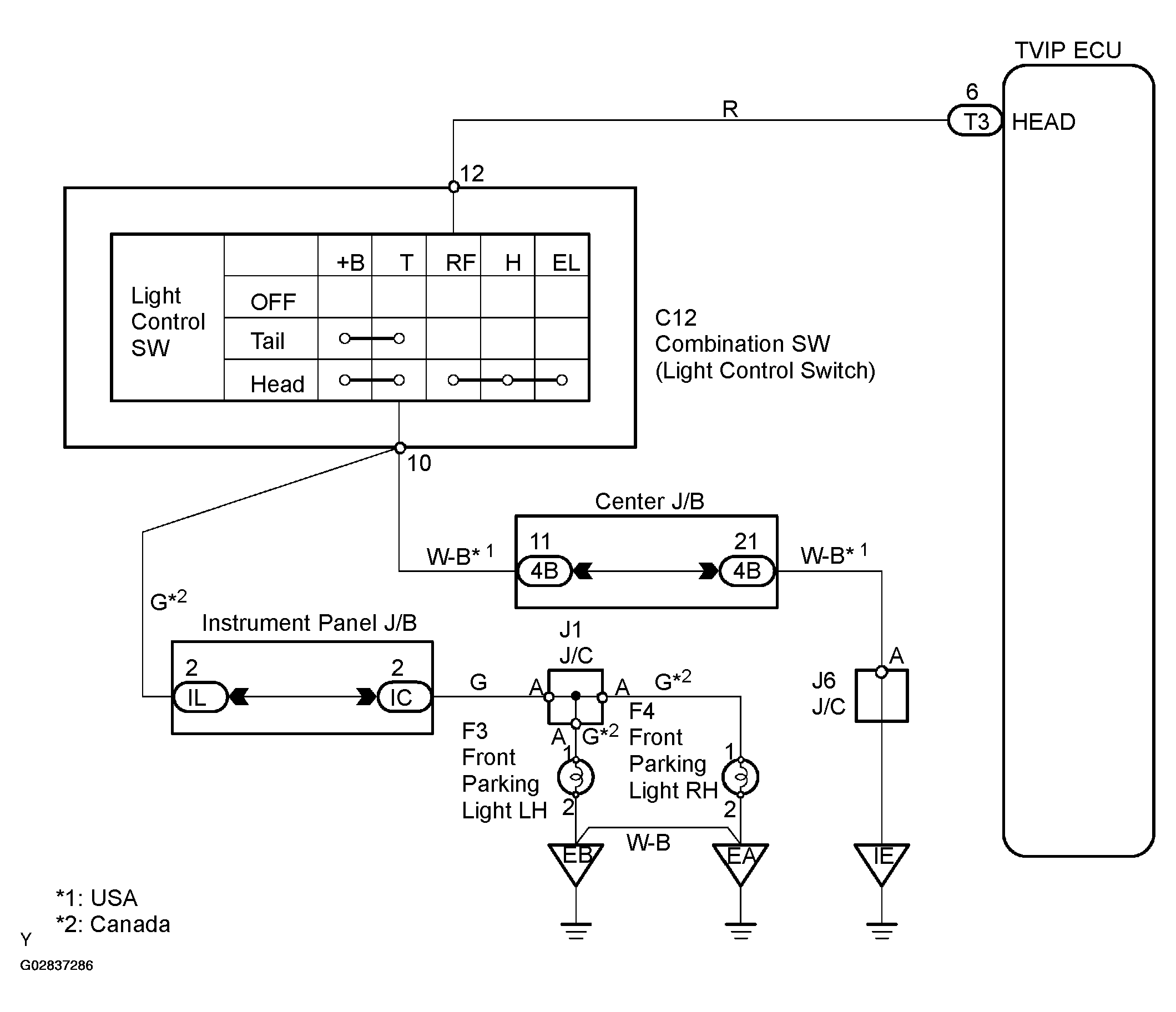
Light Control Switch Circuit: Wiring Diagram

Fig 1: Wiring Diagram - Light Control Switch Circuit
G02837286Courtesy of © TOYOTA, LICENSE AGREEMENT TMS1002