LEMON Manuals: Even more car manuals for everyone: 1960-2025
Home >> Toyota >> 2003 >> Matrix XRS, Standard >> Repair and Diagnosis (Single Page) >> Engine Performance >> System >> Engine Control System Self Diagnostics >> Diagnostic Tests >> DTC P0441: EVAP System Incorrect Purge Flow & DTC P0446: EVAP System Malfunction >> Circuit Description & Possible Causes
April 5, 2026: LEMON Manuals is launched! Read the announcement.

Circuit Description & Possible Causes

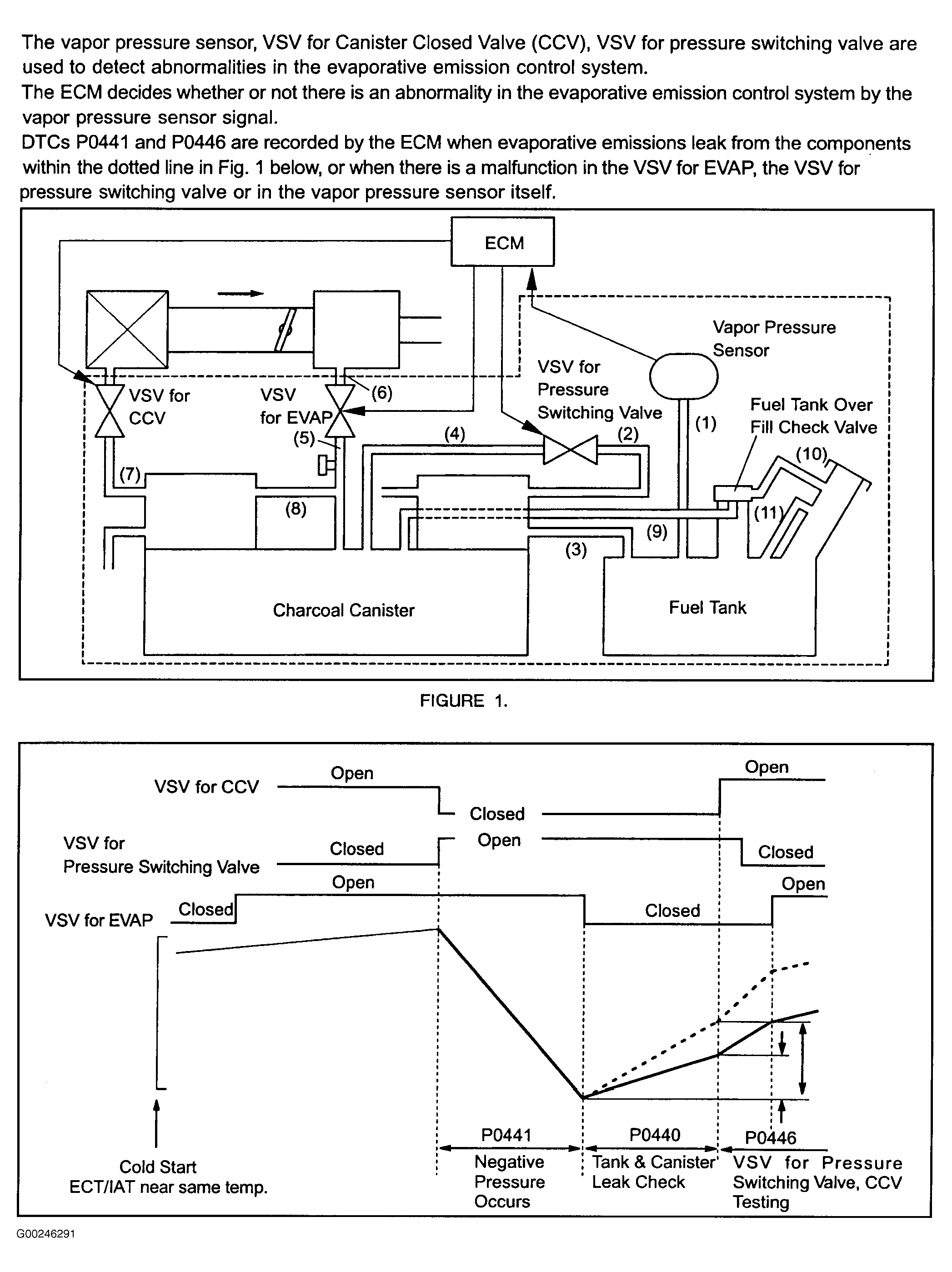
For circuit description and possible causes, see Fig 1 and Fig 2 .

Fig 1: DTCs P0441 & P0446 Circuit Description (1 Of 2)
G00246291Courtesy of © TOYOTA, LICENSE AGREEMENT TMS1002
Fig 2: DTCs P0441 & P0446 Circuit Description (2 Of 2)
G00246292Courtesy of © TOYOTA, LICENSE AGREEMENT TMS1002