LEMON Manuals: Even more car manuals for everyone: 1960-2025
Home >> Toyota >> 2003 >> RAV4 Base, AWD, Standard >> Repair and Diagnosis >> Engine Mechanical >> Auxiliary Emission Control Systems >> Emission Control System >> Parts Layout And Schematic Drawing - RAV4 >> Drawing
April 5, 2026: LEMON Manuals is launched! Read the announcement.

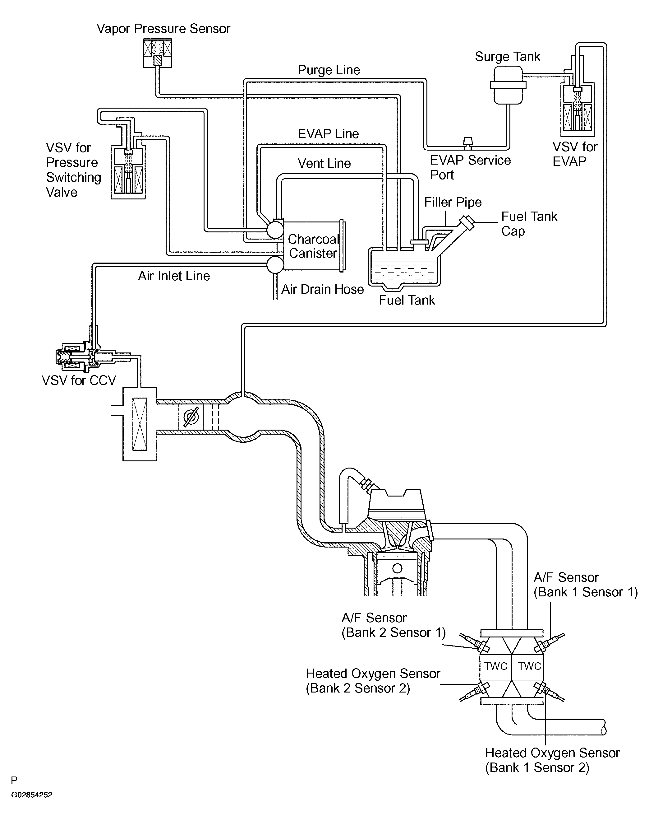
Parts Layout And Schematic Drawing - RAV4: Drawing

Fig 1: Emission Control System Working Diagram
G02854252Courtesy of © TOYOTA, LICENSE AGREEMENT TMS1002