LEMON Manuals: Even more car manuals for everyone: 1960-2025
Home >> Toyota >> 2003 >> Tacoma S-Runner >> Repair and Diagnosis >> General Information >> Identification >> Introduction >> How To Use The Diagnostic Chart And Inspection Procedure
April 5, 2026: LEMON Manuals is launched! Read the announcement.

How To Use The Diagnostic Chart And Inspection Procedure

  1. CONNECTOR CONNECTION AND TERMINAL INSPECTION 
    • For troubleshooting, diagnostic trouble code charts or problem symptom table are provided for each circuit with detailed inspection procedures.
      Fig 1: Checking Connector Connection
      G02832299Courtesy of © TOYOTA, LICENSE AGREEMENT TMS1002
    • When all the component parts, wire harnesses and connectors of each circuit except the ECU are found to be normal in troubleshooting, then it is determined that the problem is in the ECU. Accordingly, if diagnosis is performed without the problem symptoms occurring, refer to Step  8 to replace the ECU. So always confirm that the problem symptoms are occurring, or proceed with inspection while using the symptom simulation method.
      Fig 2: Checking Wire Harness And Connector
      G02832300Courtesy of © TOYOTA, LICENSE AGREEMENT TMS1002
    • The instructions "Check wire harness and connector" and "Check and replace ECU" which appear in the inspection procedure, are common and applicable to all diagnostic trouble codes. Follow the procedure outlined below whenever these instructions appear.

    OPEN CIRCUIT:

    This could be due to a disconnected wire harness, faulty contact in the connector, a connector terminal pulled out, etc.

    Fig 3: Identifying Open Circuit
    G02832301Courtesy of © TOYOTA, LICENSE AGREEMENT TMS1002
    • It is rarely the case that a wire is broken in the middle of it. Most cases occur at the connector. In particular, carefully check the connectors of sensors and actuators
    • Faulty contact could be due to rusting of the connector terminals, to foreign materials entering terminals or a deformation of connector terminals. Simply disconnecting and reconnecting the connectors once changes the condition of the connection and may result in a return to normal operation. Therefore, in troubleshooting, if no abnormality is found in the wire harness and connector check, but the problem disappears after the check, then the cause is considered to be in the wire harness or connectors.

    SHORT CIRCUIT:

    This could be due to a contact between wire harness and the body ground or to a short circuit occurred inside the switch, etc.

    NOTE:

    When there is a short circuit between the wire harness and body ground, check thoroughly whether the wire harness is caught in the body or is clamped properly.

  2. CONNECTOR HANDLING 

    When inserting tester probes into a connector, insert them from the rear of the connector. When necessary, use mini test leads. For water resistant connectors which cannot be accessed from behind, take good care not to deform the connector terminals.

    Fig 4: Identifying Connector Handling
    G02832302Courtesy of © TOYOTA, LICENSE AGREEMENT TMS1002
  3. CONTINUITY CHECK (OPEN CIRCUIT CHECK) 
    1. Disconnect the connectors at both ECU and sensor sides.
      Fig 5: Checking Continuity (Open Circuit Check)
      G02832303Courtesy of © TOYOTA, LICENSE AGREEMENT TMS1002
    2. Measure the resistance between the applicable terminals of the connectors.
      Fig 6: Measuring Resistance Of Connector
      G02832304Courtesy of © TOYOTA, LICENSE AGREEMENT TMS1002

      Resistance: 1 Ω or less 

      NOTE:

      Measure the resistance while lightly shaking the wire harness vertically and horizontally.

  4. RESISTANCE CHECK (SHORT CIRCUIT CHECK) 
    1. Disconnect the connectors on both ends.
    2. Measure the resistance between the applicable terminals of the connectors and body ground. Be sure to carry out this check on the connectors on both ends.
      Fig 7: Checking Resistance (Short Circuit Check)
      G02832305Courtesy of © TOYOTA, LICENSE AGREEMENT TMS1002

      Resistance: 1 MΩ or higher 

      NOTE:

      Measure the resistance while lightly shaking the wire harness vertically and horizontally.

  5. VISUAL CHECK AND CONTACT PRESSURE CHECK 
    1. Disconnect the connectors at both ends.
    2. Check for rust or foreign material, etc. in the terminals of the connectors.
    3. Check crimped portions for looseness or damage and check that the terminals are secured in lock portion.
      Fig 8: Checking Visual And Contact Pressure
      G02832306Courtesy of © TOYOTA, LICENSE AGREEMENT TMS1002
      NOTE:

      The terminals should not come out when pulled lightly from the back.


      When the test terminal is pulled out more easily than others, there may be poor contact in that section.
    4. CAUTION: When testing a gold-plated female terminal, always use a gold-plated male terminal.
    5. Prepare a test male terminal and insert it in the female terminal, then pull it out.
  6. CHECK OPEN CIRCUIT 

    For the open circuit in the wire harness in Fig 9, perform "( a) Continuity Check" or "( b) Voltage Check" to locate the section.

    Fig 9: Checking Continuity (Open Circuit)
    G02832307Courtesy of © TOYOTA, LICENSE AGREEMENT TMS1002
    1. Check the continuity.
      1. Disconnect connectors "A" and "C" and measure the resistance between them.
        Fig 10: Measuring Resistance Of Connectors
        G02832308Courtesy of © TOYOTA, LICENSE AGREEMENT TMS1002

        In the case of Fig 10:

        Between terminal 1 of connector "A" and terminal 1 of connector "C" --> No continuity (open)

        Between terminal 2 of connector "A" and terminal 2 of connector "C" --> Continuity

        Therefore, it is found out that there is an open circuit between terminal 1 of connector "A" and terminal 1 of connector "C".

      2. Disconnect connector "B" and measure the resistance between the connectors.
        Fig 11: Measuring Resistance Of Connectors
        G02832309Courtesy of © TOYOTA, LICENSE AGREEMENT TMS1002

        In the case of Fig 11:

        Between terminal 1 of connector "A" and terminal 1 of connector "B1" --> Continuity

        Between terminal 1 of connector "B2" and terminal 1 of connector "C" --> No continuity (open)

        Therefore, it is found out that there is an open circuit between terminal 1 of connector "B2" and terminal 1 of connector "C".

    2. Check the voltage.

      In a circuit in which voltage is applied (to the ECU connector terminal), an open circuit can be checked for by conducting a voltage check.

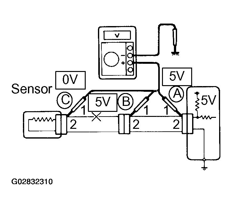
      As shown in Fig 12, with each connector still connected, measure the voltage between body ground and terminal 1 of connector "A" at the ECU 5V output terminal, terminal 1 of connector "B", and terminal 1 of connector "C", in that order.

      Fig 12: Checking Voltage In Open Circuit
      G02832310Courtesy of © TOYOTA, LICENSE AGREEMENT TMS1002

      If the results are:

      5V: Between Terminal 1 of connector "A" and Body Ground

      5V: Between Terminal 1 of connector "B" and Body Ground

      0V: Between Terminal 1 of connector "C" and Body Ground

      Then it is found out that there is an open circuit in the wire harness between terminal 1 of "B" and terminal 1 of "C"

  7. CHECK SHORT CIRCUIT 

    If the wire harness is ground shorted as in Fig 13, locate the section by conducting a "continuity check with ground".

    Fig 13: Checking Short Circuit
    G02832311Courtesy of © TOYOTA, LICENSE AGREEMENT TMS1002

    Check the continuity with ground.

    1. Disconnect connectors "A" and "C" and measure the resistance between terminal 1 and 2 of connector "A" and body ground.

      In the case of Fig 14:

      Fig 14: Checking Continuity With Ground
      G02832312Courtesy of © TOYOTA, LICENSE AGREEMENT TMS1002

      Between terminal 1 of connector "A" and body ground --> Continuity (short)

      Between terminal 2 of connector "A" and body ground --> No continuity

      Therefore, it is found out that there is a short circuit between terminal 1 of connector "A" and terminal 1 of connector "C".

    2. Disconnect connector "B" and measure the resistance between terminal 1 of connector "A" and body ground, and terminal 1 of connector "B2" and body ground.

      In the case of Fig 15:

      Fig 15: Measuring Resistance Of Terminal Connector "A" And "B2"
      G02832313Courtesy of © TOYOTA, LICENSE AGREEMENT TMS1002

      Between terminal 1 of connector "A" and body ground --> No continuity

      Between terminal 1 of connector "B2" and body ground --> Continuity (short)

      Therefore, it is found out that there is a short circuit between terminal 1 of connector "B2" and terminal 1 of connector "C".

  8. CHECK AND REPLACE ECU 

    First check the ECU ground circuit. If it is faulty, repair it. If it is normal, the ECU could be faulty, so replace the ECU with a normal functioning one and check that the symptoms appear.

    1. Measure the resistance between the ECU ground terminal and the body ground.
      Fig 16: Measuring Resistance Between ECU Ground Terminal And Body Ground
      G02832314Courtesy of © TOYOTA, LICENSE AGREEMENT TMS1002

      Resistance: 1 Ω or less 

    2. Disconnect the ECU connector, check the ground terminals on the ECU side and the wire harness side for bend and check the contact pressure.
      Fig 17: Identifying ECU Connector
      G02832315Courtesy of © TOYOTA, LICENSE AGREEMENT TMS1002