LEMON Manuals: Even more car manuals for everyone: 1960-2025
Home >> Toyota >> 2004 >> Avalon XLS >> Repair and Diagnosis (Single Page) >> Body & Frame >> Seats >> Power Seat Control System (W/Driving Position Memory - Diagnostics >> Circuit Inspection >> Position Sensor Power Source Circuit >> Wiring Diagram
April 5, 2026: LEMON Manuals is launched! Read the announcement.

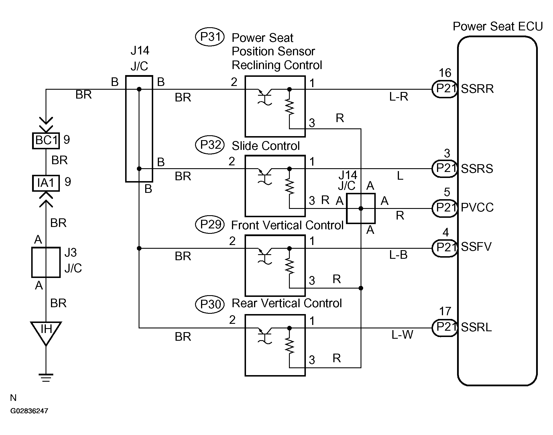
Position Sensor Power Source Circuit: Wiring Diagram

Fig 1: Position Sensor Power Source Circuit - Wiring Diagram
G02836247Courtesy of © TOYOTA, LICENSE AGREEMENT TMS1002