LEMON Manuals: Even more car manuals for everyone: 1960-2025
Home >> Toyota >> 2004 >> Corolla LE, Standard >> Repair and Diagnosis >> Engine Performance >> System >> Engine Control System (SFI) - Diagnostics >> ECM Power Source Circuit >> Inspection Procedure
April 5, 2026: LEMON Manuals is launched! Read the announcement.

Inspection Procedure

  1. INSPECT ECM (+B VOLTAGE) 
    1. Turn the ignition switch ON.
    2. Measure the voltage between the terminals of the E4 and E6 ECM connectors.

      Standard: 

      TESTER CONNECTION AND SPECIFIED CONDITION

      Tester Connection Specified Condition
      +B(E6-1)-E1 (E4-7) 8 to 14 V
    Fig 1: Measuring Voltage Between Terminals Of E4 And E6 ECM Connectors
    G03946776Courtesy of © TOYOTA, LICENSE AGREEMENT TMS1002
    • OK : REPLACE ECM (See  REPLACEMENT  ) 
    • NG : GO TO NEXT STEP 
  2. CHECK HARNESS AND CONNECTOR (ECM - BODY GROUND) 
    1. Disconnect the E4 ECM connector.
    2. Check the resistance between the wire harness side connectors.

      Standard (Check for open): 

      TESTER CONNECTION AND SPECIFIED CONDITION

      Tester Connection Specified Condition
      E1 (E4-7) - Body ground Below 1 Ω
    3. Reconnect the ECM connector.
    Fig 2: Identifying E4 ECM Connector Terminal
    G03946777Courtesy of © TOYOTA, LICENSE AGREEMENT TMS1002
    • NG : REPAIR OR REPLACE HARNESS OR CONNECTOR 
    • OK : Go to next step 
  3. INSPECT IGNITION OR STARTER SWITCH ASSY 
    1. Disconnect the I10 ignition switch connector.
    2. Check for continuity between the connector terminals shown in the chart below.
      TESTER CONNECTION AND SPECIFIED CONDITION

      Switch Position Tester Connection Specified Condition
      LOCK All Terminals No continuity
      ACC 1-3 Continuity
      ON 1-2, 1-3, 2-3, 5-6 Continuity
      START 1-2, 4-5, 4-6, 5-6 Continuity
    3. Reconnect the ignition switch connector.
    Fig 3: Identifying I10 Ignition Switch Connector Terminal
    G03946778Courtesy of © TOYOTA, LICENSE AGREEMENT TMS1002
    • NG : REPLACE IGNITION OR STARTER SWITCH ASSY 
    • OK : Go to next step 
  4. CHECK FUSE (EFI FUSE) 
    1. Remove the EFI fuse from the engine room R/B.
    2. Check for continuity in the EFI fuse.

      Standard: Continuity 

    3. Reinstall the EFI fuse.
    Fig 4: Removing EFI Fuse From Engine Room R/B
    G03946779Courtesy of © TOYOTA, LICENSE AGREEMENT TMS1002
    • NG : CHECK FOR SHORT IN ALL HARNESSES AND COMPONENTS CONNECTED FUSE 
    • OK : Go to next step 
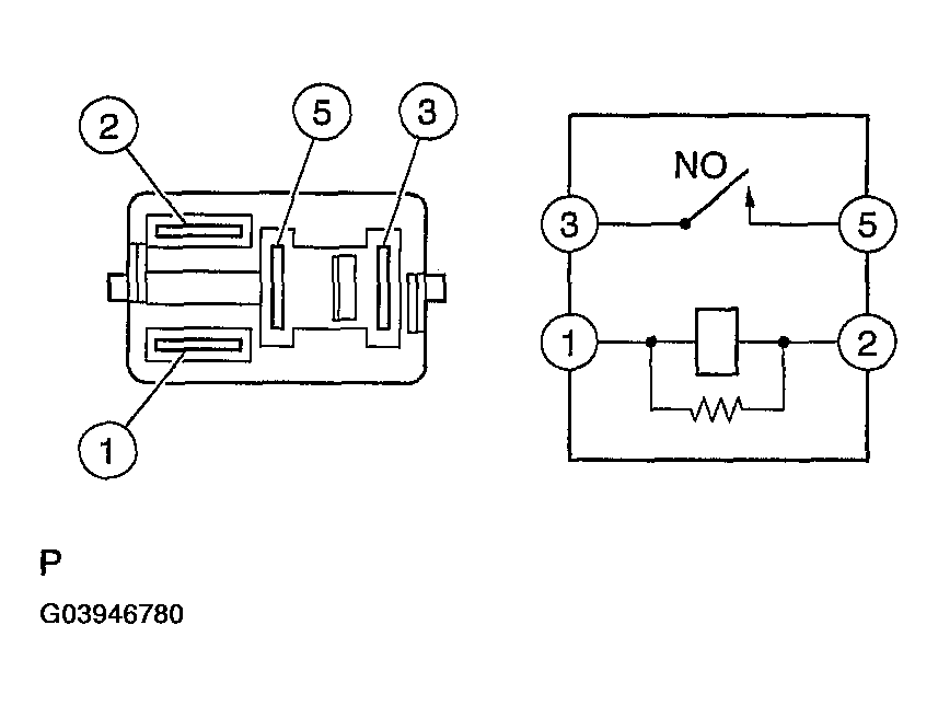
  5. INSPECT EFI RELAY 
    1. Remove the EFI relay from the engine room R/B.
    2. Check for continuity in the circuit EFI relay.

      Standard: 

      TESTER CONNECTION AND SPECIFIED CONDITION

      Tester Connection Specified Condition
      1-2 Continuity
      3-5 No continuity
      Continuity
      (Apply battery voltage to terminals 1 and 2)
    3. Reinstall the EFI fuse.
    Fig 5: Checking Continuity In Circuit EFI Relay
    G03946780Courtesy of © TOYOTA, LICENSE AGREEMENT TMS1002
    • NG : REPLACE EFI RELAY 
    • OK : Go to next step 
  6. CHECK HARNESS AND CONNECTOR (EFI RELAY - ECM, EFI RELAY - BODY GROUND) 
    1. Check the harness and connector between the EFI relay and ECM.
      1. Remove the EFI relay from the engine room R/B.
      2. Disconnect the E6 ECM connector.
      3. Check the resistance between the wire harness side connectors.

        Standard (Check for open): 

        TESTER CONNECTION AND SPECIFIED CONDITION

        Tester Connection Specified Condition
        EFI relay (3)-+B (E6-1) Below 1 Ω
        Fig 6: Checking Harness And Connector Between EFI Relay And ECM
        G03946781Courtesy of © TOYOTA, LICENSE AGREEMENT TMS1002

        Standard (Check for short): 

        TESTER CONNECTION AND SPECIFIED CONDITION

        Tester Connection Specified Condition
        EFI relay (3) or +B (E6-1) - Body ground 10kΩ or higher
      4. Reconnect the ECM connector.
      5. Reinstall the EFI relay.
    2. Check the harness and connector between the EFI relay and body ground.
      1. Remove the EFI relay from the engine room R/B.
      2. Check the resistance between the wire harness side connector and body ground.

        Standard (Check for open): 

        TESTER CONNECTION AND SPECIFIED CONDITION

        Tester Connection Specified Condition
        EFI relay (2) - Body ground Below 1 Ω
      3. Reinstall the EFI relay.
    Fig 7: Identifying E6 ECM Connector Terminal
    G03946782Courtesy of © TOYOTA, LICENSE AGREEMENT TMS1002
    • OK : REPAIR OR REPLACE HARNESS OR CONNECTOR 
    • NG : CHECK AND REPAIR HARNESS AND CONNECTOR (TERMINAL +B OF ECM - BATTERY POSITIVE TERMINAL)