LEMON Manuals: Even more car manuals for everyone: 1960-2025
Home >> Toyota >> 2004 >> Corolla LE, Standard >> Repair and Diagnosis >> Engine Performance >> System >> Engine Control System (SFI) - Diagnostics >> Fuel Pump Control Circuit >> Inspection Procedure
April 5, 2026: LEMON Manuals is launched! Read the announcement.

Inspection Procedure

Hand-held tester: 

  1. PERFORM ACTIVE TEST BY HAND-HELD TESTER (OPERATION OF CIRCUIT OPENING RELAY) 
    1. Connect the hand-held tester to the DLC3.
    2. Turn the ignition switch ON and push the hand-held tester main switch ON.
    3. Select the item "DIAGNOSIS / ENHANCED OBD II / ACTIVE TEST / FUEL PUMP / SPD".
    4. Check the relay operation while operating it with the hand-held tester.

      Standard: Operating noise can be heard from the relay 

    • OK : Go to next step 6 
    • NG : GO TO NEXT STEP 
  2. INSPECT  ECM POWER SOURCE CIRCUIT  
    • NG : REPAIR OR REPLACE POWER SOURCE CIRCUIT 
    • OK 
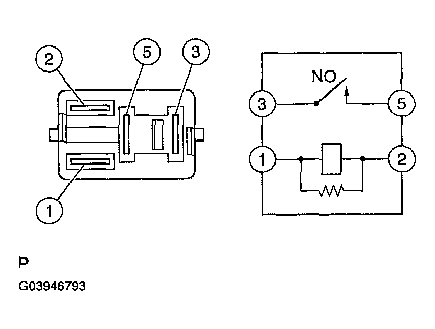
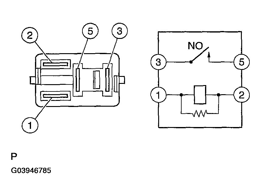
  3. INSPECT CIRCUIT OPENING RELAY 
    1. Remove the circuit opening relay from the instrument panel J/B.
    2. Check for continuity in the circuit opening relay.

      Standard: 

      TESTER CONNECTION AND SPECIFIED CONDITION

      Tester Connection Specified Condition
      1-2 Continuity
      3-5 No continuity
      Continuity
      (Apply battery voltage to terminals 1 and 2)
    3. Reinstall the circuit opening relay.
    Fig 1: Checking Continuity In Circuit Opening Relay
    G03946785Courtesy of © TOYOTA, LICENSE AGREEMENT TMS1002
    • NG : REPLACE CIRCUIT OPENING RELAY 
    • OK 
  4. INSPECT ECM (FC VOLTAGE) 
    1. Turn the ignition switch ON.
    2. Measure the voltage between the terminals of the E3 and E6 ECM connectors.

      Standard: 

      TESTER CONNECTION AND SPECIFIED CONDITION

      Tester Connection Specified Condition
      FC (E6-10)-E01 (E3-7) 9 to 14 V
      Fig 2: Measuring Voltage Between Terminals Of E3 And E6 ECM Connectors
      G03946786Courtesy of © TOYOTA, LICENSE AGREEMENT TMS1002
    • OK : REPLACE ECM (See  REPLACEMENT  ) 
    • NG : GO TO NEXT STEP 
  5. CHECK HARNESS AND CONNECTOR (EFI RELAY - CIRCUIT OPENING RELAY) 
    1. Remove the EFI relay from the engine room R/B
    2. Remove the circuit opening relay from the instrument panel J/B.
    3. Check the resistance between the wire harness side connectors.

      Standard (Check for open): 

      TESTER CONNECTION AND SPECIFIED CONDITION

      Tester Connection Specified Condition
      EFI relay (1) - Circuit opening relay (1) Below 1 Ω
      EFI relay (3) - Circuit opening relay (5)
      Fig 3: Removing EFI Relay From Engine Room R/B
      G03946787Courtesy of © TOYOTA, LICENSE AGREEMENT TMS1002

      Standard (Check for short): 

      TESTER CONNECTION AND SPECIFIED CONDITION

      Tester Connection Specified Condition
      EFI relay (1) or Circuit opening relay (1) - Body ground 10 kΩ or higher
      EFI relay (3) or Circuit opening relay (5) - Body ground  
    4. Reinstall the circuit opening relay.
    5. Reinstall the EFI relay.
    Fig 4: Removing Circuit Opening Relay From Instrument Panel J/B
    G03946788Courtesy of © TOYOTA, LICENSE AGREEMENT TMS1002
    • NG : REPAIR OR REPLACE HARNESS OR CONNECTOR 
    • OK : REPLACE ECM (See  REPLACEMENT  ) 
  6. INSPECT FUEL PUMP (See  INSPECTION  ) 
  7. CHECK HARNESS AND CONNECTOR (CIRCUIT OPENING RELAY - FUEL PUMP, FUEL PUMP - BODY GROUND) 
    1. Remove the circuit opening relay from the instrument panel J/B.
    2. Disconnect the F10 fuel pump connector.
    3. Check the resistance between the wire harness side connectors.

      Standard (Check for open): 

      TESTER CONNECTION AND SPECIFIED CONDITION

      Tester Connection Specified Condition
      Circuit opening relay (3) - Fuel pump (F10-4) Below 1 Ω
      Fuel pump (F10-5) - Body ground
      Fig 5: Removing Circuit Opening Relay From Instrument Panel J/B
      G03946789Courtesy of © TOYOTA, LICENSE AGREEMENT TMS1002

      Standard (Check for short): 

      TESTER CONNECTION AND SPECIFIED CONDITION

      Tester Connection Specified Condition
      Circuit opening relay (3) or Fuel pump (F10-4) - Body ground 10 kΩ or higher
    4. Reconnect the fuel pump connector.
    5. Reinstall the circuit opening relay.
    Fig 6: Identifying F10 Fuel Pump Connector Terminal
    G03946790Courtesy of © TOYOTA, LICENSE AGREEMENT TMS1002
    • NG : REPAIR OR REPLACE HARNESS OR CONNECTOR 
    • OK : REPLACE ECM (See  REPLACEMENT  ) 

OBD II scan tool (excluding hand-held tester): 

  1. CHECK OPERATION OF FUEL PUMP 
    1. Turn the ignition switch ON.
    2. Connect between terminals FC and E01 of the ECM connector.
    3. Check for fuel pressure in the fuel inlet hose when it is pinched off.

      Result: There is pressure in fuel inlet hose. 

    HINT:

    At this time, you will hear the fuel flowing sound.

    Fig 7: Checking Operation Of Fuel Pump
    G03946791Courtesy of © TOYOTA, LICENSE AGREEMENT TMS1002
    Fig 8: Checking Fuel Pressure In Fuel Inlet Hose
    G03946792Courtesy of © TOYOTA, LICENSE AGREEMENT TMS1002
    • OK : PROCEED TO NEXT CIRCUIT INSPECTION SHOWN ON PROBLEM SYMPTOMS TABLE (See  PROBLEM SYMPTOMS TABLE  ) 
    • NG : GO TO NEXT STEP 
  2. INSPECT  ECM POWER SOURCE CIRCUIT  
    • NG : REPAIR OR REPLACE ECM POWER SOURCE CIRCUIT 
    • OK 
  3. INSPECT CIRCUIT OPENING RELAY 
    1. Remove the circuit opening relay from the instrument panel J/B.
    2. Check for continuity in the circuit opening relay.

      Standard: 

      TESTER CONNECTION AND SPECIFIED CONDITION

      Tester Connection Specified Condition
      1-2 Continuity
      3-5 No continuity
      Continuity
      (Apply battery voltage to terminals 1 and 2)
    3. Reinstall the circuit opening relay.
    Fig 9: Checking Continuity In Circuit Opening Relay
    G03946793Courtesy of © TOYOTA, LICENSE AGREEMENT TMS1002
    • NG : REPLACE CIRCUIT OPENING RELAY 
    • OK 
  4. INSPECT ECM (FC VOLTAGE) 
    1. Turn the ignition switch ON.
    2. Measure the voltage between the terminals of the E3 and E6 ECM connectors.

      Standard: 

      TESTER CONNECTION AND SPECIFIED CONDITION

      Tester Connection Specified Condition
      FC (E6-10)-E01 (E3-7) 9 to 14V
      Fig 10: Measuring Voltage Between Terminals Of E3 And E6 ECM Connectors
      G03946794Courtesy of © TOYOTA, LICENSE AGREEMENT TMS1002
    • OK : REPLACE ECM (See  REPLACEMENT  ) 
    • NG : GO TO NEXT STEP 
  5. CHECK HARNESS AND CONNECTOR (EFI RELAY - CIRCUIT OPENING RELAY) 
    1. Remove the EFI relay from the engine room R/B.
    2. Remove the circuit opening relay from the instrument panel J/B.
    3. Check the resistance between the wire harness side connectors.

      Standard (Check for open): 

      TESTER CONNECTION AND SPECIFIED CONDITION

      Tester Connection Specified Condition
      EFI relay (1)-Circuit opening relay (1) Below 1 Ω
      EFI relay (3) - Circuit opening relay (5)
      Fig 11: Removing EFI Relay From Engine Room R/B
      G03946795Courtesy of © TOYOTA, LICENSE AGREEMENT TMS1002

      Standard (Check for short) 

      TESTER CONNECTION AND SPECIFIED CONDITION

      Tester Connection Specified Condition
      EFI relay (1) or Circuit opening relay (1) - Body ground 10 kΩ or higher
      EFI relay (3) or Circuit opening relay (5) - Body ground
    4. Reinstall the circuit opening relay.
    5. Reinstall the EFI relay.
    Fig 12: Removing Circuit Opening Relay From Instrument Panel J/B
    G03946796Courtesy of © TOYOTA, LICENSE AGREEMENT TMS1002
    • NG : REPAIR OR REPLACE HARNESS AND CONNECTOR 
    • OK : REPLACE ECM (See  REPLACEMENT  ) 
  6. INSPECT FUEL PUMP 
    • NG : REPAIR OR REPLACE FUEL PUMP 
    • OK 
  7. CHECK HARNESS AND CONNECTOR (CIRCUIT OPENING RELAY - FUEL PUMP, FUEL PUMP - BODY GROUND) 
    1. Remove the circuit opening relay from the instrument panel J/B.
    2. Disconnect the F10 fuel pump connector.
    3. Check the resistance between the wire harness side connectors.
      Fig 13: Removing Circuit Opening Relay From Instrument Panel J/B
      G03946797Courtesy of © TOYOTA, LICENSE AGREEMENT TMS1002

      Standard (Check for open): 

      TESTER CONNECTION AND SPECIFIED CONDITION

      Tester Connection Specified Condition
      Circuit opening relay (3) - Fuel pump (F10-4) Below 1 Ω
      Fuel pump (F10-5) - Body ground

      Standard (Check for short): 

      TESTER CONNECTION AND SPECIFIED CONDITION

      Tester Connection Specified Condition
      Circuit opening relay (3) or Fuel pump (F10-4) - Body ground 10 kΩ or higher
    4. Reconnect the fuel pump connector.
    5. Reinstall the circuit opening relay.
    Fig 14: Identifying F10 Fuel Pump Connector Terminal
    G03946798Courtesy of © TOYOTA, LICENSE AGREEMENT TMS1002
    • NG : REPAIR OR REPLACE HARNESS AND CONNECTOR 
    • OK : REPLACE ECM (See  REPLACEMENT  )