LEMON Manuals: Even more car manuals for everyone: 1960-2025
Home >> Toyota >> 2004 >> Corolla LE, Standard >> Repair and Diagnosis >> Engine Performance >> Tune-Up >> Engine Ignition System >> Ignition System >> Inspection
April 5, 2026: LEMON Manuals is launched! Read the announcement.

Ignition System: Inspection

  1. SPARK PLUG 
    NOTE:
    • Never use a wire brush for cleaning.
    • Never attempt to adjust the electrode gap on used spark plug.
    • Spark plug should be replaced every 192,000 km (120,000 miles).
    1. Clean the spark plugs.

      Air pressure: Below 588 kPa (6.0 kg/cm 2  , 85 psi) Duration: 20 seconds or less 

      Fig 1: Identifying Clean Spark Plugs
      G02899366Courtesy of © TOYOTA, LICENSE AGREEMENT TMS1002
    2. Check the spark plug for thread damage and insulator damage.

      HINT:

      If abnormal, replace the spark plug.

      Recommended spark plug: 

      SK16R11 (DENSO made) 

      IFR5A11 (NGK made) 

      Fig 2: Checking Spark Plug For Thread Damage And Insulator Damage
      G02899367Courtesy of © TOYOTA, LICENSE AGREEMENT TMS1002
    3. Check the spark plug electrode gap.

      Electrode gap: 1.1 mm (0.043 in.) 

    Fig 3: Checking Spark Plug Electrode Gap
    G02899368Courtesy of © TOYOTA, LICENSE AGREEMENT TMS1002
  2. CRANK POSITION SENSOR NO. 1 
    1. Using an ohmmeter, measure the resistance between terminals.

      RESISTANCE: 

      At cold 835 -1,400 Ω 

      At hot 1,060 -1,645 Ω 

    NOTE: "Cold" and "Hot" on the table express the temperature of the coils themselves. "Cold" is from -10°C (14°F) to 50°C (122°F) and "Hot" is from 50°C (122°F) to 100°C (212°F).

    HINT:

    If the resistance is not as specified, replace the crank position sensor No. 1.

  3. CRANK POSITION SENSOR 
    1. Using an ohmmeter, measure the resistance between terminals.

      RESISTANCE: 

      At cold 1,630 -2,740 Ω 

      At hot 2,065 - 3,225 Ω 

    NOTE: "Cold" and "Hot" on the table express the temperature of the coils themselves. "Cold" is from -10 C (14°F) to 50°C (122°F) and "Hot" is from 50°C (122°F) to 100°C (212°F).

    HINT:

    If the resistance is not as specified, replace the crank position sensor.

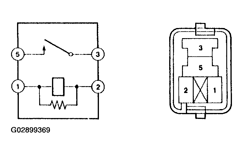
  4. IGNITION RELAY 
    1. Continuity inspection.
      1. Using an ohmmeter, check that continuity exists between each terminal.

        Specified condition: 

        Between terminal 1 and 2 Continuity 

        Between terminal 3 and 5 No continuity 

      2. Using an ohmmeter, check that continuity exists between terminals 3 and 5 when the battery voltage is applied across terminals 1 and 2.
    Fig 4: Checking Continuity Exists Between Terminals
    G02899369Courtesy of © TOYOTA, LICENSE AGREEMENT TMS1002