LEMON Manuals: Even more car manuals for everyone: 1960-2025
Home >> Toyota >> 2004 >> ECHO 2D Sedan, Automatic >> Repair and Diagnosis >> General Information >> Identification >> Introduction >> How To Troubleshoot Ecu Controlled Systems >> How To Use The Diagnostic Chart And Inspection Procedure
April 5, 2026: LEMON Manuals is launched! Read the announcement.

How To Use The Diagnostic Chart And Inspection Procedure

  1. CONNECTOR CONNECTION AND TERMINAL INSPECTION 
    • For troubleshooting, diagnostic trouble code (DTC) charts or problem symptom table are provided for each circuit with detailed inspection procedures in this information.
      Fig 1: Identifying Connector Connection And Terminal Inspection (1 Of 2)
      G02904937Courtesy of © TOYOTA, LICENSE AGREEMENT TMS1002
    • When component parts, wire harnesses and connectors of each circuit are found to be normal in troubleshooting, the problem is most likely in the ECU. Accordingly, if diagnosis is performed without the problem symptoms occurring, refer to Step 8  8 to replace the ECU. Always confirm that the problem symptoms are occurring, or proceed with inspection while using the symptom simulation method.
    • The instructions "Check wire harness and connector" and "Check and replace ECU" which appear in the inspection procedure are common and applicable to all DTCs. Follow the procedure outlined in step  1 whenever these instructions appear.
      Fig 2: Identifying Connector Connection And Terminal Inspection (2 Of 2)
      G02904938Courtesy of © TOYOTA, LICENSE AGREEMENT TMS1002

    OPEN CIRCUIT:

    An open circuit the result of a disconnected wire harness, a faulty contact in the connector, a connector terminal pulled out, etc.

    HINT:

    • A wire is rarely broken in its middle. Most problem occur at the wire ends. Carefully check the connectors of sensors and actuators.
    • Faulty contacts could be due to the rusting, contamination, and/or deformation of connector terminals. In some cases: 1) simply disconnecting and reconnecting the connectors will fix the problem, or 2) even though no abnormality is found in the wire harness or connector, the problem disappears after the check (meaning the cause was most likely in the wire harness or connectors).
      Fig 3: View Of Open Circuit
      G02904939Courtesy of © TOYOTA, LICENSE AGREEMENT TMS1002

    SHORT CIRCUIT:

    A short circuit could be the result of contact between the wire harness and the body ground or a short circuiting switch.

    HINT:

    When there is a short circuit between the wire harness and body ground, check thoroughly it wire harness is caught in the body or is clamped properly.

  2. CONNECTOR HANDLING 

    When inserting tester probes into a connector, insert them from the rear of the connector. When necessary, use mini test leads. For water resistant connectors which cannot be accessed from behind, take good care not to deform the connector terminals.

    Fig 4: Inserting Tester Probes Into Connector
    G02904940Courtesy of © TOYOTA, LICENSE AGREEMENT TMS1002
  3. CONTINUITY CHECK (OPEN CIRCUIT CHECK) 
    1. Disconnect the connectors at both ECU and sensor sides.
    2. Measure the resistance between the applicable terminals of the connectors.

      Resistance: 1 Ω or less 

      HINT:

      Measure the resistance while lightly shaking the wire harness vertically and horizontally.

      Fig 5: Disconnecting Connectors At Both ECU And Sensor Sides
      G02904941Courtesy of © TOYOTA, LICENSE AGREEMENT TMS1002
      Fig 6: Measuring Resistance
      G02904942Courtesy of © TOYOTA, LICENSE AGREEMENT TMS1002
  4. RESISTANCE CHECK (SHORT CIRCUIT CHECK) 
    1. Disconnect the connectors on both ends.
    2. Measure the resistance between the applicable terminals of the connectors and body ground. Be sure to carry out this check on the connectors on both ends.

      Resistance: 10 kΩ or higher 

      HINT:

      Measure the resistance while lightly shaking the wire harness vertically and horizontally.

      Fig 7: Measuring Resistance Between Applicable Terminals Of Connectors And Body Ground
      G02904943Courtesy of © TOYOTA, LICENSE AGREEMENT TMS1002
  5. VISUAL CHECK AND CONTACT PRESSURE CHECK 
    1. Disconnect the connectors at both ends.
    2. Check for rust or foreign material, etc. in the terminals of the connectors.
    3. Check crimped portions for looseness or damage and check that the terminals are secured in the lock portion.

      HINT:

      The terminals should not come out when pulled lightly from the back.

      Fig 8: Checking For Rust Or Foreign Material In Terminals Of Connector
      G02904944Courtesy of © TOYOTA, LICENSE AGREEMENT TMS1002
    4. Prepare a test male terminal and insert it in the female terminal, then pull it out.
      NOTE: When testing a gold-plated female terminal, always use a gold-plated male terminal.

      HINT:

      If a test terminal is easier to pulled out than others, there may be poor contact in that section.

  6. CHECK OPEN CIRCUIT 

    For the open circuit in the wire harness in Fig 9 , perform a continuity Check (  a ) or a voltage check (  b ).

    Fig 9: Checking Open Circuit
    G02904945Courtesy of © TOYOTA, LICENSE AGREEMENT TMS1002
    1. Check the continuity.
      1. Disconnect connectors A and C and measure the resistance between them.

        In the case shown in Fig 10 :

        Between terminal 1 of connector A and terminal 1 of connector C --> No continuity (open)

        Between terminal 2 of connector A and terminal 2 of connector C --> Continuity

        An open circuit exists in the wire harness between terminal 1 of A and terminal 1 of C.

        Fig 10: Measuring Resistance Between Connectors A And C
        G02904946Courtesy of © TOYOTA, LICENSE AGREEMENT TMS1002
      2. Disconnect connector B and measure the resistance between the connectors.

        In the case shown in Fig 11 :

        Between terminal 1 of connector A and terminal 1 of connector B1 --> Continuity

        Between terminal 1 of connector B2 and terminal 1 of connector C --> No continuity (open)

        An open circuit exists in the wire harness between terminal 1 of B2 and terminal 1 of C.

        Fig 11: Measuring Resistance Between Connectors
        G02904947Courtesy of © TOYOTA, LICENSE AGREEMENT TMS1002
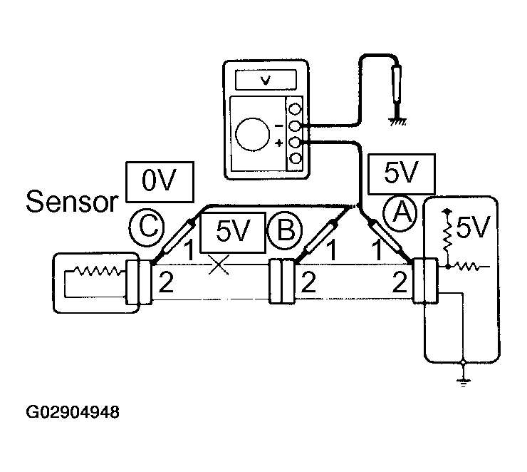
    2. Check the voltage.

      In a circuit in which voltage is applied to the ECU connector terminal, an open circuit can be checked for by conducting a voltage check.

      As shown in Fig 12 , with each connector still connected, measure the voltage between body ground and terminal 1 of connector A at the ECU 5V output terminal, terminal 1 of connector B, and terminal 1 of connector C (in that order).

      Fig 12: Checking The Voltage Between Connector Terminal
      G02904948Courtesy of © TOYOTA, LICENSE AGREEMENT TMS1002

      Example results:

      • 5V: Between Terminal 1 of connector A and Body Ground
      • 5V: Between Terminal 1 of connector B and Body Ground
      • 0V: Between Terminal 1 of connector C and Body Ground

      In the above example, an open circuit is in the wire harness between terminal 1 of B and terminal 1 of C.

  7. CHECK SHORT CIRCUIT 

    If the wire harness is ground shorted ( Fig 13 ), locate the section by conducting a continuity check with ground below.

    Fig 13: Checking Wire Harness Is Ground Shorted
    G02904949Courtesy of © TOYOTA, LICENSE AGREEMENT TMS1002

    Check the continuity with ground.

    1. Disconnect connectors A and C and measure the resistance between terminal 1 and 2 of connector A and body ground.

      In the case shown in Fig 14

      Between terminal 1 of connector A and body ground --> Continuity (short)

      Between terminal 2 of connector A and body ground --> No continuity

      A short circuit is between terminal 1 of connector A and terminal 1 of connector C.

      Fig 14: Measuring Resistance Between Terminal Of Connector And Body Ground
      G02904950Courtesy of © TOYOTA, LICENSE AGREEMENT TMS1002
    2. Disconnect connector B and measure the resistance between terminal 1 of connector A and body ground, and terminal 1 of connector B2 and body ground.

      In the case shown in Fig 15 :

      Between terminal 1 of connector A and body ground --> No continuity

      Between terminal 1 of connector B2 and body ground --> Continuity (short)

      A short circuit is between terminal 1 of connector B2 and terminal 1 of connector C.

      Fig 15: Measuring Resistance Between Terminal
      G02904951Courtesy of © TOYOTA, LICENSE AGREEMENT TMS1002
  8. CHECK AND REPLACE ECU 

    First check the ECU ground circuit. If it is faulty, repair it. If it is normal, the ECU could be faulty. Replace the ECU with a and check if the symptoms appear.

    1. Measure the resistance between the ECU ground terminal and the body ground.

      Resistance: 1 Ω or less 

      Fig 16: Measuring Resistance Between ECU Ground Terminal And Body Ground
      G02904952Courtesy of © TOYOTA, LICENSE AGREEMENT TMS1002
    2. Disconnect the ECU connector. Check for bent ground terminals (on the ECU side and the wire harness side). Lastly, check the contact pressure.
      Fig 17: Disconnecting ECU Connector
      G02904953Courtesy of © TOYOTA, LICENSE AGREEMENT TMS1002