LEMON Manuals: Even more car manuals for everyone: 1960-2025
Home >> Toyota >> 2004 >> Land Cruiser >> Repair and Diagnosis >> Engine Performance >> System >> Engine Control System - Diagnosis >> ECM Power Source Circuit >> Wiring Diagram
April 5, 2026: LEMON Manuals is launched! Read the announcement.

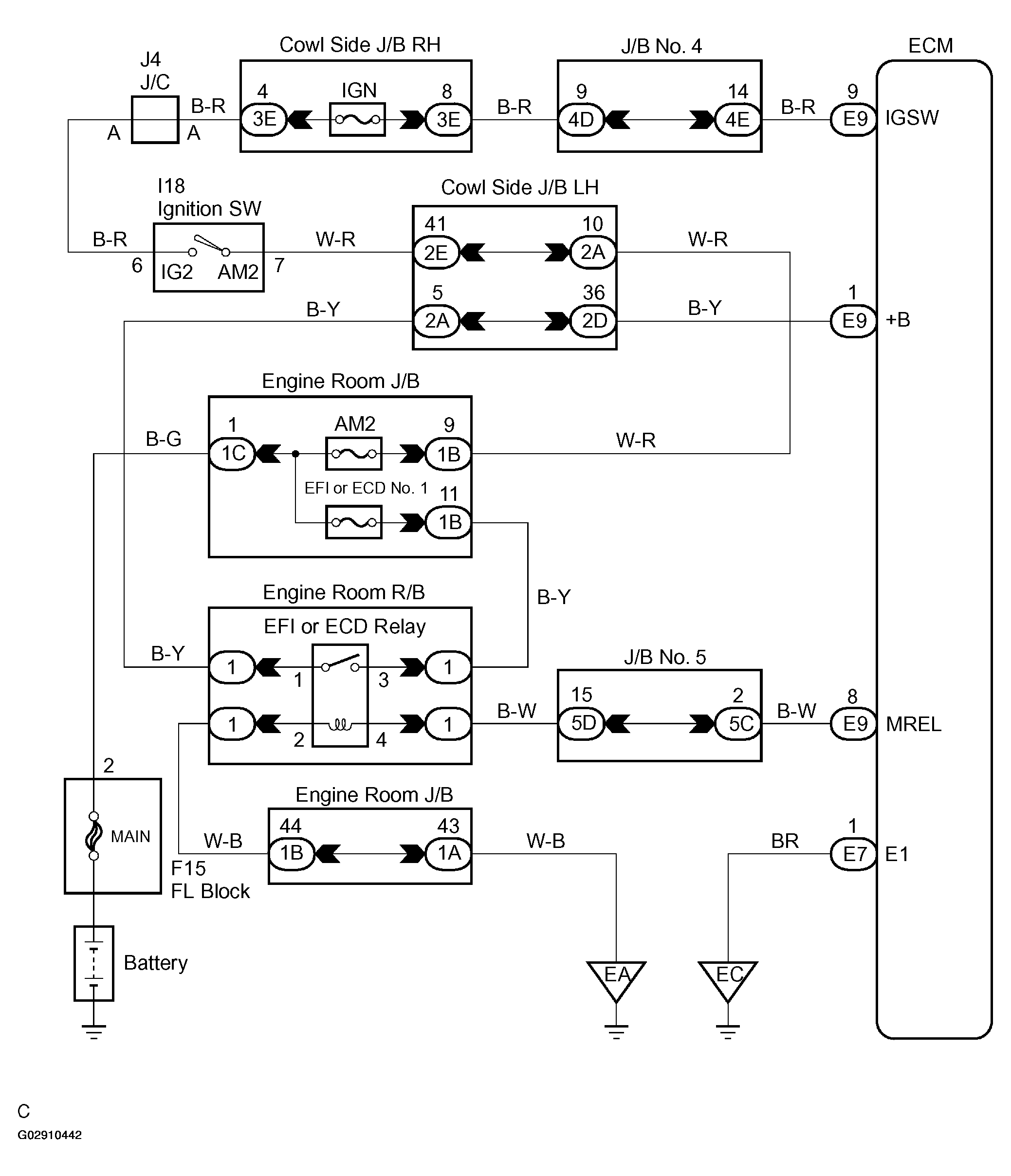
ECM Power Source Circuit: Wiring Diagram

Fig 1: Wiring Diagram - ECM Power Source Circuit
G02910442Courtesy of © TOYOTA, LICENSE AGREEMENT TMS1002