LEMON Manuals: Even more car manuals for everyone: 1960-2025
Home >> Toyota >> 2004 >> MR2 C65M >> Repair and Diagnosis >> Engine Performance >> System >> Engine Controls - Diagnostics >> DTC P0134: Oxygen Sensor Circuit No Activity Detected (Bank 1 Sensor 1), DTC P0154: Oxygen Sensor Circuit No Activity Detected (Bank 2 Sensor 1) >> Inspection Procedure
April 5, 2026: LEMON Manuals is launched! Read the announcement.

Inspection Procedure

HINT:

Hand-held tester only:

Narrowing down the trouble area is possible by performing "A/F CONTROL" ACTIVE TEST (heated oxygen sensor or other trouble areas can be distinguished).

Perform the ACTIVE TEST's A/F CONTROL operation.

HINT:

"A/F CONTROL" is the ACTIVE TEST which changes the injection volume to-12.5 % or +25 %.

  1. Connect the hand-held tester to the DLC3 on the vehicle.
  2. Turn the ignition switch ON.
  3. Warm up the engine by running the engine speed at 2,500 rpm for approximately 90 seconds.
  4. Select the item "DIAGNOSIS / ENHANCED OBD II / ACTIVE TEST / A/F CONTROL".
  5. Perform "A/F CONTROL" with the engine in an idle condition (press the right or left button).

RESULT: 

  1. Heated oxygen sensor reacts in accordance with increase and decrease of injection volume 
  2. +25 % --> rich output: More than 0.55 V 
  3. -12.5 % --> lean output: Less than 0.4 V 
NOTE: There is a delay of few seconds in the sensor 1 (front sensor) output, and there is about 20 seconds delay at maximum in the sensor 2 (rear sensor). 
Fig 1: Active Test Result Table
G02913713Courtesy of © TOYOTA, LICENSE AGREEMENT TMS1002

The following of A/F CONTROL procedure enables the technician to check and graph the voltage outputs of both the heated oxygen sensors.

To display the graph, enter the following menus: ACTIVE TEST / A/F CONTROL / USER DATA. Then select O2S B1S1 and O2S B1S2 by pressing YES. Finally, push ENTER and F4.

HINT:

  1. Are there any other codes (besides DTC P0134 or P0154) being output ? 

    PREPARATION: 

    1. Connect the hand-held tester or the OBD II scan tool to the DLC3.
    2. Turn the ignition switch ON and push the hand-held tester or the OBD II scan tool main switch ON.
    3. When using the hand-held tester, enter the following menus: DIAGNOSIS / ENHANCED OBD II/DTC INFO / CURRENT CODES.

    CHECK: 

    Read the DTCs using the hand-held tester or the OBD II scan tool.

    RESULT: 

    DTC OUT PUT DISPLAY

    Display (DTC output) Proceed to
    P0134 and/or P0154 A
    P0134 or P0154 and other DTCs B

    HINT:

    If any other codes besides P0134 and/or P0154 are output, perform the troubleshooting for those DTCs first.

    1. B : Go to relevant DTC chart (See  DIAGNOSTIC TROUBLE CODE CHART  ). 
    2. A : Go To Next Step 
  2. Connect hand-held tester or OBD II scan tool and read value for voltage output of heated oxygen sensor. 

    PREPARATION: 

    1. Connect the hand-held tester or the OBD II scan tool to the DLC3.
    2. Turn the ignition switch ON and push the hand-held tester or the OBD II scan tool main switch ON.
    3. When using the hand-held tester, enter the following menus: DIAGNOSIS / ENHANCED OBD II/DATA LIST / ALL / O2S B1S1 or B2 S1.
    4. Warm up the engine to the normal operating engine coolant temperature above 75°C (169°F).

    CHECK: 

    Read the output voltage of the heated oxygen sensor when the engine speed is suddenly increased.

    HINT:

    Quickly accelerate the engine to 4,000 rpm 3 times by using the accelerator pedal.

    OK: 

    1. Heated oxygen sensor outputs a RICH signal (0.45 V or more) at least once. 
    1. OK : Go to step   12 . 
    2. NG : Go To Next Step. 
  3. Check connection of PCV piping. 
    1. NG : Repair or replace PCV piping. 
    2. OK : Go To Next Step 
  4. Inspect resistance of heated oxygen sensor heater. 

    PREPARATION: 

    Disconnect the heated oxygen sensor connector.

    CHECK: 

    Measure the resistance between the terminals HT and +B of the heated oxygen sensor.

    1. Resistance: 
    2. Bank 1, 2 Sensor 1: 11 to 16 Ω(20 °C (68 °F)) 
    Fig 2: Locating HT & + B Terminals Of Heated Oxygen Sensor
    G02913714Courtesy of © TOYOTA, LICENSE AGREEMENT TMS1002
    1. NG : Replace heated oxygen sensor. 
    2. OK : Go To Next Step 
  5. Inspect EFI MAIN relay. 

    PREPARATION: 

    Remove the EFI MAIN relay from the engine room R/B.

    CHECK: 

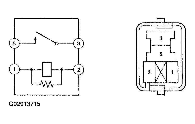
    Measure the resistance of the relay.

    OK: 

    RESISTANCE MEASURING

    Tester Connection Specified Condition
    1 - 2 Below 1 Ω
    3 - 5 10 kΩ or higher
    3 - 5 Below 1 Ω (Apply battery voltage to terminals 1 and 2)
    Fig 3: Measuring Relay Resistance
    G02913715Courtesy of © TOYOTA, LICENSE AGREEMENT TMS1002
    1. NG : Replace EFI MAIN relay. 
    2. OK : Go To Next Step 
  6. Check for open and short in harness and connector between ECM and heated oxygen sensor (See  PROCEDURE  ). 
    Fig 4: Bank-1 Sensor-1 System Drawing
    G02913716Courtesy of © TOYOTA, LICENSE AGREEMENT TMS1002
    1. NG : Repair or replace harness and connector. 
    2. OK : Go To Next Step 
  7. Check whether misfire is occurred or not by monitoring DTC and data list. 
    1. NG : Perform troubleshooting for misfire (See page ##DI- 58). 
    2. OK : Go To Next Step 
  8. Check air induction system (See  PRECAUTION  ). 

    CHECK: 

    Check the air induction system for vacuum leaks.

    1. NG : Repair or replace induction system. 
    2. OK : Go To Next Step 
  9. Check fuel pressure (See  ON-VEHICLE INSPECTION  ). 

    CHECK: 

    Check the fuel pressure (high or low pressure).

    1. NG : Check and repair fuel pump, fuel pipe line and filter (See  ON-VEHICLE INSPECTION  ). 
    2. OK : Go To Next Step 
  10. Check injector injection (See  INSPECTION  ). 
    1. NG : Replace injector. 
    2. OK : Go To Next Step 
  11. Check gas leakage on exhaust system. 
    1. NG : Repair or replace exhaust gas leakage point. 
    2. OK : Replace heated oxygen sensor. 
  12. Perform confirmation driving pattern (See  READINESS MONITOR DRIVE PATTERN  ). 

    HINT:

    Clear all DTCs prior to performing the confirmation pattern.

    1. GO : Go To Next Step 
  13. Is there DTC P0134 or P0154 being output again? 
    1. YES : Replace ECM (See  ENGINE CONTROL MODULE (ECM)  ). 
    2. NO : Go To Next Step 
  14. Did vehicle run out of fuel in the past? 
    1. NO : Check for intermittent problems. 
    2. YES : DTC P0134 and P0154 are caused by running out of fuel.