LEMON Manuals: Even more car manuals for everyone: 1960-2025
Home >> Toyota >> 2004 >> Matrix Base, 4WD >> Repair and Diagnosis >> External Pages >> Different car >> Section 573 (Fog Light System) >> Inspection
April 5, 2026: LEMON Manuals is launched! Read the announcement.

Section 573 (Fog Light System): Inspection

WARNING: This page is about a different car, the 2003 Toyota Sequoia. However, it is still accessible from the selected car via links, so may be relevant.
  1. INSPECT FOG LIGHT SWITCH CONTINUITY 
    FOG LIGHT SWITCH CONTINUITY SPECIFICATIONS

    Switch Position Tester Connection Specified Condition
    OFF - No Continuity
    ON 10 - 11 Continuity

    If continuity is not as specified, replace the switch.

    Fig 1: Identifying Fog Light Switch And Connector Terminals
    G02852108Courtesy of © TOYOTA, LICENSE AGREEMENT TMS1002
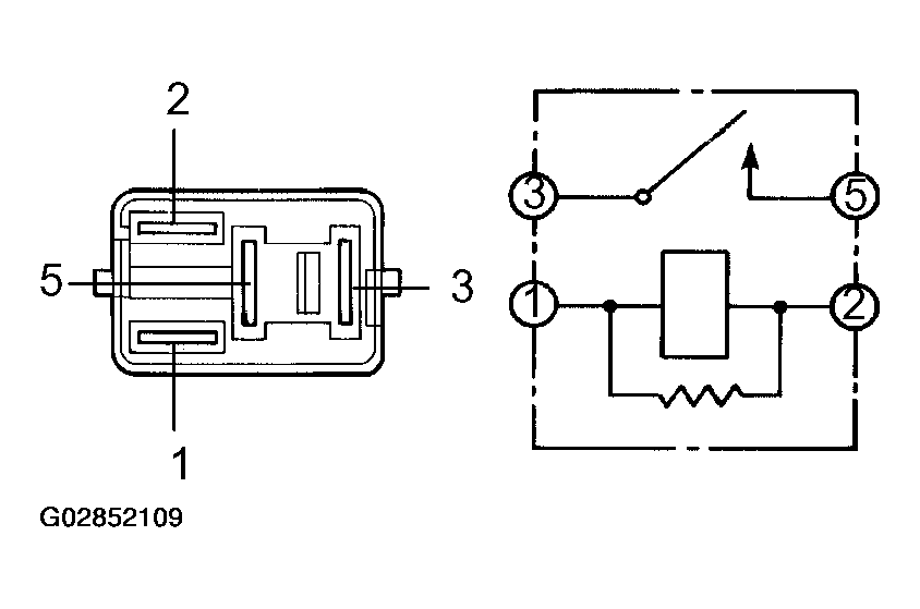
  2. INSPECT FOG LIGHT RELAY CONTINUITY 
    FOG LIGHT RELAY CONTINUITY SPECIFICATIONS

    Condition Tester Connection Specified Condition
    Constant 1 - 2 Continuity
    Constant 3 - 5 No Continuity
    Apply B+ Between Terminals 1 And 2. 3 - 5 Continuity

    If continuity is not as specified, replace the relay.

    Fig 2: Identifying Fog Light Relay Terminals
    G02852109Courtesy of © TOYOTA, LICENSE AGREEMENT TMS1002