LEMON Manuals: Even more car manuals for everyone: 1960-2025
Home >> Toyota >> 2004 >> Matrix Base, 4WD >> Repair and Diagnosis >> External Pages >> Different car >> Section 625 (Air Conditioning System - Diagnostics) >> Compressor Circuit >> Inspection Procedure
April 5, 2026: LEMON Manuals is launched! Read the announcement.

Inspection Procedure

WARNING: This page is about a different car, the 2004 Toyota Camry. However, it is still accessible from the selected car via links, so may be relevant.
  1. CHECK HARNESS AND CONNECTOR (BETWEEN ECM AND BODY GROUND) 
    1. Remove the ECM with the connector.
    2. Measure voltage according to the value(s) in TESTER CONNECTED CONDITION SPECIFICATION  .

      Standard: 

      TESTER CONNECTED CONDITION SPECIFICATION

      Tester connected Condition Specified condition
      E7-1 (PRE or HP) - Body ground Always Below 1.0 V
      Fig 1: Checking Harness & Connector (Between ECM & Body Ground)
      G02894821Courtesy of © TOYOTA, LICENSE AGREEMENT TMS1002
    1. NG: REPAIR OR REPLACE HARNESS OR CONNECTOR 
    2. OK: Go to next. 
  2. READ VALUE OF HAND-HELD TESTER 
    1. Connect the hand-held tester to the DLC3.
    2. Turn the ignition switch ON and push the hand-held tester main SW ON.
    3. Check the A/C magnet clutch using DATA LIST.

      ECM: 

      DESCRIPTION TESTER DISPLAY AND CHECK CONDITION

      Description Tester display Check condition
      Magnet clutch input signal A/C SIG ON - OFF
    1. NG: Go to step   7 
    2. OK: Go to next step. 
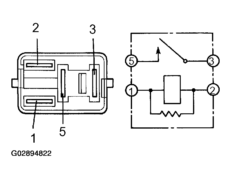
  3. INSPECT MAGNET-CLUTCH RELAY 
    1. Remove the relay from engine room R/B.
    2. Check continuity between each pair of terminal shown below of relay.

      Standard: 

      TESTER CONNECTED CONDITION SPECIFICATION

      Tester connected Condition Specified condition
      1-2 Always Below 1.0 Ω
      3-5 when battery voltage applied to terminals 1 and 2 10kΩ or higher
      Fig 2: Inspecting Magnet-Clutch Relay
      G02894822Courtesy of © TOYOTA, LICENSE AGREEMENT TMS1002
    1. NG: REPLACE MAGNET-CLUTCH RELAY 
    2. OK: Go to next step. 
  4. READ VALUE OF HAND-HELD TESTER 
    1. Connect the hand-held tester to the DLC3.
    2. Turn the ignition switch to the ON position and push the hand-held tester main SW ON.
    3. Check the A/C magnet clutch using DATA LIST.

      ECM: 

      DESCRIPTION TESTER DISPLAY AND CHECK CONDITION

      Description Tester display Check condition
      Magnet clutch output signal A/C MAG CLUTCH ON - OFF
    1. NG: REPAIR OR REPLACE HARNESS OR CONNECTOR 
    2. OK: Go to next step. 
  5. INSPECT MAGNET CLUTCH ASSY 
    1. Disconnect the connector from the compressor.
    2. Connect the positive (+) lead from the battery to terminal 3 and negative (-) lead to terminal body ground, then check that the magnetic clutch is engaged.
      Fig 3: Inspecting Magnet Clutch Assy
      G02894823Courtesy of © TOYOTA, LICENSE AGREEMENT TMS1002
    1. NG: REPLACE MAGNET CLUTCH ASSY 
    2. OK: Go to next step. 
  6. CHECK HARNESS AND CONNECTOR (BETWEEN BATTERY AND MAGNET CLUTCH ASSY) 
    1. NG: REPAIR OR REPLACE HARNESS OR CONNECTOR 
    2. OK: PROCEED TO NEXT CIRCUIT INSPECTION SHOWN IN PROBLEM SYMPTOMS TABLE 
  7. INSPECT HEATER CONTROL HOUSING SUB-ASSY (AC1, A/CS) 
    1. Remove A/C assy amplifier with connectors still connected.
    2. Start the engine and push AUTO switch.
    3. Measure voltage according to the value(s) in TESTER CONNECTED CONDITION SPECIFICATION  .

      Standard: 

      TESTER CONNECTED CONDITION SPECIFICATION

      Tester connected Condition Specified condition
      A13-36 (AC1) - Body ground ON 1.3 to 2.6 V
      A13-36 (AC1) - Body ground OFF 3.7 to 4.5 V
      A13-39 (ACS) - Body ground ON 10 to 14 V
      A13-39 (ACS) - Body ground OFF Below 1.0 V
      Fig 4: Inspecting Heater Control Housing Sub-Assy (AC1, A/Cs)
      G02894824Courtesy of © TOYOTA, LICENSE AGREEMENT TMS1002
    1. NG: CHECK AND REPLACE HEATER CONTROL HOUSING SUB-ASSY 
    2. OK: REPAIR OR REPLACE HARNESS OR CONNECTOR