LEMON Manuals: Even more car manuals for everyone: 1960-2025
Home >> Toyota >> 2004 >> Matrix Base, 4WD >> Repair and Diagnosis >> External Pages >> Different car >> Section 694 (Air Conditioning System Diagnostics) >> Compressor Circuit >> Inspection Procedure
April 5, 2026: LEMON Manuals is launched! Read the announcement.

Inspection Procedure

WARNING: This page is about a different car, the 2004 Toyota Camry Solara. However, it is still accessible from the selected car via links, so may be relevant.

HINT:

When using the hand-held tester, start inspection from step 1 and when not using the hand-held tester, start from step  3.

  1. READ VALUE ON HAND-HELD TESTER 
    1. Connect the hand-held tester to the DLC3.
    2. Turn the ignition switch to the ON position and turn the hand-held tester main switch on.
    3. Select the items below in the DATA LIST, and read the displays on the hand-held tester.

    ENGINE AND ECT / ALL: 

    DATA LIST (ENGINE AND ECT / ALL)

    Item Measurement Item/Display (Range) Normal Condition Diagnostic Note
    A/C SIG A/C signal/ ON or OFF A/C ON: ON -
    A/C MAG CLUTCH A/C magnet clutch/ ON or OFF A/C magnet clutch ON: ON -
    1. NG: Go to step   9 
    2. OK: Go to Next Step. 
  2. PERFORM ACTIVE TEST USING HAND-HELD TESTER 
    1. Connect the hand-held tester to the DLC3.
    2. Turn the ignition switch to the ON position and turn the hand-held tester main switch on.
    3. Select the item below in the ACTIVE TEST and then check that the relay operates.

    ENGINE AND ECT/ALL: 

    ACTIVE TEST (ENGINE AND ECT/ALL)

    Item Test Details/Display (Range) Diagnostic Note
    A/C MAG CLUTCH Magnetic clutch relay / OFF, ON Operating sound can be heard
    1. NG: Go to step   3 
    2. OK: PROCEED TO NEXT CIRCUIT INSPECTION SHOWN IN PROBLEM SYMPTOMS TABLE (SEE  TERMINALS OF ECU  
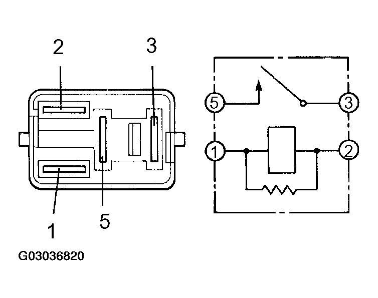
  3. INSPECT MAGNET CLUTCH RELAY 
    1. Remove the relay (magnet clutch relay) from the engine room R/B.
    2. Measure the resistance according to the value(s) in MAGNET CLUTCH RELAY RESISTANCE  .

      Standard: 

      MAGNET CLUTCH RELAY RESISTANCE

      Tester connection Condition Specified condition
      3 - 5 Always 10 kΩ or higher
      3 - 5 When battery voltage applied to terminals 1 and 2 Below 1 Ω
      Fig 1: Inspecting Magnet Clutch Relay
      G03036820Courtesy of © TOYOTA, LICENSE AGREEMENT TMS1002
    1. NG: REPLACE MAGNET CLUTCH RELAY 
    2. OK: Go to Next Step. 
  4. INSPECT ECM (ACMG - BODY GROUND) 
    1. Remove the ECM and disconnect the connector.
    2. Start the engine and turn the A/C switch on.
    3. Measure the voltage according to the value(s) in ACMG - BODY GROUND VOLTAGE  .

      Standard: 

      ACMG - BODY GROUND VOLTAGE

      Tester connection Condition Specified condition
      E5-2 (ACMG) - Body ground A/C switch OFF 10 to 14 V
      E5-2 (ACMG) - Body ground A/C switch ON Below 1 V
      Fig 2: Inspecting ECM (ACMG - Body Ground)
      G03036821Courtesy of © TOYOTA, LICENSE AGREEMENT TMS1002
    1. NG: REPAIR OR REPLACE HARNESS AND CONNECTOR 
    2. OK: Go to Next Step. 
  5. INSPECT ECM (ACMG - BODY GROUND) 
    1. Remove the ECM with the connectors still connected.
    2. Start the engine and turn the A/C switch on.
    3. Measure the voltage according to the value(s) in ECM (ACMG - BODY GROUND) VOLTAGE  .

      Standard: 

      ECM (ACMG - BODY GROUND) VOLTAGE

      Tester connection Condition Specified condition
      E5-2 (ACMG) - Body ground A/C switch OFF 10 to 14 V
      E5-2 (ACMG) - Body ground A/C switch ON Below 1 V
      Fig 3: Inspecting ECM (ACMG - Body Ground)
      G03036822Courtesy of © TOYOTA, LICENSE AGREEMENT TMS1002
    1. NG: Go to step   9 
    2. OK: Go to Next Step. 
  6. INSPECT MAGNET CLUTCH ASSY 
    1. Disconnect the connector from the magnet clutch assy.
    2. Connect the positive (+) lead from the battery to terminal 3 and negative (-) lead to body ground, then check that the magnet clutch assy is engaged.
    Fig 4: Identifying Terminals Of Magnet Clutch Assy Connector
    G03036823Courtesy of © TOYOTA, LICENSE AGREEMENT TMS1002
    1. NG: REPLACE MAGNET CLUTCH ASSY 
    2. OK: Go to Next Step. 
  7. CHECK HARNESS AND CONNECTOR (MAGNET CLUTCH ASSY - BODY GROUND) (SEE  ELECTRONIC CIRCUIT INSPECTION PROCEDURE  ) 
    1. Disconnect the connector.
    2. Measure the voltage according to the value(s) in MAGNET CLUTCH ASSY - BODY GROUND VOLTAGE  .

      Standard: 

      MAGNET CLUTCH ASSY - BODY GROUND VOLTAGE

      Tester connection Condition Specified condition
      E5-2 (ACMG) - A2-3 A/C switch ON 10 to 14 V
      Fig 5: Identifying Terminals Of Magnet Clutch Assy Connector
      G03036824Courtesy of © TOYOTA, LICENSE AGREEMENT TMS1002
    1. NG: REPAIR OR REPLACE HARNESS AND CONNECTOR 
    2. OK: Go to Next Step. 
  8. CHECK HARNESS AND CONNECTOR (ECM - MAGNET CLUTCH ASSY) (SEE  ELECTRONIC CIRCUIT INSPECTION PROCEDURE  ) 
    1. Disconnect the connector.
    2. Measure the voltage according to the value(s) in ECM - MAGNET CLUTCH ASSY VOLTAGE  .

      Standard: 

      ECM - MAGNET CLUTCH ASSY VOLTAGE

      Tester connection Condition Specified condition
      E5-2 (ACMG) - A2-3 A/C switch ON 10 to 14 V
      Fig 6: Checking Harness & Connector (ECM - Magnet Clutch Assy)
      G03036825Courtesy of © TOYOTA, LICENSE AGREEMENT TMS1002
    1. NG: REPAIR OR REPLACE HARNESS AND CONNECTOR 
    2. OK: PROCEED TO NEXT CIRCUIT INSPECTION SHOWN IN PROBLEM SYMPTOMS TABLE (SEE  TERMINALS OF ECU  ) 
  9. CHECK HARNESS AND CONNECTOR (ECM - AIR CONDITIONING AMPLIFIER) (SEE  ELECTRONIC CIRCUIT INSPECTION PROCEDURE  ) 
    1. Disconnect the connector.
    2. Measure the resistance according to the value(s) in ECM - AIR CONDITIONING AMPLIFIER RESISTANCE  .

      Standard: 

      ECM - AIR CONDITIONING AMPLIFIER RESISTANCE

      Tester connection Condition Specified condition
      E5-32 (THR) - A11-36 (AC1) Always Below 1.0 Ω
      E5-33 (ACLD) - A11-38 (A/CI) Always Below 1.0 Ω
      E5-31 (A/CS) - A11-39 (A/CS) ((1)) Always Below 1.0 Ω
      E5-30 (A/CS) - A11-39 (A/CS) ((2)) Always Below 1.0 Ω
      (1) : 3MZ-FE
      (2) : 2AZ-FE
      Fig 7: Checking Harness & Connector (ECM - Air Conditioning Amplifier)
      G03036826Courtesy of © TOYOTA, LICENSE AGREEMENT TMS1002
    1. NG: REPAIR OR REPLACE HARNESS AND CONNECTOR 
    2. OK: Go to Next Step. 
  10. INSPECT AIR CONDITIONING AMPLIFIER 
    1. Remove the ECM with the connectors still connected.
    2. Start the engine and turn the A/C switch on.
    3. Measure the voltage according to the condition(s) in AIR CONDITIONING AMPLIFIER VOLTAGE CONDITION  .

      Standard: 

      AIR CONDITIONING AMPLIFIER VOLTAGE CONDITION

      Tester connection Condition Specified condition
      E5-32 (THE) - Body ground Start engine A/C switch ON Pulse generation
      E5-31 (A/CS) - Body ground ((1)) Start engine A/C switch ON Pulse generation
      E5-30 (A/CS) - Body ground ((2)) Start engine A/C switch ON Pulse generation
      (1) 3MZ-FE
      (2) 2AZ-FE
      Fig 8: Inspecting Air Conditioning Amplifier
      G03036827Courtesy of © TOYOTA, LICENSE AGREEMENT TMS1002
    1. NG: REPLACE AIR CONDITIONING AMPLIFIER (SEE  OVERHAUL  ) 
    2. OK: REPLACE ECM (SEE  REPLACEMENT  or  REPLACEMENT  )