LEMON Manuals: Even more car manuals for everyone: 1960-2025
Home >> Toyota >> 2004 >> Matrix Base, FWD, Automatic >> Repair and Diagnosis >> Engine Performance >> System >> Engine Control System (SFI) - Diagnostics (1ZZ-FE) >> DTC P0136: Oxygen Sensor Circuit Malfunction (Bank 1 Sensor 2) >> Inspection Procedure
April 5, 2026: LEMON Manuals is launched! Read the announcement.

Inspection Procedure

NOTE:

Hand-held tester only:

Narrowing down the trouble area is possible by performing "A/F CONTROL" ACTIVE TEST (heated oxygen sensor or other trouble areas can be distinguished).

  1. Perform ACTIVE TEST using the hand-held tester (A/F CONTROL).
    NOTE:

    "A/F CONTROL" is the ACTIVE TEST which changes the injection volume to -12.5 % or +25 %.

    1. Connect the hand-held tester to the DLC3 on the vehicle.
    2. Turn the ignition switch ON.
    3. Warm up the engine by running the engine at 2,500 RPM for approximately 90 seconds.
    4. Select the item "DIAGNOSIS / ENHANCED OBD II / ACTIVE TEST / A/F CONTROL."
    5. Perform "A/F CONTROL" with the engine in an idle condition (press the right or left button).

      Result: 

      Heated oxygen sensor reacts in accordance with increase and decrease of injection volume 

      +25 % --> rich output: More than 0.5 V 

      -12.5 % --> lean output: Less than 0.4 V 

    NOTE: There is a delay of few seconds in the sensor 1 (front sensor) output, and there is about 20 seconds delay at maximum in the sensor 2 (rear sensor)
    Fig 1: Heated Oxygen Sensor Output Voltage Mainly Suspect Trouble Area Chart
    G02914601Courtesy of © TOYOTA, LICENSE AGREEMENT TMS1002

    The following of the A/F CONTROL procedure enables the technician to check and graph the voltage outputs of both the heated oxygen sensors.

    For displaying the graph indication, enter "ACTIVE TEST / A/F CONTROL / USER DATA," then select "O2S B1S1 and O2S B1S2" by pressing "YES" button and push "ENTER" button before pressing "F4" button.

    NOTE:
    • If different DTCs related to different systems that have terminal E2 as the ground terminal are output simultaneously, terminal E2 may be open.
    • Read freeze frame data using the hand-held tester or the OBD II scan tool. Freeze frame data records the engine conditions when a malfunction is detected. When troubleshooting, it is useful for determining whether the vehicle was running or stopped, the engine was warmed up or not, the air-fuel ratio was lean or rich, etc. at the time of the malfunction.
  1. CHECK OTHER DTC OUTPUT(IN ADDITION TO DTC P0136) 
    1. Connect the hand-held tester or the OBD II scan tool to the DLC3.
    2. Turn the ignition switch ON and push the hand-held tester or the OBD II scan tool main switch ON.
    3. Select the item "DIAGNOSIS / ENHANCED OBD II / DTC INFO / CURRENT CODES."
    4. Read the DTCs.

      Result: 

      DTC OUTPUT

      Display (DTC output) Proceed to
      P0136 A
      P0136 and other DTCs B
      NOTE:

      If any other codes besides P0136 are output, perform the troubleshooting for those DTCs first.

    1. B: GO TO RELEVANT DTC CHART (See  DIAGNOSTIC TROUBLE CODE CHART  ) 
    2. A: Go to next step. 
  2. READ VALUE OF HAND-HELD TESTER OR OBD II SCAN TOOL(OUTPUT VOLTAGE OF HEATED OXYGEN SENSOR) 
    1. Connect the hand-held tester or the OBD II scan tool to the DLC3.
    2. Start the engine and push the hand-held tester or the OBD II scan tool main switch ON.
    3. Select the item "DIAGNOSIS / ENHANCED OBD II / DATA LIST / ALL / O2S B1S2."
    4. After warming up the engine, run the engine at 2,500 RPM for 3 minutes.
    5. Read the output voltage of the heated oxygen sensor (sensor 2) when the engine RPM is suddenly increased.
      NOTE:

      Quickly accelerate the engine to 4,000 RPM 3 times by using the accelerator pedal.

      Standard: 

      The output voltage of heated oxygen sensor (sensor 2): Alternates from 0.4 V or less to 0.5 V or more. 

    1. OK: Go to step   6 
    2. NG: Go to next step. 
  3. INSPECT HEATED OXYGEN SENSOR(HEATER RESISTANCE) 
    1. Disconnect the H8 heated oxygen sensor connector.
    2. Measure the resistance between the terminals of the heated oxygen sensor connector.

      Standard: 

      H8 HEATED OXYGEN SENSOR CONNECTOR TERMINALS SPECIFIED CONDITION

      Tester Connection Specified Condition
      HT (H8-2) - +B (H8-1) 5 to 10 Ω at 20 °C (68 °F)
      HT (H8-2) - E1 (H8-3) 10 kΩ or higher
      HT (H8-1) - +B (H8-2) 5 to 10 Ω at 20 °C (68 °F)
      HT (H8-1) - E1 (H8-4) 10 kΩ or higher
    3. Reconnect the heated oxygen sensor connector.
      Fig 2: Identifying H8 Heated Oxygen Sensor Connector Terminals
      G02914602Courtesy of © TOYOTA, LICENSE AGREEMENT TMS1002
    1. NG: REPLACE HEATED OXYGEN SENSOR 
    2. OK: Go to next step. 
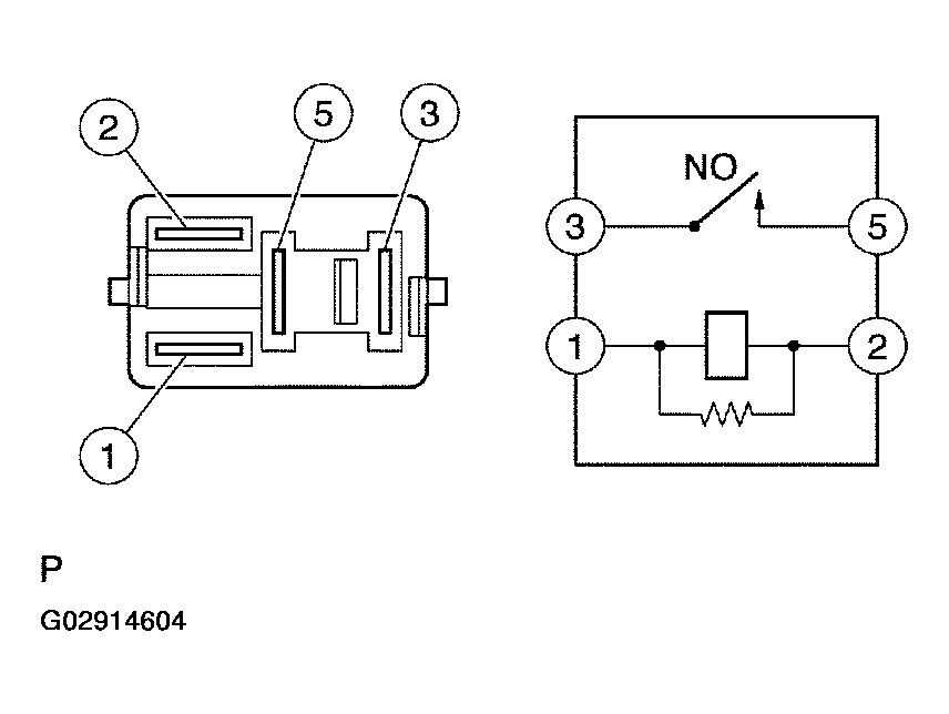
  4. INSPECT EFI RELAY 
    1. Remove the EFI relay from the engine room R/B.
    2. Check for continuity in the EFI relay.

      Standard: 

      Fig 3: EFI Relay Connector Terminals Specified Condition Table
      G02914603Courtesy of © TOYOTA, LICENSE AGREEMENT TMS1002
    3. Reinstall the EFI relay.
      Fig 4: Identifying EFI Relay Connector Terminals & Circuit Diagram
      G02914604Courtesy of © TOYOTA, LICENSE AGREEMENT TMS1002
    1. NG: REPLACE EFI RELAY 
    2. OK: Go to next step. 
  5. CHECK HARNESS AND CONNECTOR(HEATED OXYGEN SENSOR - ECM) 
    1. Disconnect the H8 heated oxygen sensor connector.
    2. Disconnect the E4 and E5 ECM connector.
    3. Check the resistance between the wire harness side connectors.

      Standard (Check for open): 

      Fig 5: Tester Connection'S Specified Conditions Table (Check For Open)
      G02914605Courtesy of © TOYOTA, LICENSE AGREEMENT TMS1002

      Standard (Check for short): 

      Fig 6: Tester Connections Specified Condition Table (Check For Close)
      G02914606Courtesy of © TOYOTA, LICENSE AGREEMENT TMS1002
    4. Reconnect the ECM connector.
    5. Reconnect the heated oxygen sensor connector.
      Fig 7: Identifying H8 Heated Oxygen Sensor Connector Terminals
      G02914607Courtesy of © TOYOTA, LICENSE AGREEMENT TMS1002
      Fig 8: Identifying ECM Connector E4 And E5
      G02914608Courtesy of © TOYOTA, LICENSE AGREEMENT TMS1002
      Fig 9: Heated Oxygen Sensor Circuit Diagram
      G02914609Courtesy of © TOYOTA, LICENSE AGREEMENT TMS1002
    1. NG: REPAIR OR REPLACE HARNESS OR CONNECTOR 
    2. OK: REPLACE HEATED OXYGEN SENSOR 
  6. PERFORM CONFIRMATION DRIVING PATTERN 
    NOTE:

    Clear all DTCs prior to performing the confirmation driving pattern.

    1. GO: Go to next step. 
  7. READ OUTPUT DTC(DTC P0136 IS OUTPUT AGAIN) 
    1. Connect the hand-held tester or the OBD II scan tool to the DLC3.
    2. Turn the ignition switch ON and push the hand-held tester or the OBD II scan tool main switch ON.
    3. Select the item "DIAGNOSIS / ENHANCED OBD II / DTC INFO / CURRENT CODES."
    4. Read the DTC.

      Result: 

      DTC OUTPUT

      Display (DTC output) Proceed to
      P0136 A
      No output B
    1. B: CHECK FOR INTERMITTENT PROBLEMS (See  CHECK FOR INTERMITTENT PROBLEMS  ) 
    2. A: REPLACE HEATED OXYGEN SENSOR