LEMON Manuals: Even more car manuals for everyone: 1960-2025
Home >> Toyota >> 2004 >> Matrix Base, FWD, Automatic >> Repair and Diagnosis >> Engine Performance >> System >> Engine Control System (SFI) - Diagnostics (1ZZ-FE) >> DTC P0171: System Too Lean (Bank 1), DTC P0172: System Too Rich (Bank 1) >> Inspection Procedure
April 5, 2026: LEMON Manuals is launched! Read the announcement.

Inspection Procedure

NOTE:

Hand-held tester only:

Narrowing down the trouble area is possible by performing "A/F CONTROL" ACTIVE TEST (heated oxygen sensor or other trouble areas can be distinguished).

  1. Perform ACTIVE TEST using the hand-held tester (A/F CONTROL).
    NOTE:

    "A/F CONTROL" is the ACTIVE TEST which changes the injection volume to -12.5 % or +25 %.

    1. Connect the hand-held tester to the DLC3 on the vehicle.
    2. Turn the ignition switch ON.
    3. Warm up the engine by running the engine at 2,500 RPM for approximately 90 seconds.
    4. Select the item "DIAGNOSIS / ENHANCED OBD II / ACTIVE TEST / A/F CONTROL."
    5. Perform "A/F CONTROL" with the engine in an idle condition (press the right or left button).

      Result: 

      Heated oxygen sensor reacts in accordance with increase and decrease of injection volume 

      +25 % --> rich output: More than 0.5 V 

      -12.5 % --> lean output: Less than 0.4 V 

    NOTE: There is a delay of few seconds in the sensor 1 (front sensor) output, and there is about 20 seconds delay at maximum in the sensor 2 (rear sensor)
    Fig 1: Heated Oxygen Sensor Output Voltage & Mainly Suspected Area Chart
    G02914614Courtesy of © TOYOTA, LICENSE AGREEMENT TMS1002

    The following of the A/F CONTROL procedure enables the technician to check and graph the voltage outputs of both the heated oxygen sensors.

    For displaying the graph indication, enter "ACTIVE TEST / A/F CONTROL / USER DATA," then select "O2S B1S1 and O2S B1S2" by pressing "YES" button and push "ENTER" button before pressing "F4" button.

    NOTE:
    • If different DTCs related to different systems that have terminal E2 as the ground terminal are output simultaneously, terminal E2 may be open.
    • Read freeze frame data using the hand-held tester or the OBD II scan tool. Freeze frame data records the engine conditions when a malfunction is detected. When troubleshooting, it is useful for determining whether the vehicle was running or stopped, the engine was warmed up or not, the air-fuel ratio was lean or rich, etc. at the time of the malfunction.
    • A high heated oxygen sensor (sensor 1) voltage (0.5 V or more) could be caused by a rich air fuel mixture. Check for conditions that would cause the engine to run rich.
    • A low heated oxygen sensor (sensor 1) voltage (0.4 V or less) could be caused by a lean air fuel mixture. Check for conditions that would cause the engine to run lean.
  1. CHECK AIR INDUCTION SYSTEM 
    1. Check the air induction system for vacuum leaks.
    1. NG: REPAIR OR REPLACE AIR INDUCTION SYSTEM 
    2. OK: Go to next step. 
  2. CHECK CONNECTION OF PCV HOSE 
    1. NG: REPAIR OR REPLACE PCV HOSE 
    2. OK: Go to next step. 
  3. INSPECT FUEL INJECTOR ASSY(INJECTION AND VOLUME) (See  ON-VEHICLE INSPECTION  ) 
    1. NG: REPLACE FUEL INJECTOR ASSY (See  REPLACEMENT  ) 
    2. OK: Go to next step. 
  4. INSPECT MASS AIR FLOW SENSOR 
    1. Remove the mass air flow sensor.
    2. Check the output voltage.
      1. Apply the battery voltage across terminals +B and E2G.
      2. Connect the positive (+) tester prove to terminal VG, and negative (-) tester prove to terminal E2G.
      3. Blow air into the mass air flow sensor, and check that the voltage fluctuates.
    3. Inspect resistance.
      1. Measure the resistance between the terminals of the intake air temperature sensor.

      Standard: 

      Fig 2: Mass Air Flow Sensor Connector Terminals Specified Condition Table
      G02914615Courtesy of © TOYOTA, LICENSE AGREEMENT TMS1002
    4. Reinstall the mass air flow sensor.
      Fig 3: Measuring Resistance Between Terminals Of Intake Air Temperature Sensor
      G02914616Courtesy of © TOYOTA, LICENSE AGREEMENT TMS1002
    1. NG: REPLACE MASS AIR FLOW SENSOR 
    2. OK: Go to next step. 
  5. INSPECT ENGINE COOLANT TEMPERATURE SENSOR(RESISTANCE) 
    1. Remove the engine coolant temperature sensor.
    2. Measure the resistance between the terminals of the engine coolant temperature sensor.

      Standard: 

      Fig 4: ECT Sensor Connector Terminals Specified Conditions Table
      G02914617Courtesy of © TOYOTA, LICENSE AGREEMENT TMS1002
      NOTE: If you check the engine coolant temperature sensor in water, be careful not to allow water to go into the terminals. After checking, dry the sensor.
      NOTE:

      Alternate procedure: Connect an ohmmeter to the installed engine coolant temperature sensor and read the resistance. Use an infrared thermometer to measure the engine temperature in the immediate vicinity of the sensor. Compare these values to the resistance/temperature graph. Change the engine temperature (warm up or allow to cool down) and repeat the test.

    3. Reinstall the engine coolant temperature sensor.
      Fig 5: Measuring Resistance Between Terminals Of Engine Coolant Temperature Sensor
      G02914618Courtesy of © TOYOTA, LICENSE AGREEMENT TMS1002
    1. NG: REPLACE ENGINE COOLANT TEMPERATURE SENSOR 
    2. OK: Go to next step. 
  6. CHECK FOR SPARK AND IGNITION (See  ON-VEHICLE INSPECTION  ) 
    1. NG: REPAIR OR REPLACE 
    2. OK: Go to next step. 
  7. CHECK FUEL PRESSURE (See  ON-VEHICLE INSPECTION  ) 
    1. Check the fuel pressure (high or low pressure).
    1. NG: CHECK AND REPLACE FUEL SYSTEM 
    2. OK: Go to next step. 
  8. CHECK FOR EXHAUST GAS LEAKAGE 
    1. NG: REPAIR OR REPLACE EXHAUST GAS LEAKAGE POINT (See  REMOVAL & INSTALLATION AND DISASSEMBLY & REASSEMBLY  ) 
    2. OK: Go to next step. 
  9. READ VALUE OF HAND-HELD TESTER OR OBD II SCAN TOOL(OUTPUT VOLTAGE OF HEATED OXYGEN SENSOR (BANK 1 SENSOR 1)) 
    1. Connect the hand-held tester or the OBD II scan tool to the DLC3.
    2. Start the engine and push the hand-held tester or the OBD II scan tool main switch ON.
    3. Select the item "DIAGNOSIS / ENHANCED OBD II / DATA LIST / ALL / O2S B1S1."
    4. Warm up the heated oxygen sensor with the engine speed at 2,500 RPM for approximately 90 seconds.
    5. Read the output voltage of the heated oxygen sensor during idling.

      Heated oxygen sensor output voltage: 

      Alternates repeatedly between less than 0.4 V and more than 0.5 V (See the following  Fig 6 ). 

      Fig 6: Heated Oxygen Sensor Output Voltage Chart
      G02914619Courtesy of © TOYOTA, LICENSE AGREEMENT TMS1002
    1. OK: Go to step   17 
    2. NG: Go to next step. 
  10. INSPECT HEATED OXYGEN SENSOR(HEATER RESISTANCE) 
    1. Disconnect the H5 heated oxygen sensor connector.
    2. Measure the resistance between the terminals of the heated oxygen sensor connector.

      Standard: 

      H5 HEATED OXYGEN SENSOR CONNECTOR TERMINAL SPECIFIED CONDITION

      Tester Connection Specified Condition
      HT (H5-1) - +B (H5-2) 5 to 10 Ω at 20 °C (68 °F)
      HT (H5-1) - E1 (H5-4) 10 Ω or higher
    3. Reconnect the heated oxygen sensor connector.
      Fig 7: Identifying H5 Heated Oxygen Sensor(Component Side) Connector Terminals
      G02914620Courtesy of © TOYOTA, LICENSE AGREEMENT TMS1002
    1. NG: REPLACE HEATED OXYGEN SENSOR 
    2. OK: Go to next step. 
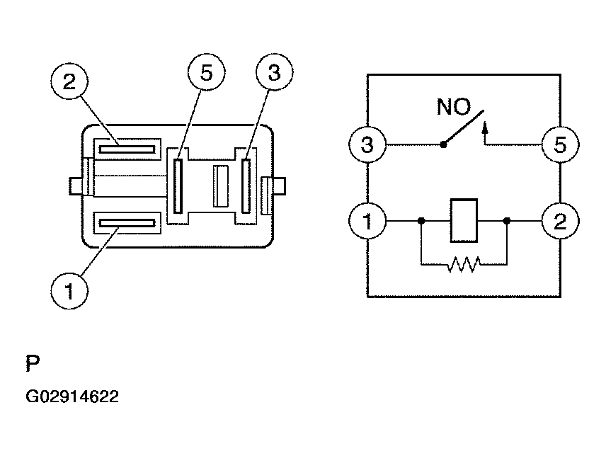
  11. INSPECT EFI RELAY 
    1. Remove the EFI relay from the engine room R/B.
    2. Check for continuity in the EFI relay.

      Standard: 

      Fig 8: EFI Relay Connector Terminals of Specified Condition Table
      G02914621Courtesy of © TOYOTA, LICENSE AGREEMENT TMS1002
    3. Reinstall the EFI relay.
      Fig 9: Identifying EFIN Relay Connector Terminals & Circuit Diagram
      G02914622Courtesy of © TOYOTA, LICENSE AGREEMENT TMS1002
    1. NG: REPLACE EFI RELAY 
    2. OK: Go to next step. 
  12. CHECK HARNESS AND CONNECTOR(HEATED OXYGEN SENSOR - ECM) 
    1. Disconnect the H5 heated oxygen sensor connector.
    2. Disconnect the E4 ECM connector.
    3. Check the resistance between the wire harness side connectors.

      Standard (Check for open): 

      Fig 10: Tester Connection's Specified Condition Table (Check For Open)
      G02914623Courtesy of © TOYOTA, LICENSE AGREEMENT TMS1002

      Standard (Check for short): 

      Fig 11: Tester Connection's Specified Condition Table (Check For Short)
      G02914624Courtesy of © TOYOTA, LICENSE AGREEMENT TMS1002
    4. Reconnect the ECM connector.
    5. Reconnect the heated oxygen sensor connector.
      Fig 12: Identifying H5 Heated Oxygen Sensor Connector Terminals
      G02914625Courtesy of © TOYOTA, LICENSE AGREEMENT TMS1002
      Fig 13: Identifying E4 ECM Connector Terminals
      G02914626Courtesy of © TOYOTA, LICENSE AGREEMENT TMS1002
      Fig 14: Heated Oxygen Sensor Diagram
      G02914627Courtesy of © TOYOTA, LICENSE AGREEMENT TMS1002
    1. NG: REPAIR OR REPLACE HARNESS OR CONNECTOR 
    2. OK: Go to next step. 
  13. REPLACE HEATED OXYGEN SENSOR 
    NOTE:

    Check the air induction system for vacuum leaks.

    1. GO: Go to next step. 
  14. PERFORM CONFIRMATION DRIVING PATTERN 
    Fig 15: Performing Confirmation Driving Pattern
    G02914628Courtesy of © TOYOTA, LICENSE AGREEMENT TMS1002
    1. Connect the hand-held tester to the DLC3. (*1)
    2. Switch the hand-held tester from the normal mode to the check mode (See CHECK MODE PROCEDURE ). (*1)
    3. Start the engine and let it idle for 120 seconds or more. (*2)
    4. Drive the vehicle at 25 mph (40 km/h) or more for 40 seconds or more. (*3)
    5. Let the engine idle for 20 seconds or more. (*4)
    6. Perform steps (d) and (e) at least 3 times.
      NOTE:

      If a malfunction exists, the MIL will be illuminated on the multi-information display during step (f).

      NOTE: If the conditions in this test are not strictly followed, detection of a malfunction will not occur. If you do not have the hand-held tester, turn the ignition switch OFF after performing steps from (c) to (f), then perform steps from (c) to (f) again.
    1. GO: Go to next step. 
  15. READ OUTPUT DTC(DTC P0171 AND/OR P0172 ARE OUTPUT AGAIN) 
    1. Connect the hand-held tester or the OBD II scan tool to the DLC3.
    2. Turn the ignition switch ON and push the hand-held tester or the OBD II scan tool main switch ON.
    3. Select the item "DIAGNOSIS / ENHANCED OBD II / DTC INFO / CURRENT CODES."
    4. Read the DTCs.

      Result: 

      DTC OUTPUT

      Display (DTC output) Proceed to
      No output A
      P0171 and/or P0172 B
    1. B: REPLACE ECM (See  REPLACEMENT  ) AND PERFORM CONFIRMATION DRIVING PATTERN (Refer to step 14) 
    2. A: Go to next step. 
  16. CONFIRM IF VEHICLE HAS RUN OUT OF FUEL IN PAST 
    1. NO: CHECK FOR INTERMITTENT PROBLEMS (See  CHECK FOR INTERMITTENT PROBLEMS  ) 
    2. YES: DTC IS CAUSED BY RUNNING OUT OF FUEL (DTCS P0171 AND/OR P0172) 
  17. PERFORM CONFIRMATION DRIVING PATTERN 
    NOTE:

    Clear all DTCs prior to performing the confirmation driving pattern. (Refer to step 14)

    1. GO: Go to next step. 
  18. READ OUTPUT DTC(DTC P0171 AND/OR P0172 ARE OUTPUT AGAIN) 
    1. Connect the hand-held tester or the OBD II scan tool to the DLC3.
    2. Turn the ignition switch ON and push the hand-held tester or the OBD II scan tool main switch ON.
    3. Select the item "DIAGNOSIS / ENHANCED OBD II / DTC INFO / CURRENT CODES".
    4. Read the DTCs.

      Result: 

      DTC OUTPUT

      Display (DTC output) Proceed to
      P0171 and/or P0172 A
      No output B
    1. B: Go to step   22 
    2. A: Go to next step. 
  19. REPLACE HEATED OXYGEN SENSOR 
    1. GO: Go to next step. 
  20. PERFORM CONFIRMATION DRIVING PATTERN (See  READINESS MONITOR DRIVE PATTERN  ) 
    NOTE:

    Clear all DTCs prior to performing the confirmation driving pattern. (Refer to step 14)

    1. GO: Go to next step. 
  21. READ OUTPUT DTC(DTC P0171 AND/OR P0172 ARE OUTPUT AGAIN) 
    1. Connect the hand-held tester or the OBD II scan tool to the DLC3.
    2. Turn the ignition switch ON and push the hand-held tester or the OBD II scan tool main switch ON.
    3. Select the item "DIAGNOSIS / ENHANCED OBD II / DTC INFO / CURRENT CODES".
    4. Read the DTCs.

      Result: 

      DTC OUTPUT

      Display (DTC output) Proceed to
      No output A
      P0171 and/or P0172 B
    1. B: REPLACE ECM (See  REPLACEMENT  ) AND PERFORM CONFIRMATION DRIVING PATTERN (Refer to step 14) 
    2. A: Go to next step. 
  22. CONFIRM IF VEHICLE HAS RUN OUT OF FUEL IN PAST 
    1. NO: CHECK FOR INTERMITTENT PROBLEMS (See  CHECK FOR INTERMITTENT PROBLEMS  ) 
    2. YES: DTC IS CAUSED BY RUNNING OUT OF FUEL (DTCS P0171 AND/OR P0172)