LEMON Manuals: Even more car manuals for everyone: 1960-2025
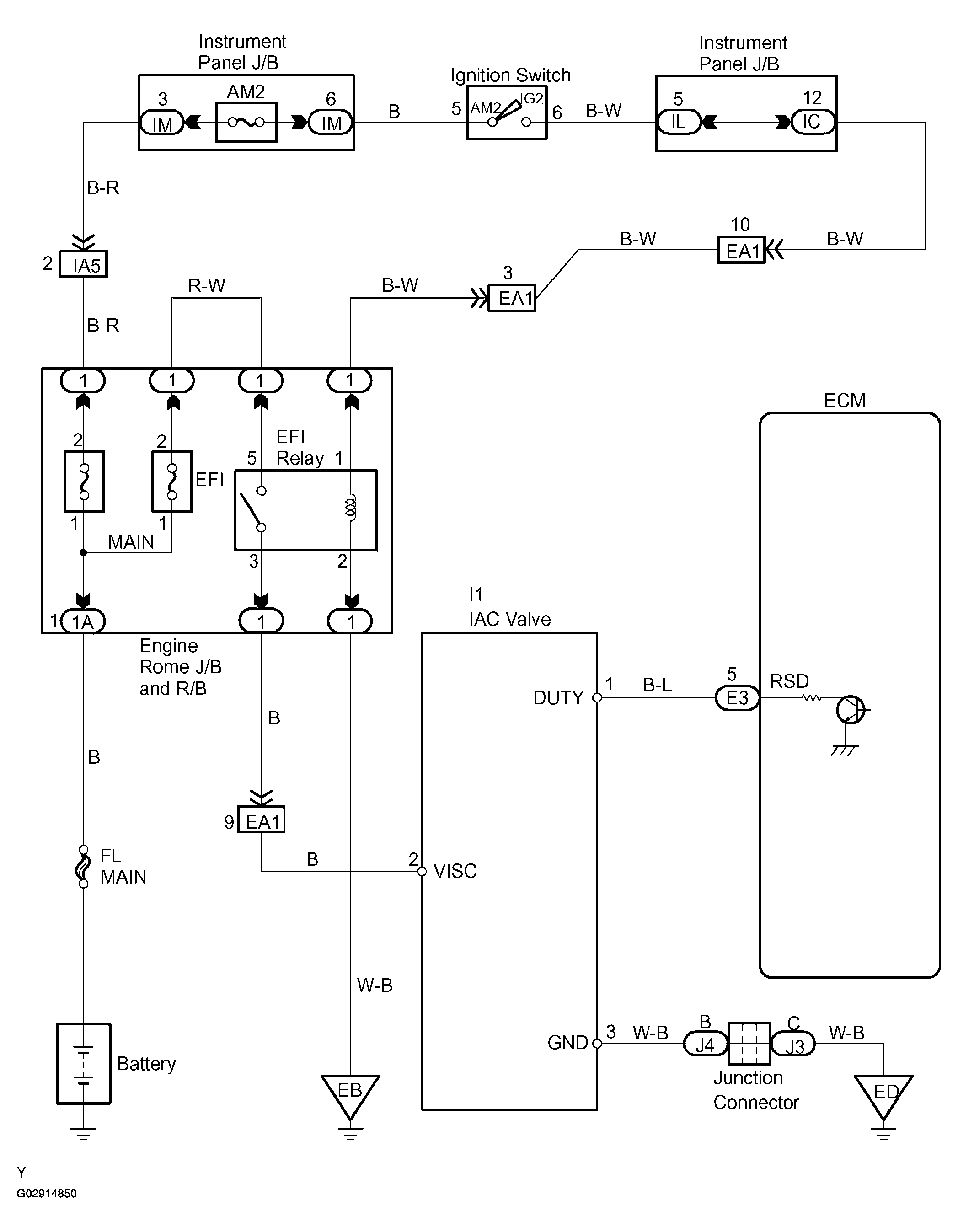
Home >> Toyota >> 2004 >> Matrix Base, FWD, Automatic >> Repair and Diagnosis >> Engine Performance >> System >> Engine Control System (SFI) - Diagnostics (1ZZ-FE) >> DTC P0505: Idle Air Control System, DTC P0511: Idle Air Control Circuit >> Wiring Diagram
April 5, 2026: LEMON Manuals is launched! Read the announcement.

DTC P0505: Idle Air Control System, DTC P0511: Idle Air Control Circuit: Wiring Diagram

Fig 1: Wiring Diagram - Idle Air Control Circuit
G02914850Courtesy of © TOYOTA, LICENSE AGREEMENT TMS1002