LEMON Manuals: Even more car manuals for everyone: 1960-2025
Home >> Toyota >> 2004 >> Matrix Base, FWD, Automatic >> Repair and Diagnosis >> External Pages >> Different car >> Section 104 (Engine Controls - Self-Diagnostics) >> Diagnostic Tests >> DTC P0101: Mass Or Volume Air Flow Circuit Range/Performance Fault >> Circuit Description
April 5, 2026: LEMON Manuals is launched! Read the announcement.

Circuit Description

WARNING: This page is about a different car, the 2003 Lexus ES 300. However, it is still accessible from the selected car via links, so may be relevant.

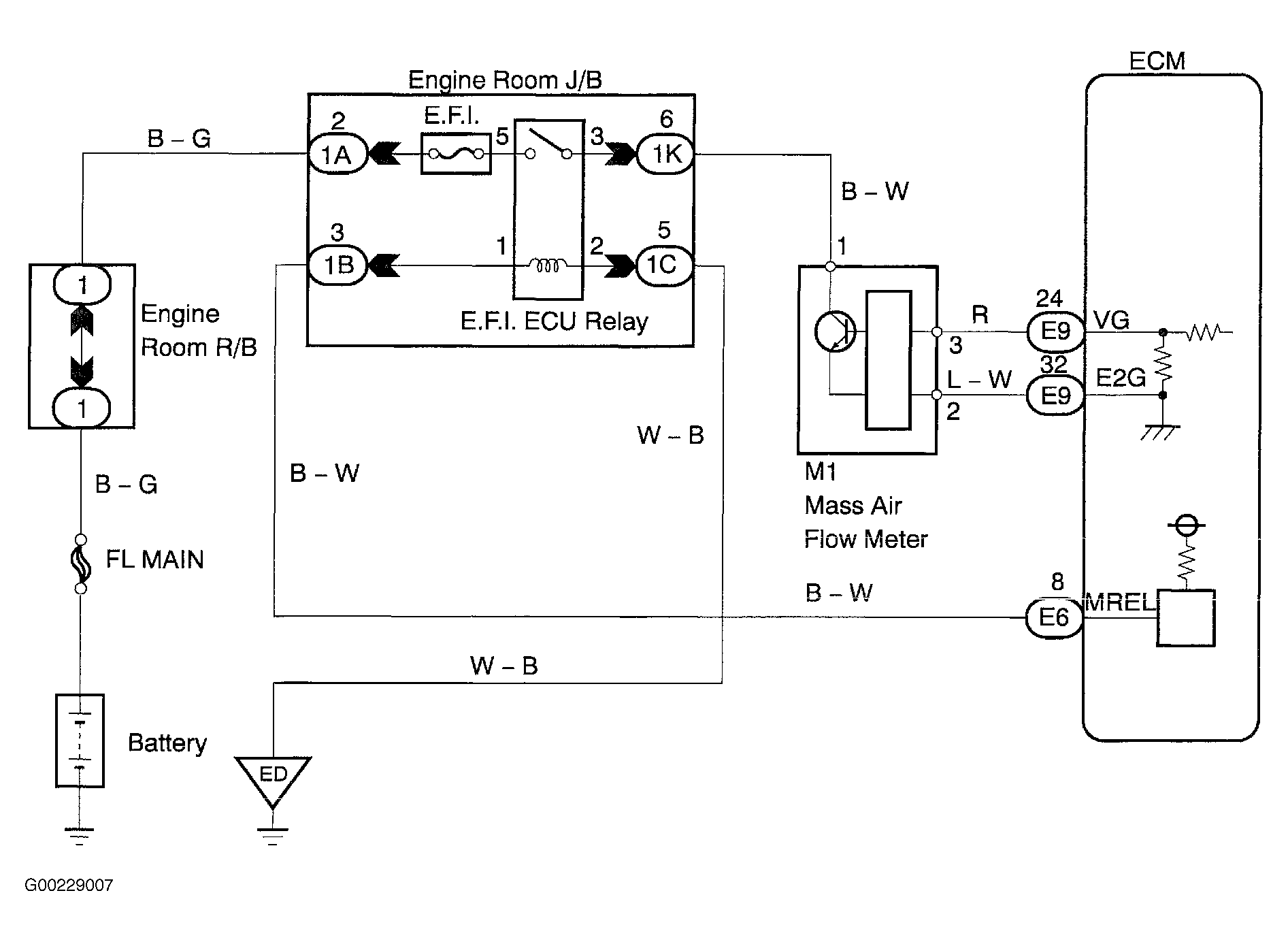
For circuit description, see Circuit Description  under DTCs P0100, P0102 & P0103.

DTC P0101 is set when engine speed is less than 900 RPM (2 trip detection logic), throttle valve remains fully closed, mass air flow meter output is greater than 2.2 volts and THW is 158°F (70°C) or more for 10 seconds or more. It is also set when engine speed is more than 1500 RPM (2 trip detection logic), VTA is more than .63 volt and mass air flow meter output is less than 1.06 volts for 10 seconds or more. See Figure.