LEMON Manuals: Even more car manuals for everyone: 1960-2025
Home >> Toyota >> 2004 >> Matrix Base, FWD, Automatic >> Repair and Diagnosis >> External Pages >> Different car >> Section 104 (Engine Controls - Self-Diagnostics) >> Diagnostic Tests >> DTC P0325: Knock Sensor 1 Circuit (Bank 1 Or Single Sensor) & DTC P0330: Knock Sensor 2 Circuit (Bank 2) >> Diagnosis & Repair
April 5, 2026: LEMON Manuals is launched! Read the announcement.

Diagnosis & Repair

WARNING: This page is about a different car, the 2003 Lexus ES 300. However, it is still accessible from the selected car via links, so may be relevant.

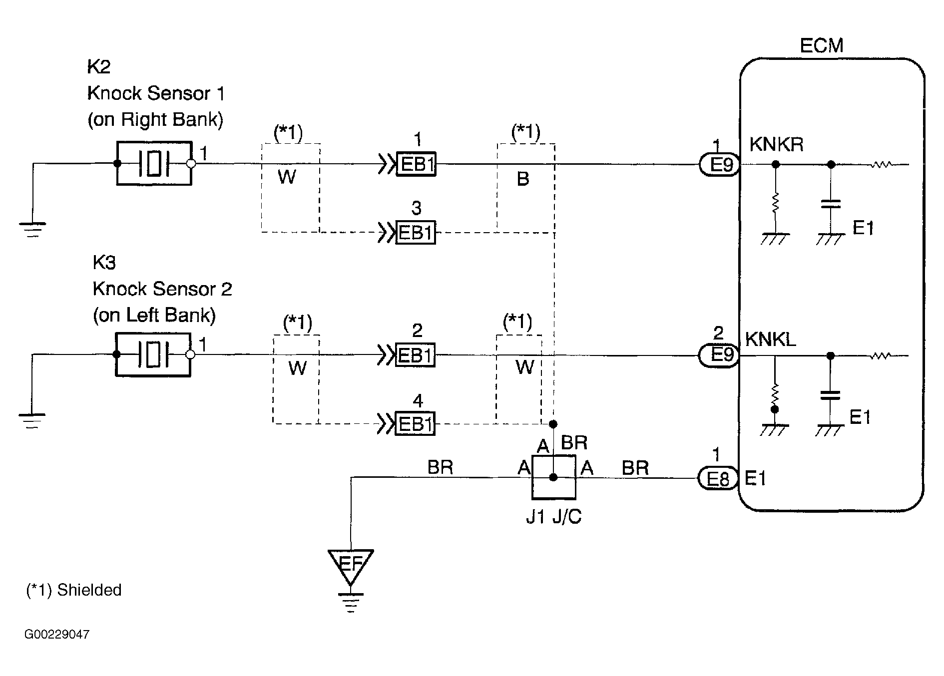
For wiring diagram, see Fig 1. For diagnosis and repair, see Fig 2 and Fig 3 .

Fig 1: Knock Sensor Circuit Wiring Diagram
G00229047Courtesy of © TOYOTA, LICENSE AGREEMENT TMS1002
Fig 2: Diagnosis & Repair Of Knock Sensor Circuits (1 Of 2)
G00229048Courtesy of © TOYOTA, LICENSE AGREEMENT TMS1002
Fig 3: Diagnosis & Repair Of Knock Sensor Circuits (2 Of 2)
G00229049Courtesy of © TOYOTA, LICENSE AGREEMENT TMS1002